笔记本式数字万用表的最大特点是体积小巧轻薄,非常适合在移动场合使用。图1所示是优利德科技(东莞)有限公司生产的UT10A笔记本式数字万用表,它比一枝普通的签字笔的长度还要短些,重量也仅有120g。

一、结构与功能
UT10A是一款笔记本式自动量程数字万用表,具有功耗低、结构新颖、功能齐全、测量精确、自动化程度高的特点。该表结构如图2所示,LCD显示屏用来显示测量结果和功能信息。显示屏下面有4个功能键,用来控制和操作万用表。功能键下面是测量选择开关,用来选择测量对象。量程由表内CPU自动控制选择。为缩小万用表体积,没有采用输入插孔,正、负表笔直接从万用表右下侧面引出。

UT10A笔记本式数字万用表的主要功能有:
1. 测量直流电压:测量范围0 ~ 500V,分为5挡(自动换挡),输入阻抗10MΩ,最小分辨率0.1mV。
2. 测量交流电压:测量范围0 ~ 500V,分为4挡(自动换挡),输入阻抗10MΩ,最小分辨率1mV,频率响应40 ~ 400 Hz 。
3. 测量电阻: 测量范围0 ~ 40MΩ,分为6挡(自动换挡),最小分辨率0.1Ω。
4. 测量电容: 测量范围0 ~ 200μF,分为6挡(自动换挡),最小分辨率1 pF。
5. 测量频率: 测量范围0 ~ 99.99 kHz ,分为4挡(自动换挡),最小分辨率0.01 Hz 。
6. 测量占空比: 测量范围0.1% ~ 99.9% ,分辨率0.1% 。
7. 测量二极管与通断: 可测量二极管等晶体管的PN结正向压降,分辨率1mV。测量通断时显示被测两点间阻值,并有蜂鸣提示音。
该表还具有数据保持、相对值测量,可显示负值、超量程指示、切换按键提示音、自动关机、电池电压不足提示等功能。
二、工作原理
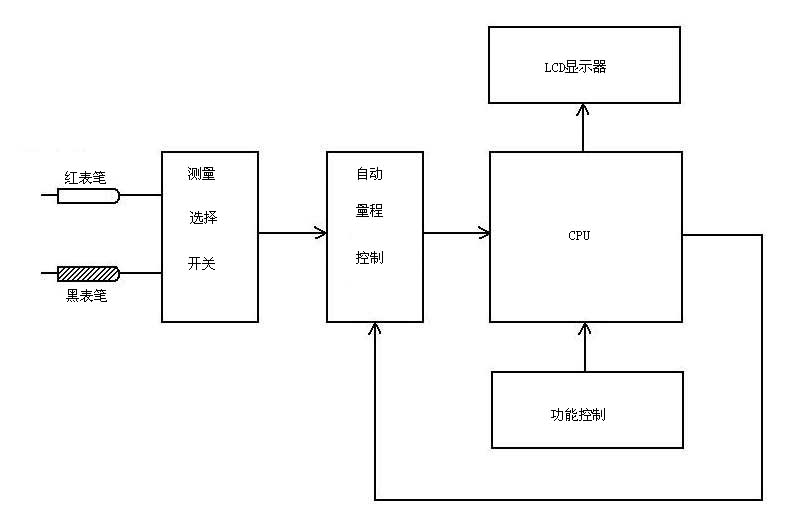
电路基本工作原理框图如图3所示,被测信号由正(红色)、负(黑色)表笔输入,测量选择开关选定测量类别,共分为三挡:①直流电压挡DCV ;②交流电压挡ACV ,测量频率和占空比也在此两挡;③电阻挡Ω ,测量电容、二极管和通断也在此挡。测量选择开关同时兼电源开关,当其指向OFF时关断电源。自动量程控制电路根据CPU的指令自动选择合适的量程,对被测信号取样后送入CPU进行处理,最后由LCD显示屏显示测量结果。设有4个功能键对CPU和整机进行功能控制:①SELECT为电阻、二极管、通断、电容测量模式转换键;②RELATIVE为相对值测量键;③DATA HOLD为数据保持键;④Hz / DUTY为电压、频率、占空比测量转换键。刚开机时,SELECT键处于电阻测量状态,RELATIVE键处于非相对值测量状态,DATA HOLD键处于非数据保持状态,Hz / DUTY键处于电压测量状态。

三、使用方法
1.测量交流电压: 测量选择开关旋至ACV挡,两表笔不分正、负接被测电压电路两端,显示屏即显示出被测电压值,如图4所示,同时还显示出以下信息:交流符号“AC”、自动量程符号“AUTO” 、电压计量单位符号“V”。

2.测量直流电压: 测量选择开关旋至DCV挡,红表笔接被测电压正端,黑表笔接被测电压负端即可。如表笔接反,如图5所示,显示屏将显示负值。
3.测量频率: 在ACV或DCV挡,按一下Hz / DUTY键可转换为频率测量,显示屏直接显示被测信号的频率,如图6所示,显示被测交流电压频率为50 Hz。
4.测量占空比: 在ACV或DCV挡,按两下Hz / DUTY键可转换为占空比测量,显示屏直接显示被测信号的占空比,如图7所示,显示被测信号的占空比为49.4% 。
5.测量电阻: 测量选择开关旋至Ω挡,两表笔不分正、负接被测电阻两端,显示屏即显示出被测电阻的阻值,如图8所示,同时还显示自动量程符号“AUTO”和电阻计量单位符号“Ω”。
6.检测二极管: 测量选择开关旋至Ω挡,按一下SELECT键转换为二极管测量,红表笔接被测二极管正极,黑表笔接被测二极管负极,则显示屏显示出被测二极管的正向压降,将两表笔对调再测应显示“OL”,如图9所示。否则说明被测二极管已坏。此法也可用来检测三极管,方法是分别检测被测三极管的b-e和b-c两个PN结。

7.测量通断: 测量选择开关旋至Ω挡,按两下SELECT键转换为通断测量,两表笔接触被测电路或元器件的两端,显示屏显示被测两点间阻值,如图10所示。当蜂鸣器响时表示被测两点间阻值不大于70Ω 。

8.测量电容: 测量选择开关旋至Ω挡,按三下SELECT键转换为电容测量,两表笔不分正、负接被测电容两端,显示屏即显示出被测电容的容量,同时显示自动量程符号“AUTO”和电容计量单位符号“nF”, 如图11所示。

9.相对值测量: 相对值测量显示的结果是两次测量结果之差,运用此功能可以消除引线电阻、杂散电容或干扰信号对测量结果的有害影响。以测量电容为例,如表笔悬空时显示不为“0”,可按一下RELATIVE键进入相对值测量状态,显示屏显示“0000”和“△”符号,如图12所示,表示已启用相对值测量功能。再按一下RELATIVE键则取消此功能。

四、简单故障的处理
1.无法开机。UT10A万用表采用3V纽扣电池为电源,当将测量选择开关旋至各测量挡位而无法开机时,原因一般在电池方面:①表内未装电池,②电池电压过低或已无电,③电池接触不良。应如图13所示打开万用表后盖,正确装入完好的3V纽扣电池。

2.无法测量。能够正常开机,各测量挡位均有初始显示,但测量时却无法显示测量结果,原因多为表笔引线接触不良,较常见的是表笔根部及万用表引出线处内部断线(图14),将断处重新焊接好或换上新的表笔线即可。

3.某些测量不正常。测量中如显示“OL”,表示被测对象的值已超过UT10A万用表的最大量程,该表无法进行测量。
文/门宏