红外遥控暖风机是一种较先进的室内取暖电器,它采用PTC陶瓷发热元件、集成电路控制芯片和红外遥控技术,具有热转换效率高、升温迅速、能随室温升高而自动降低功耗、过热保护功能完善、操作使用方便等特点,适合家庭、办公室、会议室等多种场合使用。
一、整机功能与使用操作
壁挂式红外遥控暖风机,在暖风机右侧有一个圆形控制面板,如图1所示。面板上部有3个按键,分别为“开 / 关”、“调温”、“定时” 控制按钮。面板中间为红外线遥控信号接收窗口。面板下部是8个发光二极管,用于指示暖风机工作状态。左边4个发光二极管分别为“电源”、“冷风”、“低热”、“高热”指示灯;右边4个发光二极管为定时时间指示灯。

该壁挂式红外遥控暖风机既可以直接按动机身上的按键进行控制,也可以用红外线遥控器进行遥控。遥控器外形如图2所示,它有6个按键,这里只使用了其中3个,分别是“开 / 关”、“调温”、“定时” 控制按钮,其功能与暖风机身控制面板上的控制按钮一一对应。

二、电路结构与工作原理
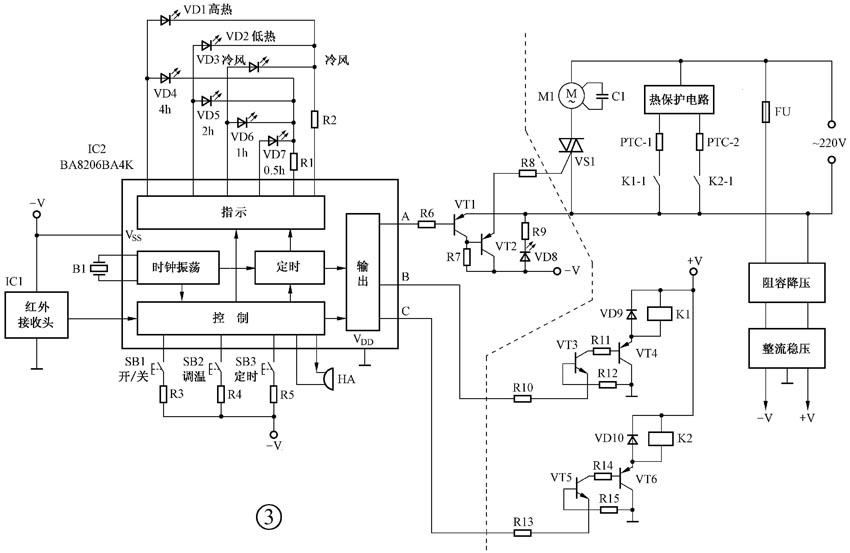
壁挂式红外遥控暖风机主机电路原理如图3所示。IC1为红外接收头组件,用于接收红外遥控指令信号。IC2为专用控制集成电路BA8206BA4K,内部包括时钟振荡器、控制电路、定时电路、输出电路和指示电路等单元。发光二极管VD1 ~ VD3为工作状态指示灯;VD4 ~ VD7为定时时间指示灯;VD8为电源指示灯。按钮开关SB1 ~ SB3分别为“开 / 关”、“调温”、“定时”控制键。HA为蜂鸣器,发出按键输入提示音。M1为风扇电机,VS1为电机控制晶闸管,晶体管VT1、VT2组成晶闸管触发电路。C1为风扇电机启动电容。PTC-1、PTC-2为两组陶瓷发热元件,分别由K1、K2两个继电器控制,晶体管VT3与VT4、VT5与VT6分别组成两个继电器的控制驱动电路。交流220V市电经阻容降压、整流稳压后,输出 -V和 +V两路直流电压,作为控制电路的工作电源。

暖风机内部结构如图4所示。主机电路分布在控制指示板和电源驱动板两块电路板上,图3中,虚线左侧电路在控制指示板上,虚线右侧电路在电源驱动板上。控制指示电路板安装在暖风机面板上,如图5所示。电源驱动电路板安装在暖风机机身上。


遥控器电路原理如图6所示,IC21为编码集成电路SC5104 ,内部包括时钟振荡器、控制电路、编码电路、输出电路等单元。VT21为驱动晶体管,VD21为红外发射二极管,R21为限流电阻。SB1 ~ SB3为与暖风机控制面板上相对应的3个控制按键。图7为遥控器电路板图,各按键均为导电橡胶按钮。

整机电路工作过程如下:
1.当按动遥控器上的某一按键时,编码集成电路IC21将该指令编码后通过红外发射二极管VD21发射出去。
2.暖风机主机电路的红外接收头IC1接收到红外信号后,送入专用控制集成电路IC2 ,经解码还原出该指令,通过控制单元电路使:①输出单元电路相应的输出端为 -V,启动后续电路工作;②指示单元电路驱动发光二极管作相应的指示;③如果是定时指令,则启动定时单元电路工作。
3.如果是直接按动暖风机主机上的按键,则该指令直接进入IC2,控制效果与使用遥控器完全相同。
4.暖风机启动后,IC2输出端A为输出负极性信号 ,使晶体管VT1、VT2相继导通,触发双向晶闸管VS1导通,风扇电机M1转动。这时:①当按动“调温”键选择“冷风”挡时,IC2输出端B、C均为0,继电器K1、K2均不吸合,两组陶瓷发热元件PTC-1、PTC-2均不工作。②当选择“低热”挡时,IC2输出端B为 -V,使晶体管VT3、VT4导通,继电器K1吸合,一组陶瓷发热元件PTC-1通电发热。输出端C仍为0,K2仍不吸合,另一组陶瓷发热元件PTC-2仍不工作。③当选择“高热”挡时,IC2输出端B、C均为 -V,继电器K1、K2全部吸合,两组陶瓷发热元件PTC-1、PTC-2均通电发热。
5.当电路出现故障,暖风机内温度异常升高时,热保护电路将动作,切断陶瓷发热元件PTC-1、PTC-2的电流通路。
6.当按动“定时”键时,IC2内的定时单元电路启动工作,并对输出单元电路和指示单元电路进行控制。
三、常见故障的检修
壁挂式红外遥控暖风机常见故障维修方法如下:
1.暖风机通电后无反应,所有指示灯均不亮。最大可能是保险丝FU(在电源驱动电路板上)烧断,致使控制电路无工作电源而不能工作。
2.出风量明显减小。常见的是进风口积尘太多,以致通风不畅。
3.只出冷风而无热风。这说明两组PTC陶瓷发热元件均未工作,一般是热保护电路异常动作或损坏所致。
(门宏)