TDA9370是飞利浦公司生产的大屏幕多制式彩电专用集成电路。长虹厂近期生产的“银锐”51/15/98系列彩电,均是采用TDA9370超级芯片制造的单片机。TDA9370集微处理器(CPU)与电视小信号处理电路于一体,集成化程度比较高,大大提高了整机的稳定性,使故障率大大减少。长虹采用TDA9370超级芯片彩电的型号主要有:SF1498E、SF2115、SF2151、SF2198、SF2515、SF2551、SF2951、SF3498F等。本文以长虹SF2198型彩电为例,介绍采用TDA9370超级芯片彩电的工作原理及检修,以飨读者。
一、TDA9370超级芯片在SF2198型彩电应用电路原理
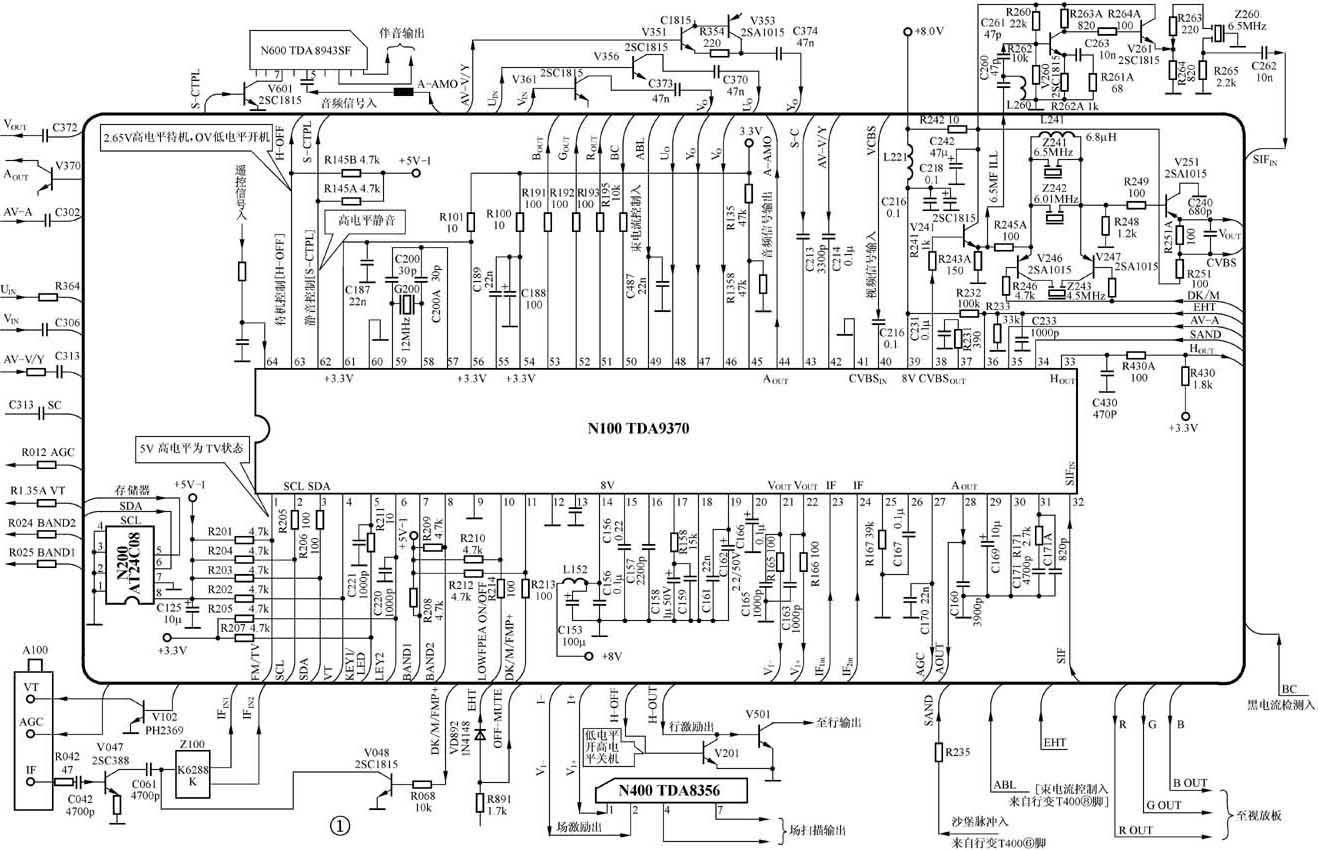
TDA9370超级芯片在SF2198型彩电上的应用电路,如图1所示。

1.高频电路
高频电路的主要作用是根据所要选择收视的节目,把从天线接口端输入的电视信号(射频信号)通过选频、高频放大、混频后,获得被选电视节目的中频信号并予以放大,送到下级中频处理电路。本机+B(115V)经降压后获得+33V调谐电压加到高频头供调谐用,从N100(TDA9370)④脚输出0~4.5V的调谐控制电压也加到高频头,两者互相配合完成调谐选台任务,再经高频头内部电路处理,最后从高频调谐器(高频头)A100(TDQ-5B6-M)IF端子输出中频信号。
2.图像中频信号处理电路
图像中频信号处理电路的主要任务是对从高频头送来的中频信号进行放大、检波,从中频信号中检出全电视信号,同时产生自动频率控制(AFT)信号、中放和高放AGC(RF-AGC)控制电压。从图1看出,从高频头IF端输出的中频信号经R042、C042送至预中放V047(2SC388)放大后,经C061耦合至声表面滤波器Z100(K6288K)。从Z100输出的38MHz中频信号送入N100(TDA9370)中频输入端,在N100内部进行图像中频放大和视频检波。视频检波所需的38MHz同步脉冲由IC内部同步脉冲产生电路产生,该电路实际为压控振荡器(VCO)。外接的元件R231、C231为压控振荡器锁相环(PLL)滤波元件。为高放AGC(RF-AGC)电压输出端,在正常状态下,该脚电压应在8.0~9.0V之间。
检波后的全电视信号从输出。输出的全电视信号经R241送到缓冲隔离级V241(2SC1815),从发射极分为两路输出:一路送往SIF陷波电路,它由R245A、Z241(XTM6.5MHz)、Z242(XTM6.0MHz)、L241(PL-6.8μH)、V241等组成,主要作用是消除全电视信号中的第二伴音中频信号。因此,经此路后第二伴音中频(6.0MHz/6.5MHz)信号被陷波,通过的只是图像信号,该图像信号经V251(2SA1015)后从发射极输出,返回到N100的。经IC内部处理后,从输出R、G、B信号至视放板。另一路经C260、C261、L260(PL-6.2μH)组成的T型滤波器送至由V260(2SC1815)、V261(2SC1815)组成的缓冲隔离级,再经R263到Z260(LT6.5MHz)带通滤波器,滤除其中的图像信号,只允许6.0MHz或6.5MHz的I制或D制的第二伴音中频信号通过,然后经C262返回到N100的。从输入的第二伴音中频信号,由IC内部组成的第二伴音中频放大电路放大后,直接送往伴音鉴频电路进行鉴频。从鉴频电路解调出的音频信号从N100输出,送至伴音功放电路N600(TDA8943SF)的⑤脚。此信号也可从输出,作为AV输出之用。
3. TV/AV视频切换及亮度信号处理电路
TV视频信号由N100输入,AV视频信号(S端子为亮度信号)从输入,为DVD状态下的亮度信号输入。输入的信号由IC内部切换电路进行切换后,在内部亮度信号电路进行处理。亮度信号处理电路由外围元件和IC内部相关电路组成。
4.色度信号解调电路
色度信号解调电路主要是完成从色度信号中解调出R-Y、B-Y色差信号,并实现外部电路输入的R-Y、B-Y色差信号与本机内部色差信号的切换。TDA9370为S端子色差信号输入端,为DVD状态下色差信号输入端。本电路色度信号的解调完全在IC内部电路进行。
5. RGB基色信号矩阵与选择开关电路
RGB基色信号矩阵与选择开关电路的作用主要是对R-Y、B-Y和Y信号进行切换控制,向末级视放电路输送RGB基色信号。其电路主要由TDA9370外接元件和IC内部有关电路组成。
6. ABL控制电路
ABL控制电路主要由TDA9370外围元件组成。为ABL电压控制检测端,其检测电压来自行输出变压器⑧脚。正常情况下,电压应在0.2~0.3V。该脚电压异常时,多为外围元件有开路或短路故障,此时光栅亮度将过亮或过暗,并不能控制。
7.行、场扫描脉冲形成电路
TDA9370的行、场小信号形成电路由外接元件和IC内部相关电路组成。其中行振荡电路和行激励脉冲形成电路由外围元件和集成电路内部相关电路组成。外接C157、C158、C159、R158为行锁相环滤波(PLL)电路元件;既是行逆程脉冲输入端,又是沙堡脉冲输出端;是行激励脉冲输出端。
场激励脉冲形成电路由外接元件和IC内部相关电路组成。TDA9370内部无独立的场振荡电路,场激励脉冲由行脉冲分频产生。其中的分别为场反相、正相激励脉冲输出端;为场参考电压设置端;为场锯齿波电容C167连接端。
(周彦芳)