喜欢养鱼的朋友大多配有增氧泵,用来给鱼缸内的金鱼补充氧气。值得注意的是,水中的氧气量既不能太少,又不能太多,以适量为宜。本文介绍的金鱼缸增氧泵控制器,能够自动控制增氧泵的工作,保证为金鱼缸提供最为适中的氧气量。
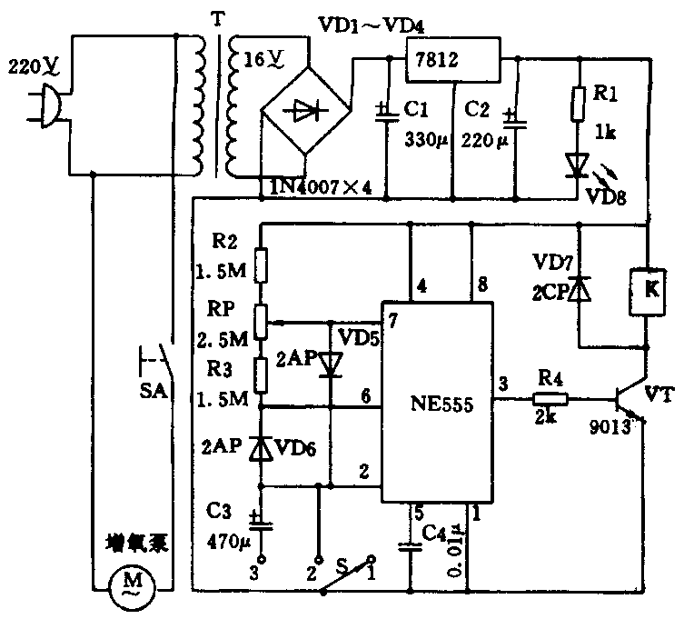
附图给出了控制器的电原理图。图中,S为选择开关,当S置于位置“1”时,NE555的低触发端②脚、阈值端⑥脚均为高电平,③脚输出低电平,三极管VT截止,继电器K断电释放,增氧泵M不工作。S置于位置“2”时,NE555的②、⑥脚均为低电平,③脚输出高电平,VT导通,K得电并处于连续的吸合状态,增氧泵不断向鱼缸内补充氧气。当S置于位置“3”时,NE555电路与外围元件组成的脉冲振荡器进行振荡,输出方波脉冲,VT间歇地导通,使增氧泵间歇地工作,向鱼缸内补充适量的氧气。调节电位器RP的阻值,可以改变③脚输出方波脉冲的占空比,从而改变增氧泵工作与停止的时间比,以提供最适中的氧气量,更好地满足金鱼对氧气量的需要。按附图所给的数据,当RP在最上端的位置时,增氧泵每工作8分钟,停止20分钟;当RP在最下端的位置时,增氧泵每工作20分钟,停止8分钟。

T选用220/16V、3W小型的电源变压器,VT为9013型三极管,K为4088型、12V小型直流继电器,S选用1×3微型开关,VD8为红色发光二极管,其余元件规格已标在图上。(谢春林)