野外架空通信电缆被盗割的事件时有发生,为此本人设计制作了一台多路通信电缆防盗割报警器,将其安装在总机房内,可及时发现盗情。
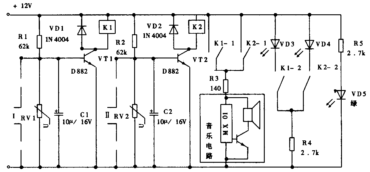
原理如附图所示。投入使用时,将报警器输入端(三极管基极与发射极)接被保护电缆的其中一对芯线,并在电缆末端将其短路,由于短路芯线环阻很小,三极管处于截止状态。当某路电缆被盗割开路时,三极管因基极电位上升而饱和导通,对应继电器K吸合,相应触点导通,电源向音乐电路供电,发出声音报警,相应红色发光二极管点亮,指示被盗路由。只要及时巡线,就能将盗割者抓获。

图中RV1、RV2为压敏电阻,对电缆上的感应电压进行释放,保护三极管不被击穿,制作时选用电压等级为120V的即可。R3为音乐电路限流电阻,应根据不同音乐电路作相应的调整,VD5为工作电源指示灯。此报警器制作时可根据实际需要任意增加路数。(谢业贵)