(王国强)随着人们生活水平的不断提高、家用电器进入家庭,漏电保护器在日常安全用电中的作用也正在被人们所重视。现介绍几种家用漏电保护器的电路并就其原理特点作简要说明,以供广大读者参考。
漏电保护器通常分为电子式、电磁式及混合式三类。其中,电子式漏电保护器中的晶体管式,因具有结构简单,工艺要求不高、动作灵敏等特点,而被广泛采用和生产。
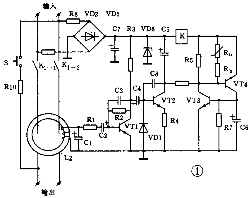
1.KBI-10G型漏电保护器的电源理图如图1所示。当有漏电流时,L2将感应出一电压,该电压经VT1放大,由C4耦合至VT2基极,使VT2导通,进一步触发VT3、VT4,驱动释放式继电器跳闸,从而切断电源,起到保护作用。该电路额定动作电流为10~20mA,动作电流与动作时间之积,小于3mA·S。

2.采用集成运放的G6D型漏电保护器如图2所示。该电路的特点是采用集成运放放大检测信号,VD2、R4及VD3、R5形成两种保护,使电路工作更加可靠。电路设有检地接钮,用以检查电源接地是否可靠。另外,该电路耐大电流冲击,具有短路保护功能。它的动作电流小于10mA,动作电流与动作时间乘积小于1mA·S。

3.图3是由54123专用集成电路构成的漏电保护器。54123各引脚功能为①基准电压输入端,②触发信号输入端,③接地端,④差动前置放大器输出端,⑤输出锁定电路输入端,⑥干扰波吸收端,⑦触发信号输出端,⑧电源端(12V~28V)。54123集成块的输出电流一般为100~300μA。

信号由②脚输入,经稳压与基准电压比较,其差值经放大和锁定电路检测(锁定门开门电压在0.7~1.4V之间),⑦脚输出触发信号,触发可控硅导通。VD1~VD4整流桥为集成块提供辅助电源和可控硅的直流电源,R2为保护电阻,C3用于消除噪音,R1调节灵敏度。
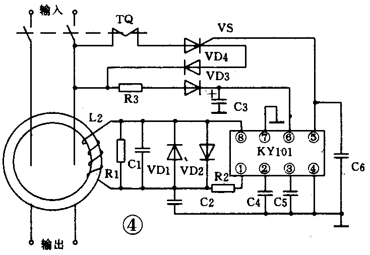
4.由中科院微电子中心设计开发的KY101专用漏电保护器如图4所示。KY101的各引脚功能为①信号输入端,②第一差分输出端,③基准电压输出端,④接地端,⑤第二差分输出端,⑥电源电压端,⑦稳压电源接地端,⑧基准电压输出端。

稳压稳流电路提供稳定的8V工作电压和稳定的2mA工作电流,基准电压为电路提供各种参考电压。锁定电路的比较电压设定较高,以避免因干扰信号产生的误动作,驱动电路用以提高负载能力。
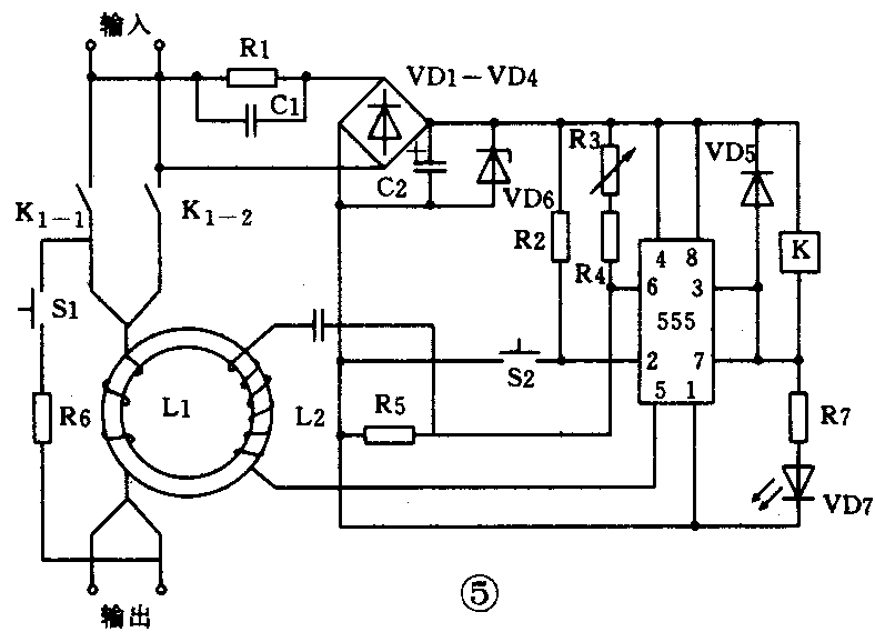
由555集成电路构成的漏电保护器,如图5所示。电路中的555用作比较器,利用L2输出的交流电压在555第5、6脚之间直接进行比较。K\(_{1}\)-1、K1-2为常开触点,在使用前按S1启动,3、7脚变为高电平,K1释放,K\(_{1}\)-1、K1-2闭合,电路进入工作状态,LDE发光指示。当有漏电源存在时,L2感应出的交流电压,有使6脚电位高于5脚的机会(此段时间最大为1/20×50=0.01秒),这样就使3、7脚输出低电平,LDE熄灭,继电器吸合,K\(_{1}\)-1、K1-2断开。电路的动作时间为0.02秒。在正常情况下,继电器处于失电状态,有利于节电和延长继电器寿命。

混合式漏电保护器既省去了电子式漏电保护器的辅助电源和放大器,又不像电磁式那样直接用检测信号去使脱扣线圈动作,而是利用导磁率较高的坡莫合金或与之相比拟的材料作零序电流互感器。检测出的信号经整流、滤波直接触发可控硅导通,使与之串联的脱扣线圈得电,带动脱扣器动作。
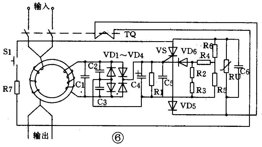
比较典型的混合式漏电保护器是JLB-10G型带过压保护功能的漏电保护器,其电源理图如图6所示。该电路的零序电互感器因采用磁通密度可与坡莫合金相比拟的非晶体软磁合金材料,使感应的电压较高,经整流、滤波后,足以驱动可控硅导通。因减少了中间的放大环节,故可提高可靠性,且省去了辅助电源。图中R5、R6为分压电路,压敏电阻用以实现过压保护。该保护器的额定动作电流为30mA,动作电流、电压乘积小于15mA·S,过电压可大于275V,过电压动作时间小于0.3s。

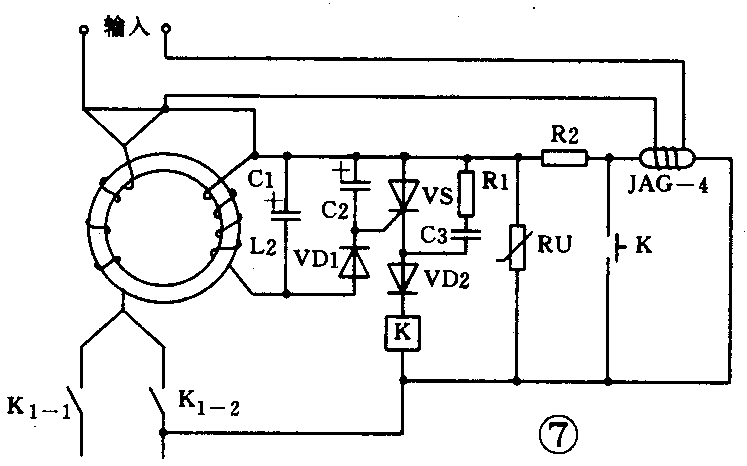
图7给出DBQ-1型具有过压、过载保护功能的漏电保护器电路。它与JLB-10G型基本相似,只是多了过载保护能力。过载保护能力是用干簧管来实现的。在干簧管外面绕有若干匝导线并串联在电源中,在正常情况下,干簧管上的线圈磁场不能使干簧管常开触点闭合,只有在过载时,干簧管线圈磁场增强,使常开触点闭合,零序电流互感器感应出电压,触发可控硅导通,于是继电器得电动作,常闭触点断开,起到保护作用。该保护器的额定动作电流为30mA,过载动作电流大于10A。
