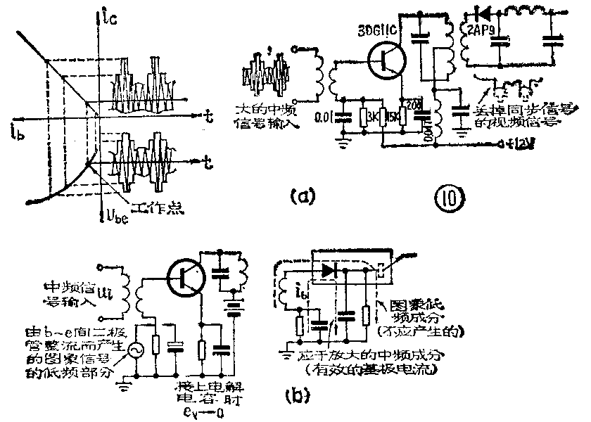
4.大信号失真 在图象中放末级的基极和发射极间常并接一个几微微法的电容。这是为了减小大信号失真用的。当输入信号很大时,工作会进入输入特性I\(_{b}\)-Ube曲线的非线性部分,使I\(_{e}\)比无输入或输入小信号时增大。从图10可知,在大信号时,晶体管的b-e结形成检波作用,在下偏置电阻及旁路电容上将出现视频信号,其剩余高频成分可通过高频旁路电容入地,但以场同步信号为主体的低频成分则将又加到基极上、形成基极调制,使中频信号失真。同时,同步信号也被压缩(如图10a)。接大电容后,就把以场频为主体的低频信号也加以旁路,排除了上述再调制现象。另外一种办法是选用集电极容许功耗较大(300mw以上)的管子。这时集电极电流可以选大些(10mA以上),使大信号输入时不致进入非线性区。也可以选用fT高或β大的管子,这时由于末级增益增高,输入信号电平就可以较小,也可避免大信号失真。
5.选择晶体管与工作点 ①图象中放各晶体管的f\(_{T}\)必须足够高,一般应取fT≥5~6×30MHz。例如常用的3DG4C、3DG80、3DG304等。②集电结电容C\(_{c}\)要小,才易于得到稳定的放大。③β一般用40~100为宜。从放大器频率特性稳定度来考虑,管子的输入、输出电阻要大,而输入、输出电容则要小。特别是受AGC控制的管子更为如此。一般晶体管的输入、输出电阻随Uce的增大而增大,随I\(_{c}\)的增大而减小;而输入、输出电容的变化则与此正相反。因此,在一般情况下,尽可能选用Uce大些而I\(_{c}\)小些。这里介绍的实际电路中各管的工作状态见表1。④末级应选用集电极耗散功率较大的管子。⑤受AGC控制的一、二级选管时还应适应增益控制的要求。

陷波电路
陷波电路又称吸收电路。前面谈到电视机的选择性主要依靠中放中各调谐回路来解决,而对本频道及邻频道伴音和图象载频的抑制则靠陷波电路来完成。目前常用的陷波电路有以下几种。
1、LC串联谐振式陷波器 图11a所示为串联谐振式陷波器。在谐振频率f\(_{0}\)=\(\frac{1}{2π}\)\(\sqrt{LC}\)时,串联电路阻抗最小(Z=rL+K\(_{L}\)-Xc,r\(_{L}\)=ω0L;Ω,X\(_{L}\)=2πf0L,X\(_{C}\)=\(\frac{1}{2πf}\)0C,这时X\(_{L}\)=XC,Z=r\(_{L}\)),将它并接在电路里,对频率为f0的信号起旁路作用,达到陷波的目的。

2.串并联谐振式陷波器 图11b是一个串并联谐振电路,在并联谐振频率f\(_{2}\)=\(\frac{1}{2π}\)\(\sqrt{LC}\)2处,阻抗最大,当频率低于f\(_{2}\)时并联回路呈现感性,它和C1形成串联谐振,谐振频率f\(_{1}\)=1;2πL(C1+C\(_{2}\)),f1处阻抗最低。把陷波器并接在中放电路里,频率为f\(_{1}\)的信号被旁路,达到陷波目的。由于f2处有阻抗提升作用,常用这种电路作本频道伴音中频陷波器,利用并联谐振点来提升图象中放低端频率特性。C\(_{1}\)和C2比值不同时,可以调节陷波深度。
3.桥T式陷波器 图11c所示为桥T式陷波器。将原△接法转换成Y接法之后,等效电路又是LC串联谐振电路,在支路里串接了一个负电阻,负电阻大小与R和C\(_{1}\)C2的大小有关。如R、C选择适当就可将线圈中的损耗电阻r\(_{L}\)抵消掉,回路Q值大大提高,陷波效果更好。当C1=C\(_{2}\)时,负电阻为-\(\frac{R}{4}\),这时等效负阻只与R有关,R一般选在几欧到十几欧。这种电路常用于对邻近频道伴音与图象载频的陷波,视放中用它来吸收6.5兆赫伴音中频,因为这几个信号要求吸收越彻底越好。图11d所示陷波电路也是一种桥T电路,将它变成等效的Y接法之后,可得
f\(_{0}\)=\(\frac{1}{2π}\)\(\sqrt{L}\)C1C\(_{2}\);C1+C\(_{2}\),负电阻为
Z\(_{B}\)=-Q04ω\(_{0}\)C2·C\(_{1}\);C1+C\(_{2}\),调整C1使|Z\(_{B}\)|=R,就可获得很好的陷波效果。
在晶体管电视机中,陷波电路是接在信号较小的混频输出与中放输入之间,这主要是避免晶体管非线性造成的差频干扰。
4.调谐回路、吸收回路绕制参数 调谐及吸收回路一般均采用螺杆调感式,线圈绕在底座为10×10的绝缘骨架上。底座上有1、2、3为一边,4、5、6为一边的六个引线头,出头方式及圈数如表2所示。用M\(_{4}\)×O.7×8镍锋(NX-20)螺纹磁心调电感量。调谐回路还可加外径为9.5内径7.8的NX-40材料的磁罩,外壳用10×10×15的铜质屏蔽罩;吸收回路一般不用屏蔽罩。调谐回路电感中心值约1.7微亨,电感调节范围大于±10%,Q值大于40即可。吸收回路电感量中心值约1微亨,Q值要求大于60。两种回路都可用直径Ф0.1~Ф0.16的漆包线顺时针绕制。

图象中放实际电路

以一种23厘米晶体管黑白电视机的图象中放电路为例(见图12),作简单介绍。它是由三级共发射极三参差调谐放大器组成,各级谐振频率分别为33.5兆赫、29.5兆赫、31.5兆赫,级间用变压器耦合。R\(_{1}\)04、R108、R\(_{114}\)为阻尼电阻,用以加宽频带,调整时允许改变,以满足频率特性要求。整个中放增益为60分贝左右。中放一、二级接正向自动增益控制。为了减小自动增益控制对回路谐振频率的影响,一、二级回路上的外接电容应大些,C107为27P,C\(_{111}\)为22P,没有自动增益控制的第三级回路电容C118为4.7P。R\(_{1}\)05、R109为电源去耦电阻第三级基极和发射极上的C\(_{115}\)(5μ)与C119(5μ)是为了防止大信号输入时引起失真而接入的。C\(_{1}\)09、Cll2、C\(_{ll6}\)均为中频旁路电容。L105(82μH)与C\(_{1l7}\)(470P)为公共电源去耦电路。为了防止高频成分的交连,在中放每一级都接有去耦滤波电路,第一级为R105与C\(_{1}\)08,第二级为R109与C\(_{ll3}\),组成R、C去耦电路;第三级为了增加动态范围,提高集电极电压,采用L104与C\(_{12}\)0组成的LC滤波器,这样可以消除通过电源的中频及其谐波的干扰。中放的输入电路是电容分压耦合式。输入端还接有三个陷波器:一个频率为26兆赫(由L101与C\(_{1}\)02组成);一个频率为35兆赫(由L103与C\(_{1}\)05组成);一个是电容耦合的陷波器,用来限制伴音中频27兆赫(由L102与C\(_{1}\)01、C103组成)。各级晶体管均用高频性能较好的3DGllC。

