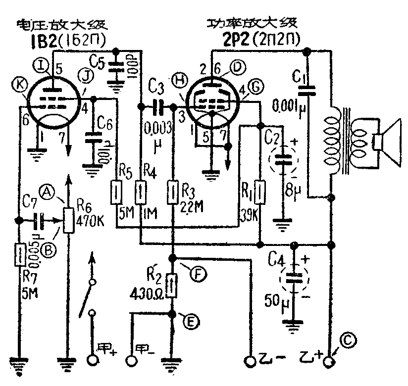
现以干电池式直流五灯收音机为例,来说明收音机低频电压放大级和功率放大级的检修方法。图中是这两级的典型电路。在正常情况下,将电唱机接到低放级的输入端,或将低频振荡器的信号接到A点,扬声器里就应发出响亮的声音,而且转动电位器,声音的大小也应随着变动。如果没有这些设备,也可用手捏住小螺丝刀的铁柄去触碰B点,扬声器里也同样能发出咯咯的声音,如果声轻,或者无声,就说明低放级有故障,需要进一步仔细检查。

甲、功率放大级的故障
功率放大器里常见的故障有下列几种。
(一)完全无声
(1)输出变压器线圈断路。大部分是霉雨天受潮后,线头断线。这是电池式收音机最易发生的故障,据统计约有90%以上。检查时,把欧姆表扳到低阻一档,试笔触碰C、D二点时,扬声器里无声,测量D点与E点之间无屏压。
(2)负偏压降压电阻烧坏、脱焊或接地不良。这只电阻是串接在乙电回路内,如烧坏或脱焊,乙电路不通,电路停止工作;如系烧坏,电阻变成焦炭形,是能够看得出来的。如果脱焊,或接地不良,测量EF二点无负偏压,同时,测量CE间无乙电压,以及EF之间无欧姆数。
(3)电子管漏气和灯丝不通。这种情况下,灯丝不亮,CD两端无电压降,C点电压与D、G各点电压均相同,电子管无屏流及帘栅电流。
(4)扬声器音圈断线。万用表拨到低阻一档,两试棒碰擦扬声器音圈两头,扬声器里无声。
(5)电容器C\(_{1}\)短路。 测量CD两点无电压降(正常情况下有1~2伏直流电压)。用万用表低阻一档,试棒碰击CD两点,扬声器里无声。这只电容器是与输出变压器并联的,要证实它是否损坏,可以断开一头,用欧姆表R×1000一档测试,如绝缘电阻为零,则说明电容器打穿。
(6)帘栅电阻断路。测量EG两点无电压,同时测得DE两点电压值,差不多等于CE间电压,因为没有帘栅压,屏流很小,屏极负载上几乎没有压降。
(7)帘栅极管脚通地,或者C\(_{2}\)击 穿。测量EG两点无电压,为了判断是C2击穿,还是管脚通地,可将C\(_{2}\)接地端焊开后再测试一下EG两点有无电压,如电压恢复正常,则C2击穿无疑,否则,系管脚通地所致。但在这种故障情况下,测试CG两点,仍有电压降。因为这只帘栅电阻R\(_{1}\),一端接地以后,将接到乙电源上,所以仍有电流通路。
(8)帘栅电阻R\(_{1}\)阻值变到很大。测量EG两点无帘栅压;同时测量CG两点,也无电压降。
(9)乙电池正、负极反接,电源电路不通,或者灯丝电压不足。在这种情况下,电子管不能工作,也会造成无声,应在开始检查以前,事先测量一下电源电路。
(10)电子管有个别管脚接触不良,以及灯座接脚内部折断。检查时把电子管拔下来,观察电子管脚,有无铜锈而造成接触不良,以及灯座各脚和焊接的零件,有无脱焊、虚焊,灯座脚有无折断,然后再把电子管插入试一试。
(二)声音轻弱和失真
(1)输出变压器局部短路。把欧姆表扳到R×10一档,测试输出变压器DC两点的电阻,一般应在300欧以上。如果低于200欧,就有可能局部短路,以致初级线圈圈数太少,而使阻抗不匹配。
(2)帘栅电阻变值。测量G点电压低落;同时1B2帘栅电压也随之降低。
(3)帘栅极旁路电容器C\(_{2}\)严重漏电,以致使帘栅电压低落。测验时,可把C2接地端焊开,然后串接一只电压表,电表测试电压范围约在100伏一档,正试棒接电容器焊开的一端,负试棒触机壳,如有漏电,电压表即有指数,根据漏电电压的高低,可判断电容器漏电情况,即使稍有漏电,也必须另换新的。
(4)电子管衰老,或管脚接触不良。调换新电子管一试。如系管脚接触不良,可将电子管反复的拔下来再插上去试验。
(5)负栅偏压电阻R\(_{2}\)变值。这个电阻的阻值增大后,负偏压增高,电子管工作就不正常,测量一下EF两点间的负偏压数值,如果超出过大,就要调换电阻。
(6)交连电容器C\(_{3}\)漏电。测量HE两点,如果H点有轻微的正电位,说明有漏电。在漏电的情况下,声音低弱。当漏电严重时,收音机发声有吞吞吐吐的失真现象,调换新品时,也要预先测试它的漏电情况后,再换上去,较为妥当。
(7)功率放大管栅极电阻R\(_{3}\)开路。这种情况下,收音机尚能收到当地电台和强力电台,但声音失真和轻弱,测试时,把万用表扳至R×10000一档,跨接FH两点测量。这只电阻R3的阻值有1兆欧至2兆欧,若无指数,则电阻开路。
(8)甲电池正负极反接或甲、乙电将用完,以及电池插座接触不良等等。这些情况都会造成发音低落。检查电池电压,应在收音机工作时测量。插头、插座受潮生铜锈,变成接触不良,可用小刀或者砂布刮刮干净。
(三)噪声
在电池式收音机里,如电池组内部有个别电池腐烂,铜帽与炭精棒焊接处接触不良,以及电池使用时间过久,或输出变压器线圈将断未断,都有可能产生断续的喀拉喀拉声和流水般咝咝声。可以另外调换一组电池试验。
此外,并联在乙电池上的滤波电容器C\(_{4}\),使用日久,电容量衰退,收音时也会听到啸叫声。检查方法是并联上一只新电容器试试。
乙、扬声器的故障
扬声器的优劣,直接影响收音机的音质和音量。特别是由于电池式收音机输出功率较小,扬声器质量好坏对音质的影响很大。扬声器内常见的故障现象如下。
(1)磁性消失。这时收音机发声低弱,用小螺丝刀触碰它的磁钢,会发现它的吸力显著减弱。
(2)音圈与磁心放置不当,有磨擦现象。发声轻弱,带有吃吃的噪声;严重情况下,声音忽高忽低,时断时续。
(3)纸盆破裂。渔区用收音机里,时常发现纸盆被樟螂虫咬破,以及在纸盆中做巢生子,造成发音沙哑和刺耳的不正常现象。
丙、电压放大级故障
确定功率放大级无问题以后,用小螺丝刀,触碰2P2栅极H点,应有擦擦之声,然后触碰B点,如果没有声音,或者声音轻弱,说明在电压放大级存在问题,现分析如后。有些故障原因与功率放大级相同,故分析从简。
(一)无声
(1) 屏极负荷电阻R\(_{4}\)开路。测量EI两点无屏极电压。
(2)旁路电容器C\(_{5}\)短路。测量EI两点无电压,但R4两端仍有电压降。可将C\(_{5}\)一端焊开,用欧姆表R×100一档,测量C5的短路情况。
(3)帘栅电阻R\(_{5}\)开路。测量EJ两点,无帘栅电压。
(4)帘栅电容器C\(_{6}\)短路。测量EJ两点无帘栅电压。但测R5两端,仍有电压降。这时可将C\(_{6}\)一端焊开,再测量EJ两点,如果帘栅电压恢复正常,则C6短路无疑。
(5)帘栅及屏极两管脚与地短路。这时帘栅或屏极对E点没有电压,如果经过上面各项检查步骤,并将C\(_{5}\)或C6两只电容器一端焊开后,测量帘栅或屏极仍无电压,则故障一定是出在电子管本身,或是管座脚通地所造成。
(6)电子管漏气,或者灯丝不通,以及管座接触不良或损断。
测量EI两点和EC两点,电压相同,这说明1B2无屏流,没有工作,首先要检查各管脚所接零件有无脱焊,并把电子管拔下来,测量一下灯丝是否完好,看看管泡有无发白色和破裂现象。
(二)声音轻弱
(1)屏极负荷电阻R\(_{4}\)变值。测量EI两点电压,不合规定数值,需要调换电阻R4。
(2)帘栅电阻变值。测量EJ两点,电压低落。
(3)旁路电容C\(_{5}\)和C6漏电,均会使发音低弱,可以分别焊开测试。
(4)电子管衰老。调换一只新电子管一试。并检查管脚接触是否良好。
(5)音量控制电位器R\(_{6}\)损坏。损坏现象往往是当电位器旋到最大时,声音反而轻弱,但稍向回旋动一下,声音反而高一些。
检查时,用欧姆表R×1000一档,先测量EB两点间电阻,后测量BA两点间的电阻。当欧姆表跨接滑臂与任一头时,缓缓的左、右旋动电位器,电表指针应该随着慢慢的上升,或慢慢的下降。如果发现旋到某点时,电表指针突然跳过,或者停住不动,说明电位器内部在这一点接触不良。
(三)啸叫和杂声
(1)布线不良。输出变压器至2P2屏极之间的一根接线,靠近电容器C\(_{7}\),或是与1B2栅极进线布成平行状态,都会引起啸叫声。调换新输出变压器时应特别注意这一点。
(2)电子管1B2不良。这种情况下将产生轻微的啸叫声,可另调一只电子管试试。
(3)电位器接触不良。电位器旋动时,扬声器里发出喀拉喀拉的杂声或尖叫声,检查的方法,与上面所谈的相同,应调换新品。
经过上述检修以后,将损坏零件调换完毕,再复查一次,这时用小螺丝刀去触碰B点,应有很响的咯咯声,这证明低放电路已经完好。如果前级都没有故障,把天线接上后,就能够收到电台播音。(石锐)