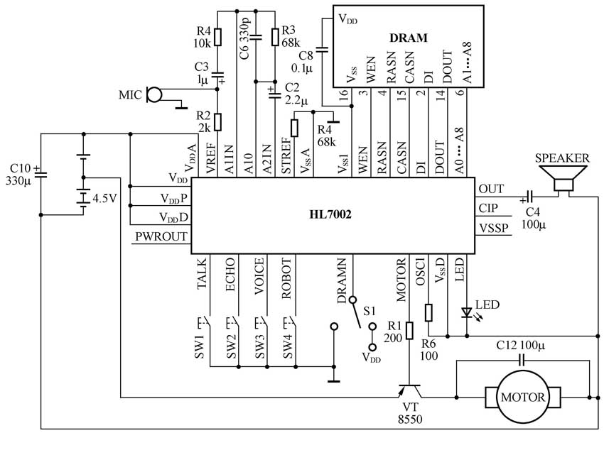
HL7002采用CMOS技术制造,可将声音通过调制电路进行两级放大,并存储在DRAM中。HL7002提供了四种控制方式:回音、音乐调制变声、复读及机器人声音。可以由按键控制不同的引脚得到不同的声音效果。同时我们还可以通过MOTOR口控制电机,并在录音时驱动LED灯显示。本电路最为独特的是音乐调制变声功能, 工作时, 由内部储存的六首乐曲: “十个小印地安人”、“麦克唐纳有一个庄园”、“玛丽有一个小羊羔”、“稻田里的火鸡”、“噢!苏珊娜”、“闪亮的小星星”的音乐主旋律,分别将现场录入的声音进行音乐调制变声, 产生十分有趣的变声效果。
特性
动态存储器DRAM接口电路;大ROM为0.5k字节;在按下功能键或录音键50次后,自动关断;低功耗,静态电流小于1.5μA;提供控制电机接口;提供4种声音效果: 回音、音乐调制变声、复读、机器人声音;提供8种语速。
HL7002的引脚封装图如图1所示。

应用电路
编者注:
HL7002的详细参数见本期配刊光盘“本期元器件资料”文件夹。
(文/王南阳)

