常用的小功率交流电动机调速电路如图1所示。图中VS为双向晶闸管,VD为双向触发二极管。

调节电位器RP1改变电容器C1的充电时间常数,即可改变VS的导通角,实现了电动机的调速。该电路线路简单,成本低,调试容易。但该电路对电源的变化非常敏感,特别是在电动机转速较低时,常因电源电压的波动引起停转。图2所示的电压补偿式小功率交流电动机调速电路可以有效地克服这种缺点。

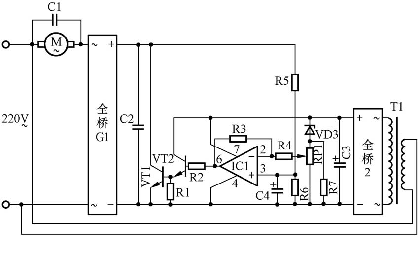
图2电路中,经整流桥G1全波整流后,将并联的电容器C2和三极管VT1串入电动机M的供电回路。调节C1、VT1两端的电压降即改变了M的供电电压,也就改变了M的转速。具体的调节过程是: 变压器T1既是调节电路的电源变压器又是220V市电电压的传感器。当市电电压恒定时,调节电位器RP1即可改变集成运算放大器IC1的输出电压,进而改变了VT1的基极电流,最终改变了VT1的集电极-发射极电压V\(_{ce1}\),实现了电动机M的调速。当市电电压变化时,变压器T1的次级电压也相应变化,经全桥2整流、C3滤波后得到的直流电压也随之变化。由于稳压二极管VD3两端电压基本不变,所以该直流电压的变化量基本上就是调速电位器RP1两端电压的变化量。经过IC1及VT1、VT2的放大后改变V\(_{ce1}\),也就改变了M的端电压,以补偿因电源电压的变化对电动机M转速的影响。此外,电路中R5、R6起到负反馈作用,也起到稳定电动机M转速的作用。C1和C2的引入改善了电动机M两端电压的波形。该电路已应用于某改进型磁力搅拌器中。该磁力搅拌器改进前即采用图1所示调速电路。实测表明,若在市电电压为220V时将电动机M转速调定为60r/min,电压降为208V时改进前的磁力搅拌器电动机就停转;而改进后的磁力搅拌器电源电压降至150V时仍能正常工作,且转速无明显变化。
电压补偿式小功率电动机调速电路参数如下:R1~R7均为1/4W金属膜电阻,电阻值分别为1.5kΩ、4.6kΩ、100 kΩ、5.1kΩ、220kΩ、20kΩ、4.6kΩ。C1、C2均为1μF/630V涤纶电容器。C3为470μF/35V电解电容器。C4为2.2μF/ 50V 电解电容器。RP1为100 kΩ带开关电位器。VT1为BU406大功率三极管(β≥30)。VT2为8050三极管(β≥100),VD3为6.2V10.5W稳压二极管。全桥G1为1A/600V整流桥。全桥2为1A/50V整流桥。IC1为MA741集成运算放大器。T1为220V/18V、5W电源变压器。M为20W单相异步电动机。
应当指出,VT1需加装适当的散热片,而在必要时可改变R3的电阻值以求得最佳补偿效果。
(文/张万益)