计算机之间的简单数据传输方式一般采用串行传输和并行传输,这种传输方式存在着接线长、接线麻烦等缺点,特别是在一台计算机向多台计算机传输数据时,尤感不便。为了克服上述缺点,本文介绍一种计算机无线数据收发装置,该装置采用无线长波收发模块T630/T631进行无线电信号的发射与接收,具有抗干扰性好、穿透性强、传输距离远等特点,尤其适合不同房间内计算机之间的数据传输。
该计算机无线数据收发装置的结构较为简洁,适合广大电子爱好者制作,其结构如图1所示。IBM计算机及其兼容机的标准串行通信接口 RS232均为9芯的D型插座,该无线收发装置就是通过此接口插座与计算机连接,并由计算机通信软件控制其数据的收发。由于数据的传输采用了150kHz的长波信号进行调制、解调与发射、接收,因而十分安全可靠。

工 作 原 理
在该装置中,主要用到了RS232接口的四根信号线,分别是:请求发送脚(Request to send-RTS)、允许发送脚(Clear to send-CTS)、发送数据脚(Transmitted data-TXD)和接收数据脚(Received data-RXD)。
本装置通过CTS脚来进行数据的发送控制, RTS脚进行数据的接收控制,类似于阀门的作用。即通过更改CTS脚的电平,来允许/禁止数据发射;更改RTS脚的电平,来允许/禁止数据接收。因此,在PC机端只要通过软件设定好CTS脚和RTS脚的电平,就可以完成向TXD脚发送数据及从RXD脚接收数据的工作。
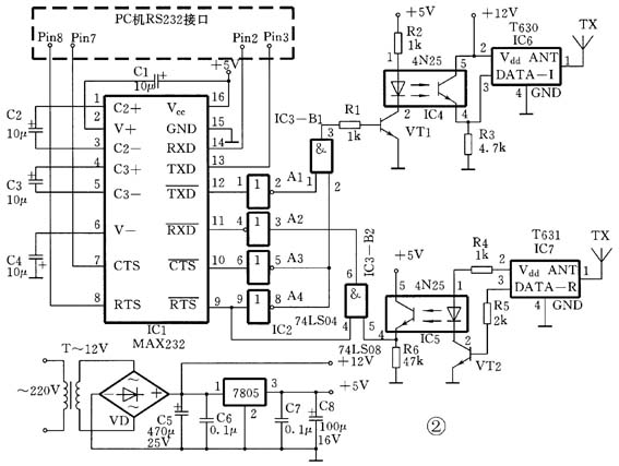
该装置的电路原理如图2所示。由于该装置工作于TTL逻辑电平(0V和5V),而计算机 RS232总线上的输入、输出数据和控制信号为±12V左右的电压,因此用 IC1进行电平转换,此芯片内部具有充电泵式倍压器和反相器,以完成RS232接口电平与TTL电平的转换,起到一个桥梁作用。当电路工作于发送数据状态时,计算机的RTS端输出高电平,经IC1电平转换和IC2的A4反相后,打开IC3的与门B1,使计算机TXD端输出的数据经IC4光电隔离后送入T630进行150kHz的长波调制,并发射出去,RTS信号还经A3和IC1两次反相后作为CTS信号送入计算机;同时还关闭IC3的与门B2,使计算机不接收其他数据信号。当电路工作于接收数据状态时,计算机的RTS端输出和CTS端输入均为低电平,使IC3的B1、B2的工作状态正好相反,发射部分被B1封锁,与门B2则打开使电路处于接收工作状态,由T631接收并解调后的数据信号经IC5光电耦合器隔离并由RXD端送入计算机。光电耦合器IC4、IC5可起到5V/12V电平转换作用。该收发器的数据传输速率最好设在1200bps为宜,以确保数据传输的可靠性。该装置所需+12V电源和+5V的电源,由变压器T降压、桥堆VD整流,电容C5、C6滤波和三端稳压器7805稳压后得到。由于电路耗电量很少,停电时电路可由干电池供电。

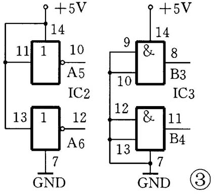
本电路的工作范围(收发距离)与T630/T631的工作电压和天线 TX的长度有关,在12V电压和ANT端接400mm的软天线时,其数据的传输距离可达20m,并能穿越数层墙壁。IC2、IC3未用的输入脚应作正电源或接地处理,如图3所示。

元器件选择
IC1选择MAX232,IC2为74LS04,IC3为74LS08,IC4、IC5为4N25。以上几种元器件的详细资料见本期配刊光盘中的“本期元器件资料”文件夹。IC6、IC7为达华电子厂生产的无线收发模块T630/T631,这两个模块可以用该厂最新生产的T930A/T932A直接代换。VT1、VT2选择9011(85≤β≤150)。变压器T选用次级电压为12V、功率为3W即可。
使 用 方 法
PC机端的软件可以使用Windows 98自带的“超级终端”,通过COM口进行连接,可直接相互传送各种类型的文件,传输速度较快。
若在Windows98系统中“超级终端”服务没有被安装,则需选控制面板中的“添加/删除程序”,再依次选“Windows 安装程序”下的“通讯”,最后勾选中“超级终端”一项,再“确定、保存、退出”即可;安装完成之后不需重新启动计算机,即可使用。
使用时依次打开“开始菜单”中的“程序→附件→通讯→超级终端”。然后在“连接描述”对话框中,输入名称,自己任取,图中我们输入user01,按“确定”即可,如图4所示。在弹出“连接到”对话框,在“连接时使用”一栏,选择相应的COM口设备,即与装置相连接的COM口,通常选择COM1或COM2,如图5所示。在“COM1属性”对话框中,将“每秒位数”设置为1200dps,以确保数据传输的可靠性。进入程序主界面,现在已与COM1口取得连接,界面左下角显示连接的时间,接收为自动检测。要发送文件时,选择“传送”菜单中的“发送文件”项,如图6所示。然后在弹出文件路径选择对话框中在指定的目录、路径下选中需要传送的文件即可。可在“传送”菜单中的“接收文件”项中设置接收到的文件存放目录、路径。因为是系统自动检测数据接收,所以当有数据传入时,无需手动接收。完成数据传输后,若需要断开与COM口的连接,则选择“呼叫”菜单中的“断开”项,则马上断开连接,随之,菜单中“断开”项的字样会变成灰色。如需再次连接,只要选择对应的“呼叫”菜单中的“呼叫”项即可,如图7所示。

至此,整套数据的发送、接收工作即全部完成。
(徐玮)