由STR-S6708/6709所构成的开关电源广泛用于新型大屏幕彩电,我国TCL银佳系列彩电(如TCL2510G/2536G等)、创维CTV-8298WF彩电,西湖CD2978PN彩电、海尔629-733A系列彩电、康佳T-2566E、T2588E等型号彩电均使用这一电源。
STR-S6708/6709主要功能
STR-S6708/6709是日本三肯公司推出的彩色电视机电源厚膜电路,其内部结构如图1所示,它内含启动电压检测电路、开关振荡电路、脉冲驱动电路、开关调整管、多种保护电路等,具有功能齐全、稳压范围宽(110V~264V)、保护电路完善、外围元件少等特点。STR-S6708与STR-S6709内部结构完全一样,但STR-S6709的功率比STR-S6708要大,STR-S6709常用于29英寸和34英寸彩电,而STR-S6708常用于25英寸及29英寸彩电。

STR-S6708/6709采用单列直插9脚封装形式,各引脚名称如下:
①脚:内部开关调整管集电极。②脚:内部开关调整管发射极。③脚:内部开关调整管基极。④脚:分流输入端,通过控制④脚的分流大小,便可控制开关管的饱和时间。⑤脚:驱动脉冲输出端,该脚输出调宽脉冲,并送入③脚,驱动开关管工作。⑥脚:过流保护输入端。⑦脚:稳压控制输入端。⑧脚:过压保护输入端。⑨脚:开关电源启动供电端。
电 路 分 析
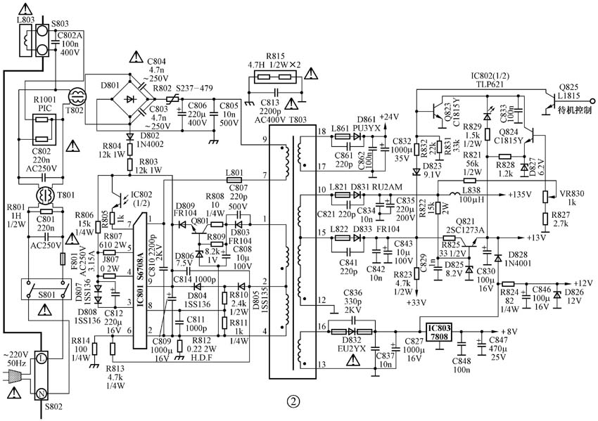
STR-S6708/6709应用很广,这里仅以TCL-2510G/2536G彩电为例进行分析,参考图2。

1.电源振荡过程
开机后,220V市电经电源开关及互感滤波器(T801、T802)送到整流电路,经D801桥式整流、C806和C805滤波后,获得+300V左右的直流电压,该电压经开关变压器⑨~⑦绕组加到IC801(STR-S6708)的①脚(开关调整管集电极)。另一方面,交流市电还由D802进行半波整流,再经限流电阻R804、R803对C809充电,C809两端电压按指数规律上升,当C809两端电压上升到8.0V时,IC801启动,内部振荡电路工作,并输出振荡脉冲,振荡脉冲经内部驱动电路放大后,从⑤脚输出,再经R807、C812、D807、D808送到③脚(开关调整管的基极)。开关调整管在③脚输入脉冲的作用下,进入开关工作状态。开关管进入开关工作状态后,⑦~⑨绕组上会有脉冲电压产生,从而使各次级绕组也感应出幅度不等的脉冲电压。其中,组上的脉冲电压经D861整流、C832和C862滤波后,获得+24V电压,给伴音功放电路供电。⑩~组上的脉冲电压经D831整流、C835和C834滤波后,获得+135V的电压,给行扫描电路供电。组上的脉冲电压经D833整流、C843和C842滤波后,得到+60V的电压,一方面稳压成+33V,给调谐放大器供电;另一方面经Q821稳压后输出。组上的脉冲电压经D832整流、C827和C837滤波后,获得+13V电压,该电压一方面送至遥控系统,在遥控系统中,被稳定成+5V电压,给CPU和存储器供电;另一方面经R824、D826稳压成+12V,给IC601(TV/AV切换电路)供电;再一方面,经IC803稳压成+8V电压,给IC201(小信号处理器OM8838)供电。
2.稳压过程
当某种原因引起+135V电压上升时,Q824基极电压会上升,而其射极电压又要维持不变,这样必使Q824导通加强,光耦器IC802中的发光二极管导通也加强,发光强度增加。光电三极管的导通程度加强了,从而流入IC801的⑦脚电流增大,经内部电路调整后,加大④脚对③脚的分流作用,从而使开关管的饱和基流缩小,饱和时间缩短,饱和期内,开关变压器初级绕组(⑨~⑦绕组)所储存的能量减少,开关管截止后,初级绕组向各次级绕组释放的能量也自然减小,各次级绕组上的脉冲幅度也跟着下降,各路输出电压也下降,从而确保了输出电压维持稳定。当某种原因引起+135V下降时,稳压过程与上述过程相反。
3.电路保护过程
STR-S6708具有完善的保护功能,一旦电路出现异常情况,电路立即进入保护状态。
STR-S6708的⑧脚为过压保护端,当某种原因(如稳压环路失效)引起各路输出电压大幅度上升时,开关变压器②脚上的脉冲幅度必上升,经D805整流,R810、R811分压后,送至IC801的⑧脚,使⑧脚电压也升高,只要⑧脚电压高于1.5V,STR-S6708立即进入保护状态,振荡电路停振,整机出现三无。
IC801的⑥脚为过流保护端,当流过开关调整管的电流过大时,R813上的电压升高,T803的②脚电压也升高,从而使IC801的⑥脚电压也升高,IC801进入保护状态,整机出现三无。
IC801的⑨脚也具有过压保护功能,当⑨脚电压高于11V时,IC801进入保护状态,整机出现三无。此时⑨脚电压在4.9V~8.0V之间摆动。如果关闭电源,重新开机,电源可能又会启动,待⑨脚电压高于11V时,又进入保护状态。
STR-S6708内部还设有过热保护电路。只要温度达到150℃,过热保护电路立即动作,使脉冲驱动电路停止工作,开关调整管因得不到驱动脉冲,也停止工作,整机出现三无。
4.待机过程
待机电压由遥控系统送来,正常工作时,遥控系统送来高电平,Q825饱和,Q823截止,对电源电路不产生影响。待机时,遥控系统送来低电平,Q825截止,Q823饱和,流过IC802内部发光二极管的电流增大很多,发光强度大大增强,光电三极管导通也大大增强,流入IC801⑦脚的电流增大很多,开关调整管饱和时间大大缩短,各路输出电压也大大下降,不足以满足负载的需要,此时,行电路停止工作,整机出现三无。
在待机状态下,+135V的主电源下降至33V左右,+13V电源下降到3V左右,C843上电压也从+60V下降至16V左右,其它各路输出电压也会按比例下降。由于+13V电压下降至3V,不能满足遥控系统供电的需要,此时Q821导通,其射极输出+7.6V的电压,送至遥控系统,从而确保遥控系统在待机状态下,仍能获得+5V的供电。
故 障 分 析
1.开机烧保险管
产生这种故障的原因有三:
一是交流输入电路或消磁电路存在短路现象,例如:接在火线与零线之间的电容击穿,互感滤波器绕组短路等。
二是整流滤波电路中存在短路现象,如整流桥堆击穿、并联在整流桥堆上的电容击穿、滤波电容严重漏电或击穿等。
三是开关调整管击穿。对于STR-S6708来说,开关调整管位于IC内部,对应引脚为①脚(集电极)、②脚(发射极)及③脚(基极),通过测量这三脚之间的电阻,很容易判断有无短路。
2. 300V电压正常,但开关电源不工作,各路输出均为零
检修这种故障时,⑨脚电压是关键,⑨脚是STR-S6708的启振供电端子,其外部有三条供电路径,一是启动供电路径,由D802、R804、R803组成。开机后,220V市电经D802整流,输出脉动直流电压,再经R804、R803对C809充电,当C809两端达到8.0V时,STR-S6708开始工作。二是正常工作供电路径,由D805、D804组成。当STR-S6708转入正常工作后,启动供电路径所提供的电流不足以满足STR-S6708的工作需要,此时将由正常工作供电路径为IC801的⑨脚供电,它利用D805和D804对开关变压器②脚上的脉冲进行整流,再由C809进行滤波,在C809上形成8.0V的电压,提供给IC801的⑨脚。三是待机供电路径,由Q801及周边元件组成。在正常工作时,开关变压器①脚上的脉冲电压经D803整流、C808滤波后,获得48V左右的直流电压。由于Q801基极电压为7.5V,低于IC801的⑨脚电压,故Q801处于截止状态,也就是说,正常工作时,待机供电路径不起作用。在待机状态下,由于各路输出电压均大幅度下降,C809两端的电压也会按比例下降,从而不能满足IC801的需要,此时,Q801导通,其集电极上近10V的电压经Q801和D806所组成的稳压电路稳压后,向IC901的⑨脚提供6.2V左右的电压,以满足待机的需要。
根据以上分析可知,当开关电源不工作时,应先测IC801⑨脚电压,若⑨脚电压为0V,说明启动供电路径有问题,应查D802、R804、R803及C809等元件。若⑨脚电压为8V,说明⑨脚外部的供电电路无问题,故障很可能出现在IC801内部,或者出在IC801的③脚、④脚、⑤脚外部元件及R812上,可先对③脚、④脚、⑤脚外部元件及R812进行检查。如果未发现异常,则更换IC801。若⑨脚电压在4.9V~8V之间摆动,说明IC801很可能进入保护状态,此时应查如下一些电路:
(1) 待机供电电路是否有故障。当电源进入正常工作后,若Q801处于导通状态,就会使IC801的⑨脚电压超过11V,引起IC801保护。
(2) IC801⑥脚外围电阻R814是否断路。当R814断路后,⑥脚输入的电压会升高,引起IC801保护。
(3) 稳压环路是否正常。当稳压环路出现故障而引起各路输出电压异常升高时,C809两端的电压也必升高,并超过11V,引起IC801保护。检修时,可先对Q824、D827、IC802(光耦器)等元件进行检查,若无问题,再更换IC801。
3.整机出现三无,各路输出电压严重下降
产生这种现象时,应先将+135V负载断开(即将行负载断开),再在C835两端接一100W/220V照明灯炮,看输出电压是否上升至正常值,若上升至正常值,说明故障出在行输出电路。若未能恢复至正常值,说明故障出在稳压电路上,应对Q824、D827、IC802等元件进行检查。若无问题,则更换IC801。
另外,如果+135V电压下降至30~40V时,说明电源很可能处于待机状态,此时应查Q825、Q823及IC802等元件。
STR-S6708检修数据如附表所示。
(王忠诚)