康佳T2976S系列彩电是康佳集团公司于2002年下半年推出的超级芯片普及型彩色电视机,它具有多制式、多功能、低价位等特点,其内部电路采用了最新出品的控制与功率输出二合一混合开关稳压集成电路STR8656G(STR5653G)、CPU与TV处理二合一的主芯片VCT3801A/03A以及新型场扫描功率输出集成电路TDA8177、中频信号处理集成电路STV8223B等新技术器件。与T2976S系列彩电采用相同主板电路(仅个别元件参数有所调整)的机型有P2972S、P2961S、P2977S、T2976S、T2975S、T2926、T2576S、P2572S、T2526、P2172S、T2176S、T2173S等十余种,今后还会有更多派生新机型陆续推向市场,因此熟悉T2976S系列彩电的信号流程将对维修康佳彩电有很大的帮助。
一、视频信号流程分析
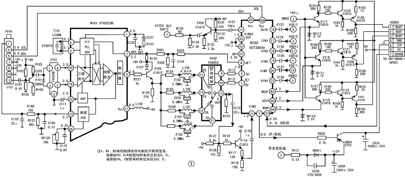
康佳T2976S系列彩电的视频信号处理电路采用了较多的新器件、新技术,使得电路结构简洁,检修方便,有关电路如图1所示,下面简述信号流程。

从外部输入的TV视频信号经过U101(ETA-SF03/1)调谐选台后从U101的输出38MHz(PAL制式时)中频信号。本机采用的高频调谐器采用锁相环频率合成方式进行调谐,其控制信号由主芯片N103的采用I\(^{2}\)C总线控制方式送往U103的④、⑤脚,当彩色电视机出现无图、无声、有光栅的故障时,除了检查U101的⑦、⑨脚供电电源是否正常外,还需认真检查U101的④、⑤脚I\(^{2}\)C总线传输信号是否正常。
从U101的输出的中频信号首先经预中放V101(C388A)放大后,由Z101(F6264K)声表面滤波器滤波,再以双端输入方式从N101(STV8223B)的进入三级中频放大电路和视频锁相环解调电路,经STV8223B内部电路处理后,从其③脚输出解调的全电视信号。STV8223B是一块适应多制式图像和伴音信息处理的集成电路,由于 STV8223B在放大、解调视频信号时,内部电路设置有负极性的AGC控制输出,从STV8223B的输出高放AGC控制信号至U101的①脚,达到自动调节U101输出的中频信号幅度的目的。
从STV8223B③脚输出的全电视信号首先经缓冲电路V103射极输出,再经过由L105~L107和Z102~Z104。Z109组成的陷波电路,滤除多制式的伴音信号,然后将不同制式的视频信号送入由N102(TC4052)构成的选择开关电路。TC4052是块2×4路电子开关集成电路,曾在康佳彩电中得到广泛应用,其基本原理是TC4052的⑨、⑩脚电位变化,控制内部数字开关电路选择接通相关开关接点,从而选择出所需的信号通路。本机TC4052⑨、⑩脚的控制信号来自主芯片N103的①、②脚,当接收PAL D/K制信号时,N103①、②脚的电位分别是0V、0V,TC4052的X组接点开关将输入的视频信号接通至输出;当接收PAL I制信号时,N103①、②脚的电位分别是0V、5V,X组开关将与接通,将视频信号输往后续电路。
从TC4052输出的视频信号经V116(C1815)射极跟随输出后,经C138(1μF)耦合送入主芯片N103(VCT3801A)的,进入主芯片的视频信号处理通道。VCT3801A是一块CPU+TV处理二合一的超级芯片,经VCT3801内部电路解码处理后,分别从VCT3801的输出R、G、B三基色视频信号。
在进入CRT板视频末级放大电路之前,VCT3801A输出的R、G、B基色信号分别进入由分立晶体管V117、V118、V119等组成的三级倒相放大电路,然后再经7线排插XS903送往CRT板进入视频信号末级功率放大电路。
二、伴音信号流程分析
康佳T2976S系列彩电的伴音信号处理,主要由N101(STV8223B)、N102(TC4052)、N103(VCT3801A)、N202(TDA2616)等集成电路配合少量外围电路完成。在STV8223B③脚以前的TV信号处理电路是视频信号和音频信号的公共通道,如果出现图像正常、无伴音的故障时只需检查STV8223B③脚以后的伴音信号处理电路。
由图2可见从STV8223B③脚输出的全电视信号先经V103作射极跟随,然后通过C168~C171、L115、L116、Z105~Z107、Z110组成的伴音信号选频网络选择所需的伴音中频(6.5MHz、6.0MHz、5.5MHz、4.5MHz)信号。不同制式的伴音中频信号分别从N102(TC4052)的①、②、④、⑤脚输入,由TC4052的⑨、⑩脚电位确定Y通道输出端③脚分别与①、②、④、⑤脚的接通,当TC4052的⑨、⑩脚电位分别为0V、0V时,内部开关电路将③脚与①脚接通,TC4052③脚输出的是6.5MHz的PAL D/K制伴音信号。当TC4052的⑨、⑩脚电位分别为0V、5V时,内部开关电路将③脚与⑤脚接通,TC4052③脚输出的是6.0MHz的PAL I制伴音信号。
从TC4052③脚输出的伴音中频信号经C124(0.1μF)耦合至V302(C1815)基极,经V302放大后,从V302集电极输出的伴音中频信号经C303(0.1μF)耦合返回至STV8223B的⑧脚,然后进入STV8223B的内部电路进行伴音锁相环解调和TV/AV音频信号选择。TV/AV的选择控制信号从STV8223B的④脚输入,此信号来自主芯片VCT3801的⑨脚,正常接收TV信号时VCT3801⑨脚电位约为0V,STV8223B的选择输出TV音频信号。当接受AV3伴音输入时VCT3801⑨脚电位为5V。AV3的音频信号从STV8223B的输入,经TV/AV开关选择的音频信号从STV8223B的输出AV3的音频信号,经C149(22μF)和XS603的耦合连接,音频信号从主芯片VCT3801的进入音频信号处理电路,从AV1、AV2输入的音频信号分别从VCT3801A的进入。经VCT3801A内部电路处理后的音频信号分成二路输出。第一路从VCT3801A的输出经C291、C292耦合后分别进入伴音功率放大集成电路TDA2616的①、⑨脚,经TDA2616功率放大后的音频信号,分别从TDA2616的④、⑥脚输出,经C287、C288耦合后推动左、右声道扬声器发声。部分机型在音频信号接入扬声器前,先经过接插件接入XS210和耳机插座,然后再经耳机插座簧片接入扬声器线圈。限于版面幅度,图2将XS210和耳机插座省略未画,检修时应根据不同机型予以区别对待。VCT3801A输出的第二路音频信号从输出,经XS603、XP603的②脚连接后,送至V601(C1815)的基极,再从V601的发射极输出,经C286耦合后,由XS612 AV输出插座外接音频功放器材。
本机的静音控制由主芯片VCT3801A的⑩脚发出静音控制信号。正常放音时VCT3801A的⑩脚为高电位5V,经V242、V240二次倒相推动后,使音频功率放大器的静音控制端TDA2616的②脚为高电位(5V);当接收遥控静音指令后,VCT3801A的⑩脚转换成低电位(0V),TDA2616的②脚也随之转换成低电位,关闭了TDA2616的音频功率输出。
关机静音电路由V241、VD240、C243、R244、V240等元件组成,当关机时,+5V电源消失,由于C243的放电作用,使V241导通,V241为PNP型晶体管,当b极导通时,其c极高电位使V240饱和导通,V240集电极低电位使TDA2616②脚低电位,从而关闭了TDA2616的音频功率输出,避免了关机时的噪声输出。限于篇幅本文仅给出主芯片VCT3801A的实测数据,见表1。表1说明如下:
VCT3801A的①、②脚电压值随接收信号制式不同而变化,当接收PAL D/K制信号时为0V、0V,当接收PAL I制信号时为0V、5V。VCT3801A的⑨脚电位为TV/AV3音频信号选择控制,当选择TV音频信号时,⑨脚电位为0V;当选择AV3音频信号输出时脚电位为5V。VCT3801A的⑩脚电位,静音时为低电位(0V),正常收听时为高电位(5V)。本表所有电压值采用MF47型万用表R×1k挡测定,电阻值测试需在电路充分放电后进行。有信号时的电压值是在PAL制时测定。
(聂志雄 李明勇)