在AV功放机中,功率放大电路的作用就是将前级电路送来的微弱电信号进行放大,从而推动扬声器,完成电(信号)→声(信号)转换的过程。由于功率放大电路在整个电压放大过程中处于最末级,因此它的性能将直接影响到功放机的整体性能和功放机的效率。
目前AV功放机中采用的功率放大电路主要有由分立元件组成的OCL电路和集成电路两种电路形式,下面以一些具体机型电路为例,介绍AV功放机功率放大电路的工作原理。
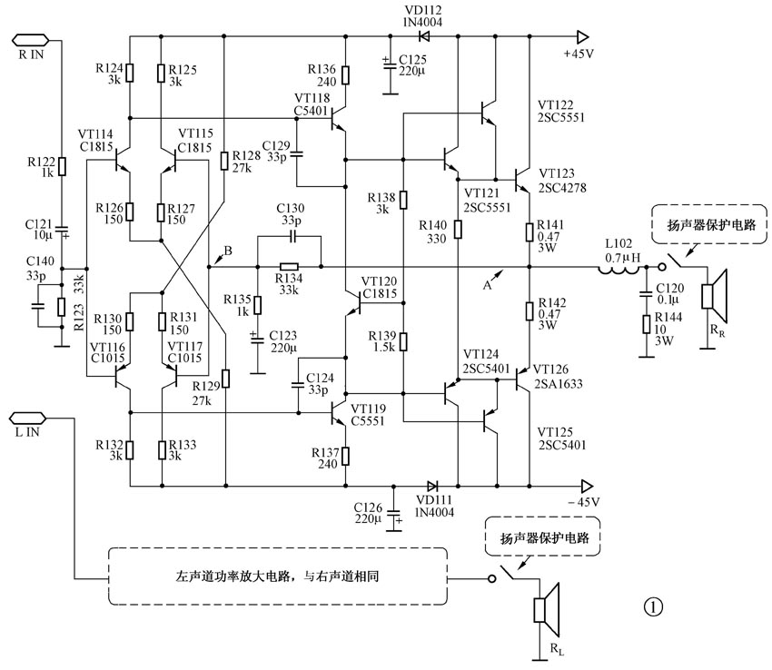
1.高士AV-115功放机功率放大电路
高士AV-115功放机功率放大电路如图1所示。该机功率放大电路采用了典型的OCL电路,由输入级、电压放大推动级、推动输出级三部分电路组成。

从前级电路过来的输入信号先经过C140、R123组成的低通滤波器滤除40kHz以上的高频噪声,然后加至由VT114~VT115组成的双差分放大电路。
VT118、VT119构成第二次电压放大电路,对经过VT114~VT115双差分电路放大后的音频信号进行二级放大,使之动态更大,驱动后级电路的能力更强。
VT121、VT124组成互补推动放大电路,VT122、VT123以及VT125、VT126组成达林顿输出电路,VT122、VT123以及VT125、VT126之所以要接成达林顿电路方式,是因为这种接法的电路能够弥补大功率晶体管β值低的缺陷,通过VT122、VT125可以显著增加注入到VT123、VT126的基极电流,使功放机的动态范围更大,高频响应更佳。VT120以及电阻R138、R139构成VT122、VT125的偏置以及温度补偿电路,VT120紧贴散热片安装,利用晶体管的温度效应,可以补偿输出级电路的温度特性,使之具有良好的温度适应性。
R134、C130、R135、C123构成交、直流负反馈网络,由R134、C130与R135、C123构成的分压器所分得的电压信号加到VT115、VT117的基极,其中,C123对直流可视为开路。输出中点A点的直流电位的变化量几乎全加在VT115、VT117的基极上,当中点电压发生变化时,通过R134、C130、R135直流负反馈网络就会动作,将中点电压稳定在50mV以下。对交流信号而言,C123可视为短路,这时反馈信号被R134、R135分压,反馈量没有直流反馈大,电路增益K\(_{F}\)=1+R134/R135=34dB,因此调节R134、R135的比值就可以调整电路的增益。C130为相位超前补偿电容,可防止多级放大器晶体管极间电容的移相作用使输出端信号相位逆转,即破坏自激条件,避免电路自激。在电路不自激的前提下,C130的值应尽量小些,以免影响功放机的高频响应。C124、C129为相位滞后补偿电容,其作用也是防止输出信号相位逆转,配合C130避免电路自激,但它是使输出信号相位滞后(甚至逆转)这点与C130的超前补偿作用不同。所以,C124、C129对电路的瞬态响应速度响应影响很大,若取值过大,则很容易导致瞬态互调失真,故在高保真功放应尽量避免采用滞后补偿,自激问题可通过选用极间电容小的晶体管或者通过超前补偿来解决。
通常,在AV功放机中为了降低成本,功率放大器电路中的前级放大器与后面的输出电路共用一组电源,这样虽然降低了机器成本,但也会带来两个弊端:其一在大动态时,输出级的大电流使电源内阻的压降过大,电源电压降低,导致电压驱动级的供电电压不足,线性驱动范围明显变小,输出级得不到应有的驱动电压,达不到应有的输出功率,因而大动态时推动大功率音箱就会显得力不从心;其二是大动态时,波动的电源电压产生的干扰信号使驱动级的输出信号幅度被调制,从而降低声音的清晰度。该机功率放大电路在输出级与驱动级的供电电路中串入二极管VD111、VD112组成隔离式供电方式,这样就可以明显使大动态性能得以改善。其工作原理如下:当输出级的瞬间大动态信号电流使电源电压低落时,由于二极管VD111、VD112的反向隔离作用和滤波电容C125、C126的两端电压不能突变,于是差分放大级的电源电压便可基本保持不变。此时C125、C126相当于一个备用电源向差分放大级供电,待电容上的电压行将低落时,输出级的瞬间电流峰值已过,电源电压即可恢复原值,可以立即代替C125、C126向差分放大级供电。这样,在大动态时差分放大级的电源电压就基本不受影响;而且在输出动态不是很大时,驱动级的电源电压波动也比不加隔离二极管时小,从而使音质得到改善。
2.天龙PMA-780A功放机功率放大电路
天龙PMA-780A功放机功率放大电路如图2所示。
普通功放机功率放大电路通常采用简单的电压反馈方式,这样可以在保持成本的基础上获得很低的失真度、很好的频率特性和较大的阻尼系数,但这种方法也有一些明显的缺点:不易获得很高的转换速率,TIM(transient intermodu-lation distortion,瞬态互调失真)失真也较大。为进一步改善音质,近年来,人们研制了许多新型电路,其中以天龙公司研制的失真伺服(ALA)电路效果尤为出色。
图2电路中接在电压放大驱动级(未画出)和功率输出级的IC101及其外围电路构成了ALA电路的核心。IC101采用NS公司生产的高速运算放大器LF356,LF356的电气参数如附表所示,关于该芯片的详细原厂资料可以到http://www.national.com/JPN/ds/LF/LF356.pdf上下载。
在图2电路中LF356接成比较器(减法器)的方式,其电路工作原理是:将电压放大驱动级输出信号与功率输出级的输出信号通过电阻R125、R145、R146分别引至运放的正、负输入端,经运放作减法运算。由于这两个信号的相位相同,两信号中相同的成分(即原有的信号成分)将被抵消。从输出端⑥脚输出的信号成分即可作为输出级的失真信号,该信号通过电阻R128、R129又被送回输出级的输入端。由于输出级的输出的信号是从运算放大器的反相输入端接入的,因而该信号的相位与输出级产生的失真成分相反,馈入输出级后,即可将输出级的失真成分抵消,从而使输出信号的失真度为零,从而改善功放机的交越失真,提高音质。
由于该电路采用了运算放大器,就存在一个电源供电问题,为了简化电路,图2中,R123、R124、VD104、VD105构成悬浮式供电电路,为IC101提供工作电源。
3.湖山BK2×100JMK1-95功放机功率放大电路
湖山BK2×100JMK1-95功放机功率放大电路如图3所示。
为了展宽功放机的频率响应范围,许多功率放大器都取消了级间耦合电容和反馈隔直流电容,而采用了直接耦合放大的方式(又称DC放大)。采用直接耦合放大的功率放大器,由于其直流反馈量等于交流反馈量,当晶体管参数不一致以及配对有误差或者电源波动时,就会造成中点零位漂移电压较大。此漂移电压将使扬声器音圈产生一定的位移,使之线性位移量变小,失真增大。为此,人们采用了中点直流零位伺服电路来解决这一问题。
在图3中,功放中点零位伺服电路由运算放大器IC1及其外围元件构成。运算放大器IC1的正相输入端接有旁路电容C113,输出端与反相输入端之间接有反馈电容C114。因而IC1对高于20Hz的音频信号无放大作用,而对变化缓慢的直流信号有很强的放大能力。其运算放大器IC1的正相输入端通过电阻R140接在功率放大电路输出中点,输出端则接在功放输入级的反相输入端,当中点电位发生漂移时,其漂移电压被IC1放大后反馈至功放输入级的反相输入端,使功放电路的直流工作状态朝相反的方向变化,强制性地将中点电位拉回零位,从而弥补了直流放大器直流反馈量的不足,将中点电位稳定在±30mV以内。
由于扬声器是一种电感性负载,其电感量在高频时明显增大,使输出电流明显滞后于输出电压,若放大器的开环增益较高的话,易引起高频自激,所以,在OCL功率放大器的输出端通常都并接有由R136、C110组成的相位补偿电路(又名茹贝尔补偿网络),使功率放大器的综合负载近于纯电阻,避免感性负载的影响。
VD101、VT136以及VD1012、VT137组成9V稳压电路,为差分放大电路提供稳定的+9V工作电压。
4.中联A-2108B功放机功率放大电路
中联A-2108B功放机功率放大电路如图4所示。
通过图4可以看出,该机电路采用了ALA伺服电路和中点直流零位伺服两种伺服电路,其ALA伺服电路采用了飞利浦公司生产的低噪声,高速运算放大器NE5534,该运放的详细原厂资料可到http://www.system.perm.ru/pdf/ne5534.pdf上下载,其工作原理与天龙PMA-780A功放机相似,在此不再赘述。中联A-2108B功放机功率放大电路中点直流零位伺服电路采用了精密运算放大器μA741,该运放的详细原厂资料可到http://batronix.com/pdf/uA741.pdf上下载。

由于普通的中点直流零位伺服电路控制的是输入级差分电路负边差分管的电流。当中点电位偏移量较大时,就可能会使该管接近饱和或者截止,从而使输入级差分电路的交流工作状态严重失衡,失真明显增大。为了避免这一不足,该机ALA伺服电路在输入级互补差分对管的发射极公共电阻中分别串入了共模电流控制管VT9和VT10,将IC1的输出端接于A点,这样,反馈电压将同时控制VT9和VT10的基极。当中点电位向正向偏移时,VT9导通程度加大,使输入级下端的一对差分对管的电流同时增大,最终使输出级下端的导通程度加大,把中点电位拉回零位;若中点电位向负向偏移时,控制作用则相反。这就较好地解决了一般中点直流零位伺服电路存在的问题,获得了较理想的控制效果。由于这种方式控制的是差分管的共模电流,故有时也称这种电路为共模电流零位伺服电路。
另外,该机的中点直流零位伺服电路取样点在电压驱动放大级输出端,而不是在功率放大输出端,这样就可以保持取样信号的纯净,使其免受功率放大器输出的低频信号的干扰,使伺服电路工作更稳定,控制效果更好。
(赵广林)