在AV功放机中,卡拉OK处理电路的作用就是对话筒输入的微弱信号进行放大使之电平适合后级电路的需要,并对输入的声音信号进行一些修饰,使声音听起来更加悦耳。决定AV功放中卡拉OK电路的优劣的主要因素就是机器所采用的混响芯片的类型,目前AV功放机所采用的卡拉OK混响芯片主要有M65831、BA5096等芯片。详细的原厂资料可到http://www.mitsubishichips.com/data/datasheets/assps/assppdf/ds/M65831AE.pdf上下载。下面笔者以M65831在天逸AD-5100D型AV功放机中应用为例介绍卡拉OK电路的工作原理。
天逸AD-5100D型AV功放机卡拉OK处理电路主要由话筒信号放大、激励电路,延时电路、控制电路等几部分电路组成。
1. 话筒信号放大、激励电路
天逸AD-5100D型AV功放机卡拉OK话筒放大电路,如图1所示。IC4中的两个运算放大器组成两路话筒信号放大器,分别对从话筒插座MIC1、MIC2输入的话筒信号进行预放大,预放大后的话筒信号经过各自的音量控制电位器RP1、RP2,然后经过电阻R52、R53送入IC3c的输入端进行混合放大。

由于普通人的声音与专业歌手相比缺乏丰富的谐波成分,使得普通人演唱时的声音效果显得干瘪、不耐听,因此中高档卡拉OK电路中都加入了谐波激励电路来对声音信号进行处理,使嗓音平平的人也能像专业歌手那样大展歌喉。谐波激励电路就是利用电子开关在话筒输出的人声信号中加入一些高次谐波,使原本并不是十分出色的人声变得丰满、圆润、耐听,因此也有人称谐波激励电路为“电子味精电路”。在该机中IC16、IC17、IC10(b)及其外围元件组成谐波激励电路。
经过IC3c放大后的信号分成两路输出:一路通过R109、R108直接送到后级延时电路;另一路经过IC10c组成的有源高通滤波器(转折频率约2kHz)滤除低于2kHz的信号后又分成两路输出:一路送往IC16(c)、IC16(d)组成的精密全波整流电路(即绝对值电路)。通过频谱理论我们可以知道:正弦波信号经过全波整流后的信号频谱为全偶次波,其谐波成分非常丰富。IC10(b)接成开环放大器,可以将话筒信号处理成与声音基波相同的方波,并用此方波去控制开关管VT30、VT31的开/闭,同时将此方波输入由C91、R124、C92、R125组成的两个微分电路,产生两个对应于上升沿和下降沿的定时脉冲,并且此脉冲去控制开关管VT28、VT29。VT30、VT31集电极输出与话筒输入的演唱信号的基波和幅度均相同的方波信号(即谐波激励输出信号)。VT30、VT31集电极输出的谐波激励输出信号经过IC10(a)接成的低通滤波器滤除高于20kHz的高频信号(这样可以使听感更舒适)后再经过RP3调整激励电平后,在IC10(d)的输入端与未经激励的原声音信号混合,经IC10(d)放大后输出。
虽然声音激励电路可以丰富声音的谐波,使其听起来更富有感染力,但是它也有它的弊端,即如果原先的声音十分动听的话,再加入谐波激励电路将会使输出的声音信号高频增加过量,破坏了声音的平衡,使声音听起来有点发硬、不自然,因此如果您对自己的嗓音很自信的话,不妨把谐波激励电路关闭或者调小增益。
2. 话筒信号延时处理电路
话筒信号延时处理电路,如图2所示。
该机的延时电路采用三菱公司生产的高性能混响处理IC(M65831),该芯片内置有容量高达48K的存储器,其内部电路如图3所示。

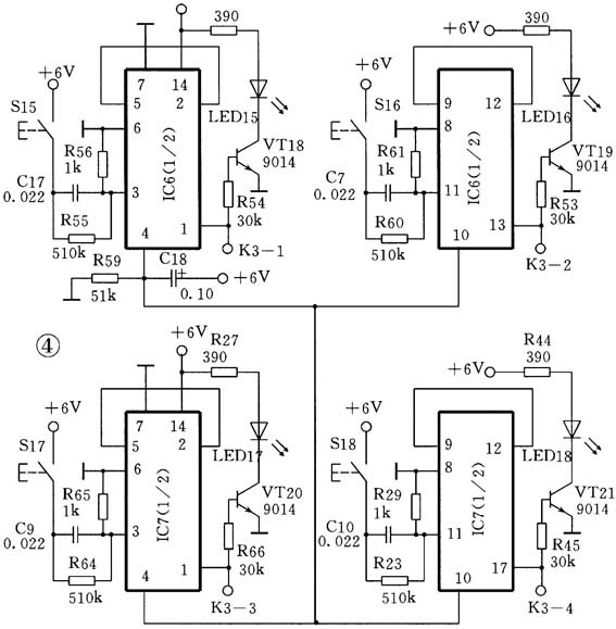
从IC10(d)输出端输出的话筒信号通过VT6的集-射极进入IC3(a)放大后,送往延时电路IC2(M65831)的输入端,经过M65831延时处理后的声音信号从输出并送入由IC3(b)及其外围电路组成的低通滤波器,再经RP4调整后送入IC3(a)放大,反馈到延时电路输入端,产生混响效果。M65831的⑨脚为模式控制端,当需要手动设置延时时间时,该脚应接高电平,M65831的④~⑦脚为延时时间控制端,通过对④~⑦设置不同的电平,就可以对延时时间进行控制,各引脚电平与延时时间对应关系如附表所示。图4为延时时间设置电路,该电路采用了两个CD4013双D触发器,接成4个自锁式锁存器,当按下S15~S18中的任意一个或几个按钮时,相应的K3-1、K3-2、K3-3、K3-4输出控制电平,送到延时芯片M65831的④~⑦脚。由这些按钮进行组合,可以产生12.5~200ms的16级延时时间。

3. 卡拉OK模式转换控制电路
卡拉OK模式转换控制电路如图5所示。图5中的开关是与话筒插座连在一起的,当MIC1、MIC2插座均无话筒插入时,VD10负端为低电平,该低电平使VT6、VT8、VT11均截止,话筒信号不能进入IC6和IC3(a),进入IC6的只有音乐信号,消除话筒信号对音乐信号的干扰,机器工作在非卡拉OK状态。当MIC1、MIC2插座中的任一个或两个插入话筒时,插座内的联动转换开关使VD10负端为高电平,该高电平控制一方面使VT6导通,使话筒信号送入延时处理电路,另一方面使VT8、VT11导通,将话筒信号送入IC6,与音乐信号进行混合。
4. 开机静噪电路
开机静噪电路见图6。
为了防止在刚开机瞬间,较大的冲击信号对后级功放电路造成损害,该机加入了由IC12c及其外围元件组成的开机防冲击电路(即开机静噪电路)。在刚开机时,由于电容C108、C110两端电压不能突变,运算放大器IC12c的正相输入端为高电平,反相输入端为低电平,其输出端输出高电平静音信号使VT12、VT13导通将声音短路到地。随着R137对电容C108进行充电,约8秒后,C108两端电压等于电源电压,IC12c的正相输入端变为低电平,而反相输入端则由于R160的作用,维持在高电平,输出端跳变为低电平,VT12、VT13截止,使声音信号顺利进入后级电路。在关机瞬间,交流10V电压先消失,C108负极瞬间跳变为高电平,使IC12c的正相输入端变为高电平,反相输入端的高电平则随着交流10V电压的消失而消失,输出端电位由正常工作时的低电平跳变为高电平使VT12、VT13导通,对音频信号进行静音。从而避免在开/关功放机时大电流信号对功率放大电路和音箱产生冲击。

(赵广林)