八达Pearl 10是一款体形较为纤薄的高保真功放,面板设计较有特色,由两种反差较大的颜色组成,左边一小块是代表八达标志的字母b,右边的一块则与b字紧密吻合形成整块面板。机内的结构安排有序匀称,双单声道的后级对称分布于机内后部的左右侧,散热器背靠背安装刚好构成有如蜂巢式的强迫对流散热结构而置身机内中央,将左右电路分隔两侧,起较好的隔离作用。电源变压器坐镇于中间靠前方的位置。前级放大器电路板垂直安装于面板的后面。整体结构遵循“干扰最少、信号通道最短、美观整齐”的原则设计,使本机成为一款性能优越且性价比高的超值功放。
前级放大器
前级放大器采用一致性好、可靠性高的发烧运放构成:输入级由单运放构成阻抗变换器。第二级由运放构成的衰减-负反馈混合式音调控制电路,音调调节不用电位器,而是用接触良好的波段开关,使电路的可靠性更高,而音调的控制量也经反复论证试验,设+6、+3、+1、0、-l、-3(dB)共6挡,以适应不同的听音环境。第三级是电压放大兼音量控制电路,音量控制采用负反馈控制形式,克服了普通衰减式音量控制电路瞬态特性不良易产生噪音的弊端。前级放大器的供电采用有源伺服稳压电路,且左右声道独立供电,使性能得到进一步发挥。
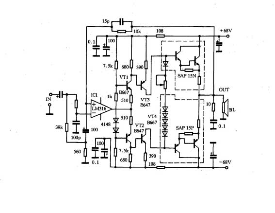
后级功率放大器
附图为Pearl 10后级功率放大器电路。输入级使用低噪、高速的优秀运放LM316,输入阻抗高、稳定可靠。其后由4个晶体管组成两对共基-共射电路,线性良好,频响宽阔。输出级使用日本三肯公司大功率复合管对SAP15N/SAP15P,ICM为l5A,PCM为150W。输出级采用高偏流甲乙类工作方式,静态电流达200mA以上,使之具有甲类功放甜美的音色。

主要性能指标及音色表现
频响:20Hz~20kHz(-0.2dB)
信噪比:≥90dB
大功率输出失真:≤0.4%(Po=80W)
输出功率:120W×2
该功放实际试听时音色极其柔和、中频饱满、低频有力,毫无拖泥带水之感,且对各品牌的音箱适应力较强,只要选择适当的音调控制就能达到理想的效果。
(周兴华)