目前,新建的居民楼,在每套住宅的配电箱中的电度表的后面(负荷侧)都装设了带有漏电保护器的自动开关,取代了传统的瓷闸盒和保险丝。这种新型的自动开关,除了能方便地通过手动接通和切断电源外,还具有漏电保护、短路保护、过载保护和欠压保护等功能。其中,漏电保护器是一种最为有效的防止触电事故的电气保安装置。一旦家用电器或线路出现漏电,只要人体接触带电部分,漏电保护器就会在极短的时间内切断电源,避免人身受到电击的伤害。
漏电保护器是怎么工作的
漏电保护器的种类很多,家庭中广泛采用的是零序电流型漏电保护器,它又可分为电磁式和电子式两种。
图1是电磁式漏电保护器的原理电路。漏电保护器的核心部件是零序电流互感器(以下简称互感器),互感器相当于一个变压器,也是利用电磁感应的原理工作的,它是在高导磁率的磁环上绕制升压线圈L1,作为次级(副边),将用电设备的电源线(相线和零线)直接穿过互感器的环形磁心,作为初级(原边)。升压线圈L1接在漏电脱扣器上。当用电设备正常工作无漏电发生时,流过相线和零线的电流大小相等、方向相反,两根电源线中的电流在互感器中产生的磁场互相抵消,互感器副边线圈L1中不会产生感应电动势,与之相连的漏电脱扣器不动作。当家用电器出现漏电或人体接触相线时,将有电流I0通过人体流入大地,这时,I1=I2+I0,I1-I2=I0≠0,在零序电流互感器中就产生了磁场,升压线圈L1中就有感应电压输出加在漏电脱扣器上,使自动开关S断路,切断供电电源,避免了电流对人身造成伤害。

漏电保护器都设有漏电模拟试验装置,用来检验漏电保护器动作是否可靠。图1中,由按钮开关SB与限流电阻R构成漏电模拟电路,跨接在220V电源线上,并穿过互感器。当按下试验按钮SB时,由限流电阻R的阻值确定的模拟触电电流(约40mA),在互感器中产生磁场,L1中将产生感应电压,使脱扣器动作而切断电源。
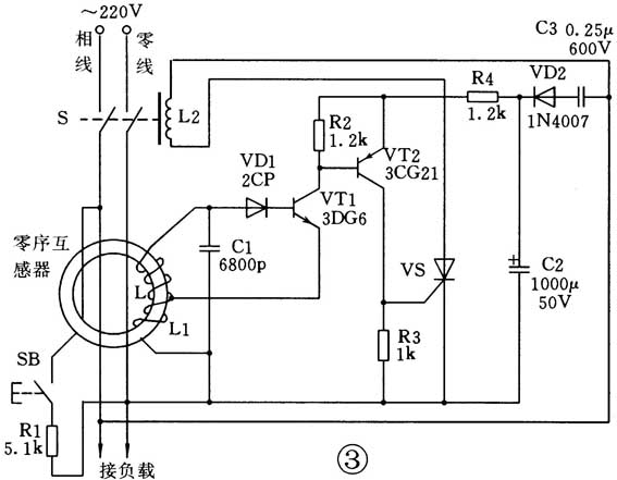
电子式漏电保护器
电子式漏电保护器的原理方框图如图2所示。这种漏电保护装置是以晶体管放大器作为中间机构,将零序电流互感器输出的漏电信号进行放大,触发单向晶闸管导通,接通电源主开关的电磁脱扣机构,及时断开电源,起到漏电保护作用。

图3是一种电子式漏电保护器的实际电路。由图可见,当电器设备出现漏电或人体接触相线时,互感器的次级线圈L将产生漏电信号,该交流信号经二极管VD1整流后,加到晶体管VT1的基极进行放大,其发射极电流流过互感器的线圈L1,根据自耦变压器的原理,L中的感应电压将升高,送往VD1的整流电流将增大,形成正反馈,导致VT1迅速饱和。VT1的饱和使PNP型晶体管VT2的基极变为低电位,VT2也进入饱和状态,其集电极电流在电阻R3上产生电压降,形成单向晶闸管VS的触发信号,使VS迅速导通,VS作为无触点开关,及时接通了自动开关S的电磁脱扣器线圈L2,使脱扣器动作断开主开关S,达到漏电保护的目的。图中晶体管放大器所需的直流工作电源,是由220V市电经电容器C3降压、二极管VD2整流、C2滤波后提供的。与电磁式漏电保护器一样,按钮开关SB和限流电阻R1构成的交流支路是漏电模拟装置,用来试验漏电保护器动作是否可靠。

近年来,高灵敏度漏电保护器专用集成电路(如SF54123)已经逐渐应用于漏电保护装置(如DZL18-20型漏电保护器),使漏电保护器结构简化、体积缩小、性能可靠、灵敏度高,成为漏电保护器的发展方向。
怎样选择与使用漏电保护器
目前家庭供电线路使用的漏电保护器大多是与电源自动开关配套安装的。选择和使用漏电保护器首先应该了解它的主要性能参数,这些参数都写在产品说明书上并标在它的外壳上,即:(1)额定电流I\(_{n}\):长期持续流过漏电保护器和自动开关的最大负荷电流值。I\(_{n}\)值有6、10、16、20、25、32、40A……等多种规格,应与电度表配套选用。(2)额定漏电动作电流I\(_{△n}\):厂家规定的漏电保护器在规定条件下必须动作的电流值。I\(_{△n}\)有6、10、20、30、50mA……等多种规格,家用单相漏电保护器选用30mA最合适。(3)动作时间t:家用漏电保护器应选用快速动作型,动作时间不超过0.1s。
漏电保护器必须由专业电工安装。用户在使用过程中应定期按下漏电保护器上的试验按钮,观察电源开关能否跳闸切断电源。电源开关跳闸后,需按下复位按钮使之复位,方能合上电源开关继续供电。
(司徒梅生)