LTC1682系列包括LTC1682、LTC1682-3.3和LTC1682-5。它们的区别是1682的输出可由用户来设定(2.5~5.5V),1682-3.3输出的是固定的3.3V,1682-5输出的是固定的5V。它带有低压差线性稳压电路(LDO),所以输出都是稳压的。另外,LDO的输入电压由倍压式电荷泵提供,倍压式电荷泵的输出不仅可供LDO,还可单独输出(输出端为CPO),所以它是一种双输出的电荷泵电路。
该系列器件组成的DC/DC变换器主要特点是:输出噪声低,在100kHz带宽时,其典型值为60μA;它是一种升压式的电荷泵电路,输入1.4V~4.4V,可以输出固定的3.3V、5V及可调整的2.5V~5.5V,以满足各种不同电路的需要;输出电流可达50mA;工作频率550kHz;可以采用小尺寸贴片式陶瓷电容,使变换器占印制板的空间较小;静态电流低,典型值150μA;有关闭控制,在关闭状态时耗电1μA;内部有电流限制及过热关闭保护电路;小尺寸8管脚MSOP及SO封装;工作温度-40℃~+85℃。
该器件特别适用于要求噪声低、耗电不大的电子产品或部分电路。例如,在蜂窝电话中作压控振荡器(VCO)电源、双向寻呼机、无线PCMCIA卡,便携式医疗仪器、低功耗数据采集系统、遥控发射器等。
管脚排列与管脚功能
内部结构及工作原理
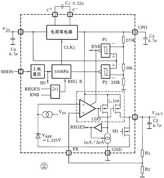
LTC1682与LTC1682-3.3及LTC1682-5在内部结构上的差别仅仅是决定LDO输出电压的分压器电阻:LTC1682需要外接R1、R2分压器;而LTC1682-3.3及LTC1682-5的分压器电阻已做在芯片内部。图2是LTC1682的内部结构框图及外围元件。它由550kHz振荡器、电荷泵开关控制电路、两个电压比较器(控制LDO工作及振荡器工作模式)、LDO电路及基准电压V\(_{REF}\)、上电复位及关闭控制电路等组成。外部有泵电容C1、输入电容C4、CPO的输出电容C3、稳压后的输出电容C2及确定输出电压的电阻R1、R2。

P1比较器检测输入电压V\(_{IN}\)及电荷泵输出电压V\(_{CPO}\)(通过275kΩ、38kΩ、328kΩ电阻分压器)。若CPO端的电压达到1.75V\(_{IN}\),则P1输出低电平,它使LDO开始工作;若CPO端低于1.45V时,LDO将不工作。
若CPO电压大于1.95V\(_{IN}\),而输出电流小于100μA(轻负载),为提高转换效率,采用间歇振荡模式工作。即P2检测V\(_{IN}\)及CPO端电压,若CPO端电压大于1.95V\(_{IN}\),则P2输出低电平,它使振荡器停振;当CPO端电压低于1.85V\(_{IN}\)时(有100mV迟滞电压)振荡器又开始工作。这种间歇式的振荡工作(即一会儿振荡,一会儿不振荡),使噪声稍大,但较省电。
CPO端输出的是不稳压的倍压输出(V\(_{CPO}\)≈2V\(_{IN}\)),其输出电阻RCPO主要取决于V\(_{IN}\),输入电压越大,其输出电阻RCPO越低,如图3所示。在无载时,V\(_{CPO}\)接近2V\(_{IN}\),而V\(_{CPO}\)最低允许电压(LDO工作)为1.45V\(_{IN}\)。

LDO部分由基准电压源、误差放大器、调整管(P沟道MOSFET)等组成。其输入来自电荷泵倍压输出CPO端,稳压后由V\(_{OUT}\)输出,其输出电压与外接R1、R2的关系为V\(_{OUT}\)=V\(_{REF}\)(1+R1/R2)式中V\(_{REF}\)=1.235V。
当在SHDN————加低电平(低于0.4V)时,经内部上电复位电路,输出高电平(SD),使有100Ω内阻的N沟道MOSFET导通,使器件处于关闭状态。CPO端呈高阻抗并与V\(_{IN}\)断开。
上电复位电路在V\(_{IN}\)到达近1V,复位电路使器件使能,只要保持高电平(大于1.6V)即可。
典型应用电路
一种输入3.6V、输出5.1V稳定电压及经外接3.3V输出的LDO组成双输出电源如图4所示。
采用LTC1682外接R1、R2,使输出(V\(_{OUT}\))为5.1V;3.3V LDO输入由CPO提供。
这里所有的电容器都采用贴片式陶瓷电容,它不仅仅尺寸小,并且有较低的等效串联电阻(ESR)。这里要注意的是V\(_{OUT}\)输出的电流及3.3V LDO输出的电流总和不能超过50mA。所以3.3V LDO必须选择静态电流小的。输出纹波电压VRIPPLE=800μVP-P。
一种输入3.3V不稳压的、输出3.3V稳压的电源如图5所示。它采用了LTC1682-3.3组成。
图5与图4不同之处,在③脚(FILT)要接一个CFILT电容到地,CFILT=1nF。可由微处理器I/O来控制,工作时为高电平,关闭时为低电平。各外围电容器布置如图6所示。
编者注:有关LTC1682更详细的原厂资料可上网下载:www.linear.com/pdf/168235fs.pdf。
(石子奇)

