目前,楼梯照明多使用声光双控自动开关,由于易受环境噪声(如住户开关门,打雷等)的影响而产生误动作,节能效果不够理想,同时,行人上楼往往需要拍手、跺脚等人为地制造一些噪声才能使开关动作,使用不太方便。还有一种采用热释传感器的自动开关,成本较高,并需采用四线制,安装也不方便。笔者经多次试验,开发出一种较为实用的反射式红外光控开关,经一年多的试用效果良好。
该开关电路如图1所示,其基本工作原理是:由红外发射器发射一束红外光,如果有人经过开关前面,人体必然对红外光产生反射,反射的红外光被红外线接收器接收,推动后面的电路动作,并经延时即可实现开关电灯的目的。本开关使用的主要元件是电视机用红外线接收头。红外线接收头可接收40kHz的调制红外信号,经前置放大器、限幅放大器两级放大,再通过40kHz带通滤波器滤除其他频率成份的噪声干扰,然后经峰值检波器滤去40kHz,并将低频调制信号检出,送到整形电路(积分器,施密特比较器)将信号整形后输出标准的矩形波。本产品即是模拟红外线接收头的工作过程,由红外线发射器模拟产生红外控制信号。

下面对组成光控自动开关的各部分电路进行具体分析。
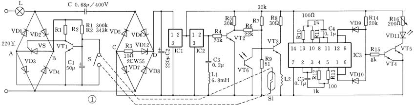
1. 电源电路:
220V交流市电经电容C降压、VD5~VD8桥式整流、稳压管VD12稳压和电容C2滤波后,输出约7V的直流电压,经后由三端稳压集成块稳压后输出稳定的直流电压,为后面的电路供电。
2. 红外线发射电路:
IC3为六与非门,IC2、R12~R16,C4~C5组成两组环形振荡器,环形振荡器的原理如图2所示,设t=0时F=0,经Ⅰ门反相并延时t\(_{pd}\)后,A=1,经门Ⅱ再反相后并延时t\(_{pd}\)后,B=0,经门Ⅲ再反相并延时t\(_{pd}\)后,也就是说经过三个t的\(_{pd}\)延时,F由0变为1,同理,再经过3个t\(_{pd}\)后,F又由1到0,这样每经过3t\(_{pd}\),F改变一次状态,如此周而复始,F便是一连串的矩形波。R,C是加入的延时环节,由于C两端的电压不能突变,两门之间翻转必须经RC的延时,而RC的延时相对t\(_{pd}\)大得多,因此振荡周期取决于RC充电时间,f=1/(2.5RC),Rb为限流保护电阻。在红外线发射电路中,分别调整R12、R13、C5;R14、R15、C6使两组环形荡器分别振荡在40kHz和4kHz,再经D9、D10、R14组成的与门,将两组频率调制输出。再经R15,BG4-BG5组成的放大电路和红外线发射管输出红外信号,通过可调电阻R16调整通过红外发射管的电流从而调整红外线反射距离。

3. 红外线接收电路:
IC2为红外线接收头,无红外线信号输入时,②脚为高电平,红外发射管发射的40kHz红外信号经过的人体反射后被接收头接收,经接收头内部放大,并滤去40kHz的载频,在②脚输出4kHz频率的调制信号,经C4、L1组成的陷波电路,将1kHz的频率吸收,使②脚输出电平降低。
4. 放大电路:
当无红外线信号反射到接收头IC2时,IC2的②脚输出高电平,VT2饱和导通,VT3截止,线圈L2无电流通过,干簧管断开,当红外线接收头IC2接收经过的人体反射的红外光,②脚的直流电压降低,VT2截止,F点为高电压,VT3饱和导通,L2得电,干簧管被线圈产生的电磁场磁化吸合。
5. 触发延时开关:
VD1~VD4组成全波整流电路,为单向晶阐管提供开关通道,同时为后面的触发延时开关电路提供直流电源,当K常开时,VT1因基极高电位而饱和导通,集电极为低电位,与之相连的单向晶阐管控制极为低电压截止,灯泡L不亮。当K吸合时,电容C1两端瞬间短路,VT1的基极电位变为零而截止,集电极变为高电位,单向晶阐管导通,电灯亮。当S吸合时C1两端电荷被瞬间释放,当S断开后,电流通过R2开始向C1充电,由于电容两端电压不能突变,VT1的基极电位缓慢上升,VS继续维持导通直至当基极电位上升到VT1的饱和导通电压时,VS截止,电灯熄灭,从而达到延时的目的,延时的时间取决于电阻R2和电容C1的充放电时间常数。
6. 光控电路:
为使白天或有光照时,电灯不亮,在VT4的基极接一光敏三极管VT6,在有光照时,光敏三极管饱和导通,使VT3基极电位为零,VT3截止,干簧管不动作。或者将光敏三极管接在VT4的基极上,使有光照时VT4、VT5截止,红外发射管T无电流而无红外光发出,进一步降低静态电流。
结构设计见图3。为了防止红外线发射管在外壳内漏出的红外光对接收头造成干扰,在发射管上安装黑色塑料隔离套,同时,红外线发射管、红外线接收头、光敏三极管之间要间隔一定的距离,为避免白天阳光对开关造成干扰,在外壳上的红外线接收头的窗口贴有红外滤光器。为了方便安装,本开关采取两线制,可直接取代老式开关。

元器件选择:
三极管VT1~VT5为H9014;二极管VD1~VD10为1N41001;稳压管VD12为2CW55;红外发射管为HG301;光敏三极管VT6为3DU32;晶闸管VS为BT109;三端集成稳压器IC1为7805;IC3为六与非门TC4069;红外接收收管IC2为电视机用2800;干簧管K1为JAG-2-IH;继电器K为4098;电容C为耐压400V的绦纶电容,C3~C5为瓷介电容,其余均为耐压16V的铝电解电容。
(徐爱林)