工作原理
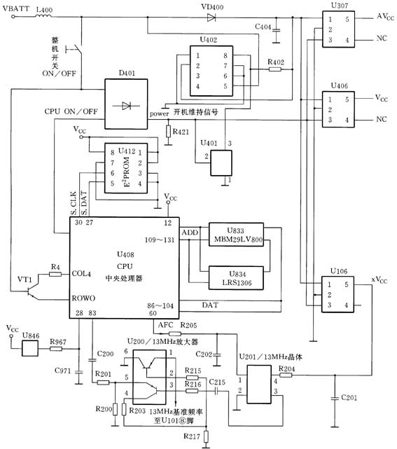
三星SGH型手机的电路如附图所示。按下整机开关,电池电压送到触发端ON/OFF,使开机触发端变为高电平,通过二极管组D401使开机维持信号Power变为高电平,这时整机稳压模块组(中央处理器稳压模块组U406、U307及射频稳压模块U106)开始工作。稳压模块组的工作电压由直流转换模块U402产生的3.3V电压供给,其工作状态由控制端的Power信号电平来控制。当控制脚为高电平时,各个稳压模块开始工作,输出3V的稳定电压。U402直流转换模块的作用是保持输出电压为3.3V。当输入电压低于

3.3V时,该模块起升压作用;当输入电压高于3.3V时,该模块起降压作用。U402从其输出端取样,取样信号从其②、③、④脚输入,其内部根据取样电压对输出电压进行调整,以保证稳定的3.3V电压分别送到逻辑部分的U406、U307及射频部分的U106稳压模块。当这些稳压模块的控制脚为高电平时,将分别输出3V电压供整机工作。其中,U406、U307产生的Vcc、AVcc电压主要供给中央处理器、存储器及数据处理器;U106产生的XVcc电压供给13MHz温度补偿晶振IC(U201),使U201输出13MHz的时钟频率信号,给U200放大后送入逻辑电路—中央处理器U408。由U846、R967和C971组成的逻辑复位电路,在Vcc稳定电压供电时开始工作,使中央处理器U408的低电平变为高电平,从而产生开机复位信号,手机开始运行开机软件。如果开机软件运行通过,就以CPU(U408)的0输出CPU ON/OFF信号,该信号送到D401的开机维持信号端,通过D401使Power信号线保持高电平,维持手机开机。
故障分析
1. 开机线不正常引起不开机
当按下开机键时,通过开机线将电池电压送到二极管组D401,使开机维持信号Power变为高电平,各稳压模块开始工作,CPU(U408)在供电电压、13MHz时钟和开机复位信号均具备时,开始运行开机软件。如果开机线不正常,逻辑部分就无法工作,引起不开机故障。
2. 内部连接座不正常引起不开机
将主板内部连接座T301的③脚⑨脚短路,如果主板能开机,则故障一般是前板插座与主板连接座接触不良或损坏。这种引起不开机故障的原因在SGH600手机中比较常见。
3. 13MHz时钟晶体不正常引起不开机
13MHz时钟信号是手机开机的必要条件,如果时钟部分不正常,逻辑部分就无法正常工作。先检查U408的,如果没有13MHz的时钟信号,再检查时钟晶体U201和时钟信号放大管U200是否损坏。
4. 电源部分不正常引起不开机
应重点检查U402的⑤脚是否有3.6V电压,②、③、④脚是否有3.4V电压,进而检查U402、VD400、L400与C404等元器件是否损坏。
5. 逻辑电路部分不正常引起不开机
手机的整个工作过程由逻辑部分进行控制,如果逻辑部分工作不正常,就会引起不开机。逻辑部分的CPU(U408)、E\(^{2}\)PROM(U412)、闪电存储器(U833)和随机存储器(U834)有虚焊或损坏,都会导致逻辑部分工作不正常而引起不开机故障。U833和U412内部系统的资料出现错误时,也会引起不开机。
维修实例
[实例1]
不开机,用直流稳压电源给手机供电,按下开机键时,无开机电流。
分析与检修:
拆开手机,给主板加电,用镊子将主板与前板连接座J301的③脚⑨脚短路,发现可以开机,说明电源及逻辑部分均正常,可能是由于连接座J301接触不良,将连接座J301补焊一遍,故障排除。
[实例2]
不开机,用直流稳压电源给手机供电,按下开机键时,开机电流为150mA。
分析与检修:
拆开手机,发现此机为英文机升中文机的改版机,且版本字库U833接触不良。根据维修经验,英文机升中文机后,易造成逻辑混乱,引起不开机故障,更换版本字库后,手机能正常开机。
[实例3]
不开机,用直流稳压电源给手机供电,按下开机键时,无开机电流。
分析与检修:
无开机电流,故障可能在电源部分,用万用表测量逻辑供电IC(U406)时,⑤脚时有时无,经仔细检查,发现⑤脚已脱焊,将该脚重新补焊后,手机能正常开机。
[实例4]
不开机,用直流稳压电源给手机供电,按下开机键时,有较小的开机电流。
分析与检修:
根据故障现象,说明电源基本正常,可能是逻辑部分工作不正常。用示波器检查13MHz晶体振荡器,无13MHz时钟信号,说明晶体没有起振,使逻辑部分无法正常工作。更换U201晶体振荡器后,手机可以正常开机,故障排除。
(杨明志)