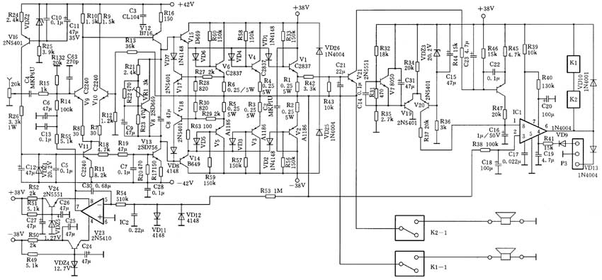
天逸AD-86合并式纯甲类功放是成都亚迪机电研究所开发的高性能功放,售价不超过3000元,是一款适合中国国情的发烧功放。右图为其电路原理图。
一、输入级
V9、V10及V11组成低噪声的差分输入级,其中V9、V10的配对精度误差在1%以内,对称性很好。V11构成V9、V10的射极有源负载,因此输入级的阻抗高、共模抑制能力强。V16及VDZ2等组成的恒流源用于对VDZ1稳压管供电,使偏置电路的稳定性极高。
二、电压放大级
V12为电压放大电路,V13为其集电极有源负载,它增益高、线性优良,V13的偏置电压亦由VDZ1提供,因此工作的稳定性很好。从输入级至电压放大级,信号通道的设计简洁流畅,没有使用太多的冗余元件,符合Hi-Fi功放“简洁至上”的原则。为了让音色最温馨动听、声场及频响最佳,输入级及电压放大级的工作点设置均经反复试验才最终确定。
三、推动级
V15及V14组成互补的推动级电路,这是一对著名的音频专用高线性、低噪声中功率管,截止频率达120MHz,配对误差<3%。V8为推动级及输出级的偏置电路,偏置电压设计得较高,为3.8~3.9V,使输出级处于纯甲类工作状态,每声道的静态电流竟达1.8A。
四、输出级
V6、V4、V1、及V5、V3、V2构成三对大功率的互补输出级电路,它们并联工作,在甲类状态下的输出功率可达50W/8Ω,甲乙类状态下的最大输出功率达80W/8Ω(失真<1%)及160W/4Ω(失真<1%)。输出级配备有外露式的巨型叉型铝质散热器,以保证及时发散工作产生的热量。输出级V1~V6的截止频率均大于60MHz,其配对精度也优于3%。
五、其它部分
IC1及外围电路组成开机延时保护及中点电压偏移保护、输出级过热保护电路。开机瞬间,C20上电压为0V,IC1的输出开关不动作,继电器K1、K2释放,约10s,R40对C20充电至高电平,IC1的⑥脚输出低电平,K1、K2吸合,接通功放输出电路,完成开机延时启动过程。关机时K1、K2即刻释放,可防止对音箱再度产生冲击。R38接功放输出端,当中点直流电压产生偏移(-0.25V、+0.7V)时,IC1的②脚检测到此变化,即控制继电器释放而保护扬声器。V21组成输出过载保护电路,当V1的射极电流达3A以上时,V21开始导通,经后一级的PNP管放大,IC1的①脚电压上升,IC1即释放K1、K2。V7及V19、V20差分电路组成过热保护电路,其中V7为温度感应管,当输出级的温度达90~100℃时,V7的c、e极压降减小,则V19的导通减弱而V20导通加深,最终使IC1的①脚电压上升,从而引起⑥脚输出电路动作,释放继电器K1、K2,起到过热保护作用。IC2构成中点电压直流伺服电路,取消了负反馈隔直电容,大大扩展了低频响应能力,使低音极富弹性。另外,由于全机布局及印板布线较合理,故全线路未采用任何补偿电容,使整机的转换速率较高,高频响应良好。
AD-86功放在用料方面也毫不马虎,两个声道的电路左右布置,井井有条。前中部安放着巨型的环形变压器,与放大电路彻底分隔,防止产生音染。电源变压器因为使用了进口优质钢带绕制的500VA环形变压器,其功率容量充足,在输出500W时的电压调整率仅为5%,为确保功放的强劲输出提供了有力的保证。前级电源的滤波电容达10000μF,而后级共用了60000μF的日本红宝石电解电容。其它方面,如信号耦合均用MKP音频专用电容,音量电位器使用日本ALPS名牌产品等更不在话下。该机的输出设计为双线分音的镀金接线柱,其输出继电器的触点容量达15A。

(周兴华)