TCL-9621B/C/D系列彩电有多种型号,本文以TCL-9621B型机为例,从电路的工作原理入手介绍其开关电源的检修方法。
工作原理
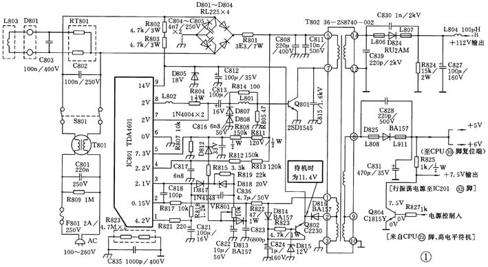
TCL-9621B的开关电源是由启动电路、振荡电路、稳压电路及保护电路组成,其电路如图1所示(图中元件编号为原机编号)。

1.启动电路:
启动电路的核心元件是开关管Q801,按动电源开关后220V交流电经D801~D804整流、C808(220μF/400V)平滑滤波后,经开关电源变压器T802(36-2S8740-002)的⑤~⑦绕组加到电源开关管Q801(2SD1545)的c极。另外,220V经D801~D804整流,经R802、R803(均为4.7k/3W)加到IC801(TDA4601)的⑨脚。当⑨脚电位升至11.8V时,IC801会从①脚输出基准电压V\(_{O}\),该电压经C821(100μF/16V)积分后加至IC801的③脚。当③脚电位升至约2V时,IC801内部的逻辑电路开始工作,在⑧脚产生驱动开关管Q801需要的输出脉冲,从而使Q801启动工作。
2.振荡电路:
当Q801启动后,集电极便有电流产生,该电流流过T802开关变压器的⑤~⑦绕组,产生感应电动势,在①~③绕阻上便产生正反馈电压,通过C823(6800pF)积分后加到IC801的②脚。IC801内部的过零检测电路会检测到由负向正变化的触发电压,通过IC801内部的逻辑电路使⑧脚输出更强的脉冲。由于正反馈的作用使Q801很快饱和,其集电极电流IC直线增加,此时⑤~⑦绕组储存能量。
另外,②脚的触发电压另一作用就是在IC801内部把对④脚箝位的开关S1断开,这时④脚电压便从箝位电压2V按时间常数上升。当④脚电位上升至门限电压V\(_{s}\)时,IC801内部的停止比较器动作,使S1接通,④脚又被箝位到2V。此时⑧脚不再输出脉冲,Q801的基极I\(_{b}\)为零,Q801截止。
T802的⑤~⑦绕组与组相同,与①~③绕组反相。开关管截止后,组对负载供电。随着磁能的消耗,~绕组的电流下降,此时①~③绕组的电压从负向正变化,IC802②脚又会检测到一个触发电压,通过内部逻辑电路使⑧脚又输出电压驱动脉冲,Q801再次导通。以上过程如此循环反复,Q801便工作于开关状态 ,形成振荡。
3.稳压电路:
当交流电压因某种原因升高时,经D801~D804、C808整流滤波后的脉动直流电压和+B电压都会相应升高。由于时间常数(C817×(R812+R813))不变,IC801④脚电压上升速度加快,则从2V上升至V\(_{s}\)的时间缩短,停止比较器提前动作,Q801的导通时间变小,+B电压因此便会下降。这个调整不等+B的变动,直接检测C808电压变化,因此响应时间很短。
4.保护电路:
开关电源保护电路由IC801⑤脚、D812(33V)、D813(12V)、C822(10μF/50V)等组成。当开关管Q801有短路性故障时,IC801⑤脚电位将低于2V,这时IC801内部逻辑电路将停止输出驱动脉冲,Q801停止动作。当C808两端的电压超过正常使用范围,D812被击穿,电流被C822积分,IC801②脚的过零检测电路会检测到一个从负向正变化的触发脉冲,此触发脉冲使IC801内部对④脚箝位的开关S1断开,④脚电压迅速上升至V\(_{s}\),IC内部停止比较器动作,使开关S1接通,IC801将停止输出驱动脉冲,Q801便停止工作,达到了保护作用和目的。
5.控制电路:
TDA4601的启动电流低,能直接控制开关管,使其集电极电压正比于基极输入电流,并具有过载反相的特性曲线。TDA4601的内部功能如图2所示,其引脚作用如下:⑨脚:为电源电压供给端。6.7V以下时开关管Q801驱动停止。启动时的电压由启动电阻R802、R803提供。正常工作后的电压由D816(BA157)、C812(100μF/35V)将T802的②绕组脉冲电压整流滤波后提供。交流输入电压在80V以下时,由于上述路径供给的电流已不够或不足,因此用Q802射随后的电压作为⑨脚电压的补充供给电压。本机启动时,交流输入电压必须在90V以上,正常工作后80V以下仍可维持。⑧脚:为开关管Q801的驱动端,R804、L802、C813、R814、L801、R805用于确定Q801基极电流I\(_{b}\)。当启动时⑨脚的驱动脉冲输出由③脚电位控制;正常后则由②脚控制。⑦脚:为内部驱动控制,在启动脉冲产生之前对耦合电容C813(100μF/16V)作预备充电。另外Q801关断时,它吸收基极电流使Q801截止过程加速。⑥脚:为接地端。⑤脚:为保护输入端。当该脚电压低于2V时,开关管Q801停止工作。④脚:为控制Q801的导通时间。在Q801导通时,300V电压通过R813、R812对C817充电。当C817电位上升到内部设定的停止电位时,Q801截止。该脚电位被内部钳位于2.0V。③脚:为稳压控制端。300V通过R811、R808、C816滤波和R807组成分压的误差控制电压,此电压经D812、R815、VR801、D818、D817加到该脚,与内部基准电压比较,并根据误差来调整停止电位V\(_{4S}\),从而改变Q801的导通时间,实现自动稳压。IC801④脚内部产生基准电压4V,并从IC801①脚输出。②脚:为触发信号的输入端,决定开关管Q801的导通时间。当此脚电位由负向正变化并越过零点时,通过逻辑电路作用⑧脚将输出驱动脉冲。①脚:为基准电位输出端,IC801以此电压为基准实行稳压控制。该电压经R821和C821分压后加到IC801③脚。当③脚电压达到2.0V时,IC801内部逻辑电路工作,在⑧脚产生驱动开关管Q801用的输出脉冲,使Q801启动。
检修要点
1.检修时应首先判明是因负载故障保护电路动作还是电源本身故障。判断方法是断开L804一端后接入60W灯泡为假负载试机,如灯泡微亮测+B电压112V正常时,则表明电源正常,否则故障在电源电路。
2.当待机控制异常或失控时,应重点检测CPU是否有高低电平变化(高电平待机);或测量Q804(2SC1815)c极(7.5V)行振荡供电输出是否正常。
3.重点检测Q802(C2230)发射极电压,当该点电压为11.4V左右时,IC801处于待机工作状态。
4.当Q801集电极为+300V左右(正常)时,因为TDA4601有负载检测功能,所以应首先排除T802次级整流滤波电路、或负载电路短路故障。如脱开所有负载仍无电压输出,应重点查各组整流滤波电路元件。当测不到+300V电压,或无+300V电压,其检修流程见图3。当测出+300V电压正常,但电源不能启动,其检修流程见图4。

5.当测得IC801③脚电压偏低时,可试调VR801并观察③脚电压能否升至2V左右。如调整无效时,测IC801①脚电压是否为4.2V,如低于4.0V多为IC801已损坏,IC801各引脚功能及测试参数见表1。

6.如测得①脚电压正常,③脚电压偏低,应重点查D818(20V)是否反向漏电;C818漏电或不良。
7.如测得⑤脚电压偏低,常见原因是R808、R811(150k、120k均1/2W)之一有变值或C816、D812(33V)漏电。
8.如测得IC801各相关参数基本正常,电源仍不能工作时,多为反向脉冲箝位二极管D807、D808损坏,根据多次维修实践,D807、D808(1N4004)系面结合型整流二极管,因使用不当致使驱动脉冲异常,所以极易损坏。一旦D807、D808损坏后宜使用FR101型二极管代换,这样可有效的消除后患。
9.在维修中如遇到损坏或屡烧开关管Q801时,应首先焊下IC801,对外围电路元件进行详查,其中D813、C822、C823、VR801应作为检查重点。其D813(BA157)的正向特性用R×1挡测应小于12Ω;C823耐压过低,应选用160V以上的涤沦电容代换。屡烧开关管是该电源一个较常见的故障,其检修方法参见图5的检修流程。
10.在维修中,若测得IC801⑨脚电压低于6.7V以下时,表明开关电源未启动。应重点查R802、R803(均.7k/3W)是否阻值增大;D805(18V)是否内阻减小或漏电;C812(100μF/35V)是否漏电。
11.测Q801基极电压。若无负压,说明开关管无振荡;若电压为零,表明IC801⑧脚外接驱动电路元件有开路或脱焊;若电压为0.2V左右,说明正反馈电路有异常,应重点查D814、C824、R822、R817、C823是否异常或其中有开路。
12.若IC801⑨脚电压正常,Q801基极电压也基本符合要求,一般为IC801、Q801本身不良。
13.如+B电压(112V)偏高时,应重点检查IC801③脚外接的调整电路是否有开路性故障。若修好后能看一段时间,但屡修屡损开关管Q801,一般多为IC801④脚外接的R812、R813(150k、120k)阻值增大。+B输出电压(112V)偏高的检修方法如图6所示的流程。
14.经以上各项检修仍不能排除故障时,可在IC801③脚与地间接入3.3kΩ电位器,将其阻值调至1kΩ左右,通电后测+B电压输出是否低于额定值,此时断电后接入假负载试机,试调接入的3.3k电位器使+B输出电压慢慢回升,当+B升至120V时继续调大电位器阻值,输出电压应不再发生变化,否则,表明取样电路有故障。应重点检查D817、D813、D818以及R819等相关元件。该电源的主要晶体管的测试参数见表2。
维修实例
例1.机型:TCL-1419彩电。
故障现象:指示灯亮,有图声,但图像很暗。测+B输出电压在70~80V。
分析与维修:根据图暗和+B电压较低分析,电源不良的可能性较大。为了判明故障在开关电源电路还是在负载电路,断开L804一端接一只60W灯泡作假负载试机,开机后灯泡较暗,+B电压仍偏低很多,由此可以肯定故障在开关电源电路。但根据有电压输出判断主回路和振荡回路无问题。重点查从T802②、①脚到IC801①、②脚间的反馈电路元件,用万用表R×10k挡测得积分电容C822(10μF/50V)漏电,更换后试机光栅恢复正常。
例2.机型:TCL-9621B型彩电
故障现象:开机“三无”,按遥控器各键均无效果,指示灯有瞬间熄灭现象。
分析与维修:根据故障现象初步判断,故障在电源电路的可能性较大。打开后盖通电,测+B输出电压为0V。测C808(220μF/400V)两端电压为300V,正常。测IC801(TDA4601)⑨脚和①脚电压分别为11.0V、3.6V,也基本正常。测IC801⑤脚电压为0V(正常时应≥1.5V以上),从电路不难看出,该脚电压经R811、R808与R807分压后获得。查以上三电阻发现R808(150k/1/2W)开路,更换后试机故障排除。
例3.机型:TCL-9621B型彩电
故障现象:通电开机为“三无”,测+B输出电压只有60V左右。
分析与维修:为了判明故障在负载电路还是在开关电源电路,断开L804一端,测空载电压112V已恢复正常,于是查负载电路未见异常,怀疑可能因电源内阻变大,承载能力不足所致,于是接一只60W灯泡为假负载试验,开机后+B下跌至60V左右,证明估计正确。查相关元件未查出明显异常。无奈只有代换调整管和IC801一试,但无效果。于是用代换法代换相关电容,当代换时间常数电容C817(6800pF)后故障排除。
简要分析:从维修过程看,很可能时间常数电容C817(6800pF)变质或性能不良,使调整管导通时间不足,导致振荡频率改变,从而承载能力严重不足而成“三无”。
例4.机型:TCL-9621B型彩电
故障现象:开机“三无”,且机内有“吱吱”叫声。
分析与维修:打开机盖测+B(112V)电压在40~68V之间大幅度波动。为了判断故障大致所在,脱开L804线圈一端空载试机,电压仍严重偏低,这表明故障无疑在开关电源电路中,为了稳妥和便于观察,在+B输出端接一只60W灯泡,再并接电压表(置250V挡)监测维修过程中的电压变化情况。另用一只万用表测IC801(TDA4601)各脚电压基本正常,但发现⑤脚电压随+B输出电压作同频同步波动,估计疑点在此。重点查⑤脚处保护电路的R808、R811、R807、D812、R815、D813、C816、C822均未发现异常。后代换以上电路相关电容无效果;代换D812(33V)后+B电压恢复正常,恢复电路后试机故障排除。
例5.机型:TCL-9621D型彩电
故障现象:常出现无规律性停机,且屡烧开关管Q801(2SD1545)。
分析与维修:此机连修过三次,每次均发现开关管Q801和保险丝F801同时击穿和烧断。另据用户反映,修好后在收看过程中常出现自停机现象。为了吸取检修中吸取屡烧开关管的教训,换新Q801和F801保险后试机,开机几分钟后手摸Q801开关管散热片温度较高,立即关机分析,根据经验,屡烧开关管无非是过压或过流,而管温较热,则属于过流性故障。过流一般有两种可能:一是振荡异常,开关管导通时间过长而电流增加发热;二是激励不足损耗过大而发热。根据以上思路重点查以上各相关元件,均未发现异常。偶尔发现L802电感线圈靠R804一端焊点有极细的一圈裂纹,借助放大镜细观,果真已脱裂,重新作补焊处理后长时间试机,管温趋于正常并不再出现停机现象。
简要分析:从几次修理过程结合线路综合分析,由于L802(1μH)线圈一端脱焊,处于似接非接似断非断状态,这就使得其接触电阻增大,从而出现激励断续不足现象,使热损耗增大管温不断上升,直至超过极限值而击穿。另外在工作某瞬间,由于脱焊点的受热过量而软化后瞬间脱开,使激励信号中断,导致无规律性停机。
例6.机型TCL-9621D型彩电
故障现象:无光、无声,测+B电压只有65V左右,取去负载故障依旧。
分析与维修:在待修状态下测IC801(TDA4601)各脚电压基本正常。根据+B输出电压大幅下跌重点查反馈支路各元件,发现C823(6800pF)几乎短路,表明该电容已严重漏电,更换后电视机一切恢复正常。
例7.机型:TCL-9621D型彩电
故障现象:初开机一切正常,收看一段时间后常出现无规律性自关机,停机后指示灯也熄灭。
分析与维修:故障出现时测+B 112V电压为65V左右;18V为12V左右。测IC801各脚电压,①、②、③、④均正常;⑤、⑥、⑦、⑧、⑨脚电压不同程度异常。代换IC801一试无效果。在反复试机中发现,在故障出现瞬间+B电压先跳升至135V上后再很快下跌至65V左右,根据这一特征怀疑可能调整电路存在接触不良故障,于是先用新品代换较易出现故障的可调电阻VR801(10kΩ),长时间试机故障不再出现,表明故障已排除。