音乐集成电路的使用十分广泛,利用音乐集成电路的音响效果,可以使电子玩具及各种报警装置大大简化电路。电子门铃是音乐集成电路的最基本、最简单的应用。本文介绍在普通音乐集成电路(KD-9300系列或KD-15系列)的基础上改进和创新它的触发控制方式,引出了许多新的电路。如用磁控、光控、温控等等不同的电路方式来触发音乐集成电路,可以充分挖掘音乐集成电路的潜在功能,开拓音乐集成电路的应用范围。
一、音乐集成电路的触发条件
要在音乐集成电路的触发控制方式上进行改进,应了解音乐集成电路的触发条件。图1所示在触发端接100kΩ的电位器,由大到小慢慢调节电位器,直到电路被触发为止,然后焊下电位器,测量它的阻值。一般音乐集成电路的触发电阻为15~20kΩ。图2所示在触发端接10kΩ的电位器,由低电压开始慢慢调节电位器,使触发端电压逐渐升高,直到电路被触发,然后测量一下触发端的电压。在电源电压为3V的情况下,触发电压约为1.5V。


二、短路报警器
图3是音乐门铃电路,也是最简单的短路报警器。开关可以用按钮开关,也可以使用干簧管代替按钮开关来直接触发。利用磁铁控制干簧管的通断可以做成各种各样的报警器,它的应用比按钮开关灵活多了。

三、开路报警器
图4是一个开路报警器,当开关没有被按下时,电路的触发端接电源负极;一旦开关被按下,触发端与电源负极断开,接在电源正极的电阻器就可以为电路提供一触发电压,使音乐集成电路工作。利用这个道理还可以做断线报警器。

四、敲击式音乐门铃
用一只压电陶瓷片代替音乐门铃中的按钮开关,这个音乐门铃就成了一个敲击式音乐门铃。只要轻轻敲打压电陶瓷片,就像在敲门,扬声器就会发声。这里使用的压电陶瓷片与音乐贺年卡里的发声元件是一样的。因为压电陶瓷片是一种可逆的电声元件,加电时它会产生振动;被敲打的压电陶瓷片又会产生一个电压来触发音乐片使它工作。它的电路如图5所示。在制作时,压电陶瓷片要通过导线与电路连接,在焊接前要先对导线的端头进行镀锡处理,焊接压电陶瓷片时一定要掌握好时间,不能使压电陶瓷片的镀银层受热时间太长,以免损坏压电陶瓷片。将这个电路再作变化,还可以作成震动报警器。
五、触摸式音乐门铃
一般的开关都是机械式的,长期使用容易损坏。将音乐门铃的按钮改造成触摸的方式也是不难的。图6是触摸式音乐门铃的电原理图,用一组触摸片(图中的一对半圆)代替了按钮开关,并增加了两只三极管。当手指同时接触到这组触摸片上时,电源负极通过手指(因为手指存在一定的电阻)传到了三极管的基极上,使三极管导通,触发音乐门铃发声。由于手指的电阻较大,三极管VT1基极得到的电流极小,所以使用了两只三极管接成复合管。这种接法得到的放大倍数是两只三极管各自放大倍数的乘积。触摸片需要自制,用一块10mm×10mm的敷铜板,在中间用小刀刻去1mm宽的铜箔,使它成为两个部分,然后各自焊上一根导线。
六、火焰报警电路
空气在一般情况下是绝缘的,但在高温下会产生电离并导电,据此可以做一火焰报警电路(见图7)。电路的探头为两根粗金属丝(为了有一定的强度,金属丝的直径应不小于1mm),使用时两根粗金属丝相距5mm左右,将它放在火焰上,音乐集成电路即可发声。
七、煤气熄灭报警电路
图8是一个监视燃气热水器熄火的报警电路。在燃气热水器的使用中如果煤气意外熄火,电路就会报警,防止煤气中毒的事故发生。在煤气正常燃烧时,由于空气的电离使两只三极管导通,音乐集成电路的触发端为低电平,音乐集成电路不工作。一旦煤气意外熄火,两只三极管截止,接在电源正极的10kΩ电阻器可以触发音乐集成电路工作,扬声器发出鸣叫。电路的探头与火焰报警电路一样。
八、光控音乐片
将光敏电阻器与音乐集成电路结合起来就可以做成各种光控电路。图9是一种光控音乐电路。由于在暗光状态下光敏电阻器的阻值很大,电路不能被触发;而当光线照射到光敏电阻器上时,光敏电阻器的阻值减小,触发端上可以得到一个触发电压,使音乐集成电路工作。电路对光敏电阻器有一定的要求,选择合适的光敏电阻器可以得到较好的效果。

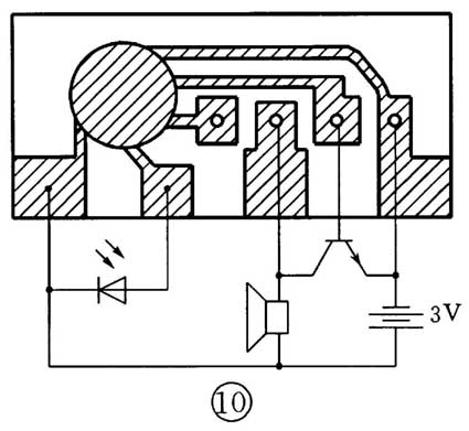
九、红外遥控器门铃
红外遥控器是生活中经常使用的,它也是一种光控电路,各种电器的遥控基本都是采用红外线来控制的。图10是一个红外遥控门铃示意电路。电路中的二极管是红外接收二极管,由于红外接收二极管直接接在了电路的触发端上,没有使用放大电路,所以这个电路的灵敏度不高,控制距离大约为1m(由于红外接收二极管的质量不同,控制距离也会有一定的差异)。发射部分可以使用一般电视机的红外遥控器或其它红外遥控器。

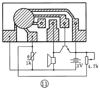
十、温度控制报警电路
温度控制电路在工农业生产中有着广泛的应用。日常生活中也可以见到,如电冰箱的自动制冷,空调器的自动控制等等。利用热敏电阻器和音乐集成电路制作一个温度报警器,也可以演示自动控制电路的工作原理。图11是温度控制报警电路的电原理图。电路的触发端接在热敏电阻器和微调电阻器的中间,当环境温度升高时,热敏电阻器的阻值减小,电路的触发端电压升高,触发音乐集成电路工作。调节微调电阻器的阻值,可以改变电路报警时的温度。

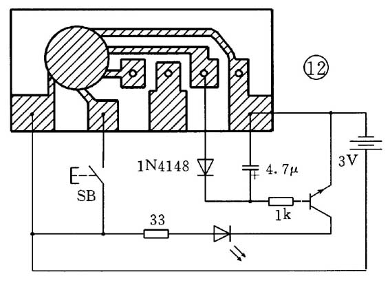
十一、延时的小灯
图12是延时的小灯电路图。当按一下开关SB,发光二极管就亮,过十几秒钟后(与音乐片的发声时间一致),发光二极管自动熄灭。这个小装置可以安在家门口,晚间回家时进行照明,找出钥匙来开门。音乐集成电路在这里起到了一个延时的作用。电路中音乐集成电路的输出信号经过1N4148二极管和4.7μF电容器的整流滤波,变成直流信号去控制三极管的基极,使三极管导通,从而驱动发光二极管工作。发光二极管要选用高亮度的绿色,安装时要注意它的正负极。33Ω电阻器为限流电阻器,调整它使发光二极管亮时的总电流为20~30mA。电路中三极管的放大倍数越大越好。这个电路没有直接使用音乐集成电路的音响功能,而是利用了它的音响持续时间。

如果这个电路不是用来控制发光二极管,而是用它来控制继电器或小电动机也是可以的,只需增大电路的放大量,以驱动相应的负荷。将这个电路与前边其它电路组合起来,还会有更多的变化。
上只介绍了音乐集成电路的几种应用扩展方法,这些电路只是最基本、最简单的电路,它们的性能不一定很完善。但希望能对读者有一点启发,让大家去思考、去制作、去改进,最后了解电子电路应用的广泛性和灵活性,做到举一反三。
(周海)