当手机出现不入网故障,并且天线与SIM卡本身和接触均没有问题时,首先应判断故障是出在射频接收电路还是射频发射电路。可通过“手动”选择网络来进行一个简单的判断,若手机能显示“中国电信”、“中国联通”字样,则接收电路基本上无问题,问题可能出在射频发射电路。反之,故障在射频接收电路。
如果判定故障出在接收电路,用GSM综合测试仪输出947MHz(-50dBm)的高频信号,用频谱分析仪检查D300(见图1)的③脚或N234(见图2)的是否有760MHz~780MHz的一本振信号输出。若不能检测到一本振信号,则需检查D300的②、①脚是否有供电电压,⑩、⑧、⑨脚是否有CPU送来的控制信号。检查电感L301、L331、L330、电阻R330、R331、R334、R311、电容C338、C332、C331、C343、C344、C302(见图1)等是否断裂、脱落或虚焊。若一本振信号正常,则检查N234的有无RXI/Q信号输出,若RXI/Q信号不正常,而N234的输入信号、控制信号、供电电压均正常,则更换N234即可。


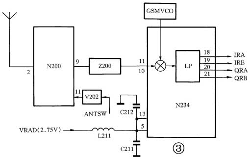
T28手机射频接收机电路的大致工作原理(其原理框图见图3):天线接收到的无线蜂窝信号被送入天线开关电路N200(见图3)的②脚。在逻辑电路控制下,GSM接收信号与DCS接收信号分别从N200的⑨、⑦脚输出。GSM射频信号经Z200(见图3)滤波后,从N234的⑩、送入。DCS射频信号经Z201、N201(见图2)滤波后,从N234的⑦、⑧脚送入。射频接收信号在N234内经放大、混频、解调后,把包含在接收信号中的语音信息或各种控制信令还原出来,得到中心频率为67.707kHz的RXI/Q信号。在接收机电路中,解调电路输出的RXI/Q信号是检修接收机电路的一个关键信号。

故障现象1:手机无信号强度指示,处于待机状态时电流表指针有摆动,用“手动搜索”网络时无“中国联通”或“中国电信”字样。在天线开关N200的⑨脚测不到GSM高频接收信号。
故障原因:
天线开关N200及其控制电路不能正常工作引起的故障。天线开关电路中N200、V202(见图3)损坏的情况较少,而大多时候是某个电阻、耦合电容虚焊或脱落引起不入网的情况较多。
1.检测天线开关N200(见图4)的④、电源输入是否正常(正常电压值为3.7V),否则检测射频稳压供电电路。若N200的输入正常,输出不正常,说明N200损坏须更换。或在N200的⑦、⑨脚上分别接上10cm导线,给手机加电开机,若能入网说明N200损坏,将其更换即可。
2.V202(见图4)是个三极管,用万用表的电阻挡测其每两个管脚间的正反向阻值,若它们全为0或相等表明三极管已击穿,将其更换即可。若V202完好,则检测其工作是否正常(正常情况下,话机在收信状态时,V202的集电极应为高电平,在发信状态时应为低电平)。若工作状态不正常,则检测逻辑电路的控制信号是否送达。
故障现象2:
手机不入网,处于待机状态时电流表指针无摆动,用“手动搜索”网络时显示屏上无“中国联通”或“中国电信”字样。在V500、C500(见图5)处没有测到电压。
故障原因:
射频电路的工作电源不正常引起的故障。
维修方法:
直流稳压模块N502(见图1)的③脚有3.8V电压输入,①脚有4.75V的电压输入(若没有,则检查图5中电源模块N700的⑦、⑧与N502间的供电线路是否有断线的故障),而N502的⑤脚没有电压输出,说明N502损坏,将其更换即可。
故障现象3:
手机有时有网络有时无网络或信号强度指示时强时弱。
故障原因:
一般是由于接收滤波器损坏或虚焊,中频IC N234或外围元器件损坏或虚焊引起(被摔或进过水的手机易出现此故障)。
维修方法:
1.由于我国大多数地区均没有开通DCS1800MHz网络,所以只需对GSM900MHz接收通道进行检修即可。将滤波器Z200(见图2)加强焊接或更换,若仍没有排除故障,则检测高频信号通路上的耦合电容C205(见图4)、C209、C210(见图2)、电感L204、L200(见图2)是否短路、脱落或断裂等故障。
2.加强对中频IC N234及其周边元器件的焊接,一般会排除故障。
故障现象4:拨打112时,手机提示“无网络服务”,待机时电流表指针无摆动,用“手动搜索”网络时显示屏上无“中国联通”或“中国电信”字样。用信号测试仪发现中频IC N234的I/Q信号输出不正常。故障原因:中频IC N234的集成度高。其主要完成的功能有对接收信号进行放大、混频、解调,得到解调后的接收基带信号,并送至逻辑单元进行数字化处理;对射频发射信号进行滤波、混频和调制,得到发射基带信号,并送至发射上变频电路;将13MHz晶振B320(见图1)产生的13MHz信号进行内部处理,得到的时钟信号一路送至CPU作逻辑运行时钟使用,一路送至锁相环模块作为鉴频、鉴相的参考频率。一旦N234的工作不正常,会引起手机不入网、不开机等故障。维修方法:
1.检测N234的⑤脚有无2.75V的电源电压输入,否则检测射频稳压供电电路(将N502的⑤脚输出的3.8V电压,用一个电阻分出2.75的电压供到N234的⑤脚)。
2.检测N234的脚有无760~780MHz的一本振信号(GSM900MHz)输入,否则检测频率合成器电路。
3.检测N234的的控制信号是否正常,否则检测逻辑电路与N234间的通信线路或对软件资料进行重写。
4.若以上检测都无问题,用频谱分析仪检测N234的有无频率为67.707kHz的RXI/Q信号流输出,若无,则为N234损坏,须更换。
5.若测试不方便,可先对中频IC N234及外围电路加上松香水,用热风枪加热处理,一般能排除故障(注意:N234采用BGA封装,加热时千万不要施加外力),或直接用一个好的中频IC来替代。
(文斌)
