现在市场上免提电话机已占有很大的比重。下面以HA903P/TD型免提电话机为例,分析一下免提通话电路的工作原理及故障维修。
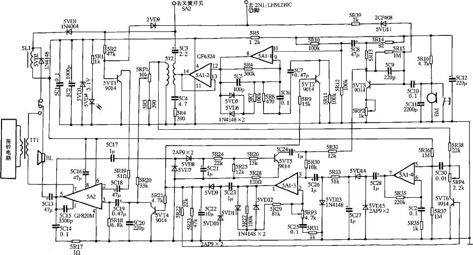
免提电话是在普通电话机的电路基础上增加了免提通话电路。HA903P/TD型电话机的免提通话电路(电路原理图如附图所示)由免提发送电路、发送与接收检测电路、功率放大电路等部分组成。
电感5L1、二极管5VD1~5VD3、电容5C1、5C2组成免提通话电路的电源电路。二极管5VD2与电感5L1相并联,为免提挂机时在5L1上产生的感应电压提供放电通路,电阻5R1、发光二极管5VD4组成免提指示电路。
免提发送电路由三极管5VT3、5VT5、运放5A1-1、5A1-2及其周围元件组成,5VT3组成发送前置放大器,该放大器是一电压并联负反馈放大器。由于5VT3的发射极接了电位器5RP2,使该放大器又具有了电流串联负反馈的性能,5RP2控制了该放大器的增益,增大5RP2,增益减少,减小5RP2,增益增大。二极管5VD11、电阻5R39组成静音控制器,在发号状态下,发号集成电路(LH91210C)的输出的低电平信号使5VD11导通,将发送前置放大电路封闭。放大后的声音信号分为两路。一路经电容5C8送往5A1-1的⑩脚,5A1-1及其周围元件组成中间放大器,二极管5VD、5VD6、5R6、5R7组成的反馈网络控制放大器的增益,放大后由⑧脚输出到5A1-2的第,经5A1-2组成的缓冲输出级放大后,从输出,由5B2的初级送往外线;另一路声音信号经电阻5R32、5R30送往由5A1-3组成的发送检测电路,放大后从①脚输出,放大器的增益由二极管5VD11、5VD12、电阻5R27、5R29控制,5RP3为灵敏度控制电位器,①脚输出的信号送到由二极管5VD9、5VD10、电容5C23、5C22组成的倍压整流电路进行整流。整流后的直流高电平分三路分别通过电阻5R9、5R21、5R22送到由三极管5VT2、5VT4、5VT6组成的三个电子门,并使其导通。三极管5VT4的导通,把输入到功率放大器5A2第②脚的信号短路掉,使功率放大器无信号输出,从而使5VT5截止,确保发送控制信号送到5A1-3的③脚;5VT6的导通使从外线输入到5A1-4的第⑤脚的信号大大减小,从而消除了外线噪音信号和测音信号对发送电路的干扰;5VT2导通后,发送中间放大级5A1-1的第⑨脚对地交流阻抗最小,因而具有最大增益,此时电路处于单方发送状态。
5A2(GF820M)及其周围元件组成功率放大器。③脚为其信号输入端,⑤脚为输出端,5C16为退耦电容,5C15为高频补偿电容,放大器的增益与②脚对地的交流阻抗成反比,三极管5VT1及其周围元件组成静音控制器,在发号状态下,发号集成电路(LH91210C)的输出的低电平信号使5VT1截止,将功率放大电路封闭。放大后的声音信号分为二路。外线传来的声音信号经电容5C3送到5B2,由5B2通过电磁感应把受话信号感应到5B2的次级,再分两路送出。一路由5RP1的滑动端送出,经5R20、5C9送到功率放大器的第③脚,放大后,由⑤脚输出,经5C13耦合后分为二部分,一部分送到扬声器BL,使BL发出声音;另一部分送往由5C17、5VD8、5VD9、5C21组成的倍压整流器,整流后得到直流电压,送往由电阻5R24、5R25、5R26组成的“T”型衰减器加到三极管5VT5的基极,使5VT5导通,从而大大减小了输入到5A1-3第③脚的信号,保证受话不受杂音干扰;另一路由电阻5R38、电容5C30送到5A1-4的第⑤脚,5A1-4组成接收输入检测电路,5R36、5R37是检测放大器的偏置电阻,5R34控制着放大器的增益。受话信号经5A1-4放大后,由5A1-4的第⑦脚输出。电容5C28、5C27、二极管5VD14、5VD15组成倍压整流电路,整流后的直流电压经5R33送到二极管5VD23,使5VD23有了正向直流偏置而导通,送到5A1-3第③脚的发送信号被电容5C26、二极管5VD23旁路掉,5A1-3的第①脚无输出,由电容5C22、5C23、二极管5VD9、5VD10组成的倍压整流电路输出为低电平,从而使三极管5VT4、5VT2、5VT6失去基极偏置而截止。这时发送电路被封闭,接收电路被打开,电路处于受话状态。
送话、受话电路的工作状态都是暂态的,其开关电路的动作受到发送检测电路、接收检测电路的比较结果控制,只要一方大于另一方,就能抢先导通。
下面简单谈一谈免提通话电路的故障分析过程。
一、 无免提送、受话
1.测集成电路5A1的第④脚电压为5V,说明免提通话电路电源工作正常;
2.测5B2正常,焊接良好,将电容5C3拆下,测得电容已经开路,更换之,故障排除。
二、 免提有受话无送话
1.将音频信号送到驻极话筒BM2的输出端(用一块音乐集成块做信号发生器,用收音机的功放电路做检测器);
2.测三极管5VT3集电极有音频信号输出,说明送话前置放大器工作正常;
3.测5A1的第⑩脚有音频信号输出,说明耦合电容5C8正常;
4.测5A1的第⑧脚有音频信号输出,说明5A1-1组成的放大器工作正常;
5.测5B2的中心抽头无音频信号输出,5A1的第有输出,仔细查看,由5A1的第到5B2中心抽头的铜箔有一裂纹,焊接好,故障排除。
三、 免提有受话无送话
1.2步同二
3.测5A1的第①脚有信号输出正常,说明5A1-3组成的发送检测电路工作正常;
4.测电容5C22的正极有直流高电平,说明倍压整流电路工作正常;
5.测三极管5VT2、5VT4集电极电位为低电平,5VT2、5VT4导通,说明5VT2、5VT4及其周围元件工作正常;
6.测5VT6集电极电位为高电平,5VT6截止,拆下5VT6检查良好,查电阻5R22断路,更换之,故障排除。
四、 免提有送话无受话
1.将音频信号注入5A2的第③脚,扬声器BL没有声音输出,说明功率放大电路存在故障;
2.测三极管5VT4没有导通,说明5VT4工作正常;
3.检查5VT1已导通,说明5VT1工作正常,测电容5C18正常,检查5R19发现5R19开路,更换之,故障排除。

(张爱辉 张芳)