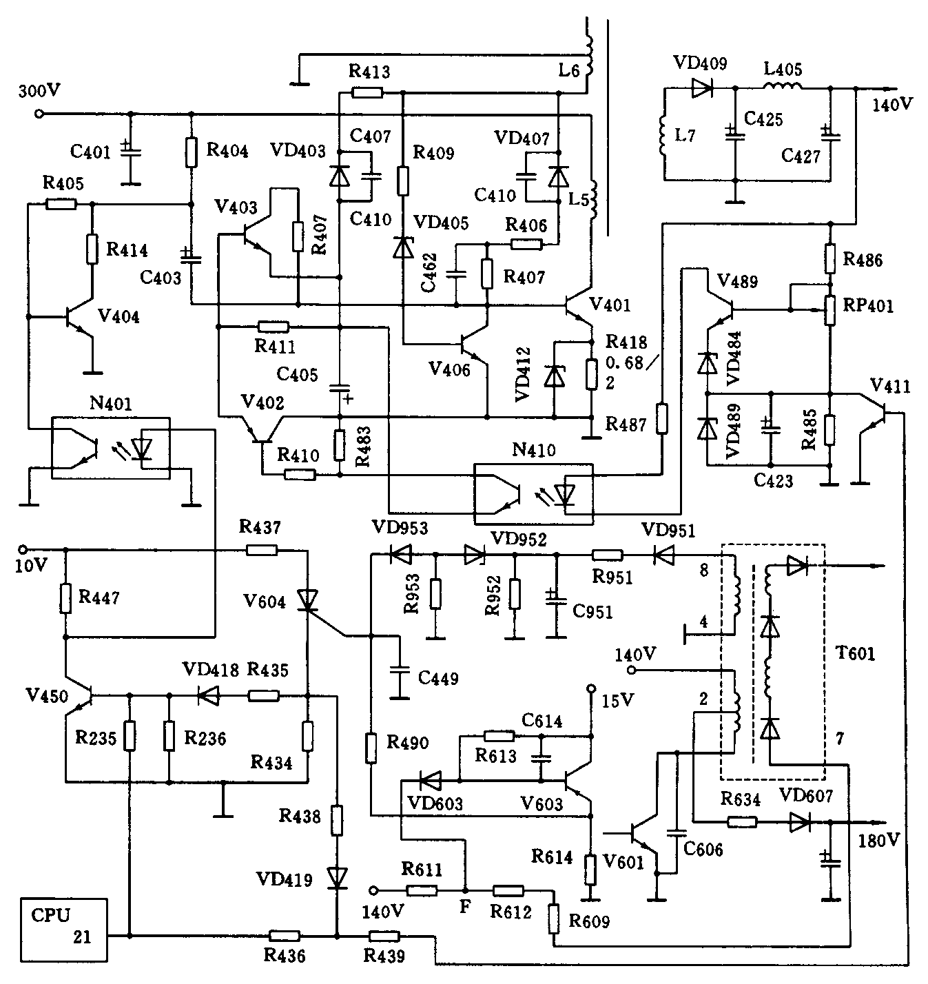
康佳B/X系列彩电包含的机型有:T2978B、T2977B、T2986B、T2987B、T2977X、T2978X、T2983X、T2979X、T2986X、T3477X、T3487X等。这类彩电中没有主电源过压保护、X射线保护(简称X保护)、束电流过流保护(简称束流保护)等多种保护电路(见附图)。这些保护电路一旦动作,就会将主电源的启动电压及正反馈电压短路到地,迫使主电源停振,产生三无故障。本文针对保护电路的这一特点,着重分析它的工作过程及故障检修方法。

一、保护电路工作过程
1.主电源过压保护电路
当主电源失控时,各路输出电压会大幅度升高,极可能损坏负载,为了避免这一情况的发生,主电源中设有过压保护电路,它由V406、VD405和R409组成。当电源失控而引起各路电压大幅度升高时,L6上的脉冲也会大幅度上升,从而使VD405导通,继而使V406饱和,将V401基极上的正反馈脉冲旁路到地,V401因失去正反馈脉冲而停振。一旦V401停振,就不会再启动,因为C403上已充满了电,不会再形成较大的启动电流,此时,整机三无。
2.束由流过流保护电路
当束电流过大时,荧光屏亮度会很高,一来会缩短显像管寿命,再者会伤害观众的眼睛,为此,电路中设置了束流保护电路,它由V603及周围元件构成。当束电流过大时,F点电压必然降低,从而使VD603和V603导通,集电极输出触发电压,经R490触发可控硅V604,V604导通而阴极输出高电平,一方面经R435、VD418送到V450的基极,V450饱和,集电极电压接近OV,N401截止,V404饱和,从而将V401的启动电压短路到地;另一方面经R438、VD419和R439送到V4ll的基极,使V4ll饱和,则V489导通程度剧增,使得N410、V402的导通程度也剧增,则V403饱和,从而将正反馈脉冲也旁路到地,电源因失去启动电压和正反馈电压而被迫停振,整机三无。
3.X射线保护电路
当阳极高压过高时,屏幕会产生X射线,伤害人体,故该机还设有X射线保护电路,它能在阳极高压过高时,关闭电源,使机器转为三无,以避免X射线的产生。
X射线保护电路由VD951、R951、C951、VD952、VD953等元件组成。当行输出变压器(T601)8脚输出的逆程脉冲过高时(阳极高压升高),经VD951整流、C951滤波所获得的直流电压也升高,使VD952、VD953导通,并触发V604,V604也导通,阴极输出高电平,使电路进入保护状态,电源停振,整机三无。
二、故障分析与检修
众所周知,彩电电源产生故障时,常体现为三无现象,而该机除了具有这一共性外,还具有自身的个性,这就是保护电路动作时,也会出现三无现象,这种现象与电源本身引起的三无现象并无两样。因此在检修三无故障时,首先必须弄清是电源引起还是保护电路动作引起,具体判断方法如下。
先将主电源各路负载全部断开,(注意:断140V负载时,应确保取样电路不被断开),在140V输出端上接上一只100W照明灯泡作假负载,根据灯泡亮否来判断故障部位。
1.灯泡不亮,140V电压为0。
这种现象说明主电源仍未工作,此时,可人为拆下V406,然后根据下述现象进行处理。
(1)拆下V406后,灯泡亮,各路输出均正常,这种情况说明电源本身无问题,故障出在过压保护电路上,应查V406和VD405。
(2)拆下V406后,各路输出仍为0V,这种情况说明主电源仍未起振,应查V401、启动电路、正反馈电路等。
(3)拆下V406后,各路输出均升高,这种情况说明主电源稳压电路有故障,应查V489、N410、V402、V403及它们的附属元件。
2.灯泡亮,灯泡两端电压正常。
出现这种现象,说明电源本身是正常的,故障是因X保护电路或束流保护电路动作而迫使主电源停振所致。将各路负载恢复后,还可发现V450基极电压为0.7V左右,这个电压可作为判断保护电路是否动作的依据,待命状态除外。
引起保护电路动作的原因有三:一为保护电路自身故障;二为逆程脉冲过高,引起X保护电路动作;三为显像管束流过大,引起束流保护电路动作。检修时,可使用分割法来区分是哪一种保护电路动作,即拆下R490,看保护状态能否解除,若能解除,说明故障是因束流保护电路动作引起,应查束流保护电路、180V形成电路及视放板电路,若保护状态仍未解除,说明故障是因X保护电路动作引起,应查X保护电路及逆程脉冲形成电路(逆程电容)。
三、检修实例
1.康佳T2983X型彩电,产生三无现象,红色指示灯亮。
因红色指示灯亮,说明副电源正常,应重点检查主电源及保护电路。先将主电源各路负载断开,并在140V输出端上接上100W照明灯泡,开机,灯泡不亮,各路输出均为0V,由此说明,故障并非X保护电路和束流保护电路动作引起。接着人为拆下V406,开机,灯泡亮,电源各路输出均正常,由此可知,故障就在V406及周围元件上。经查,发现VD405击穿,将其换新(7.5V),并恢复V406,故障排除。由于VD405击穿,使得过压保护电路动作,引起三无。
2.康佳T2986X型彩电,在收看过程中,出现突然死机现象,但红灯亮。有时关机后再开机,又可恢复正常,一会儿,故障又出现。
根据故障现象分析,怀疑机内有接触不良现象,待故障出现时,测主电源各路输出,均为0V,接上假负载也为0,说明故障应在主电源或过压保护电路上,人为拆下V406,开机,灯泡很亮,140V电压上升到200多伏,用塑料棒轻击一下电路板,140V又立既恢复正常,这说明稳压系统存在接触不良的现象。在冷态情况下,仔细检查稳压电路中的每个焊点,发现R407一端虚焊,补焊后,故障排除。由于R407脱焊,当其接触不良时,会使稳压电路失去作用,导致开关脉冲大幅度升高,从而使V406导通,形成保护。
3.康佳T2987B型彩电,故障同上。
接假负载后,各路输出均正常,说明电源本身无故障,将负载复原,开机测V450基极电压,为0.7V(CPU21脚为低电平),说明保护电路动作。拆下R490,V450基极电压仍为0.7V,由此可知,故障与X保护电路有关,查X保护电路,发现VD952严重漏电,更换后,故障排除。正常工作时,VD952应处于截止状态,因其漏电,会使V604受触发而导通,从而形成保护。
4.康佳T3477B机,故障同上。
经测量,各路输出均为0,而接假负载后,各路输出均正常,将负载复原,开机,测V450基极电压为0.7V(CPU21脚为低电平),说明保护电路动作,断开R490,开机,保护状态解除,屏幕出现了光栅,这说明故障是因束流保护电路动作引起,查V603,发现击穿,更换后,故障排除。
5.康佳T2979X机,故障同上。
测主电源各路输出,均为0,带假负载时,全正常,说明电源本身无问题。恢复负载后,测V450基极,为0.7V(CPU21脚为低电平),说明保护电路已动作,断开R490,开机,屏幕上出现很亮的光栅(带回扫线),测视放管供电电压,只有几伏,查180V整流滤波电路,发现R634断路,更换后,故障排除。由于180V丢失,会使荧光屏很亮,从而导致束流保护电路动作,电路保护性关机。
6.康佳T2987B型彩电,在收看过程中,不定时地出现自动关机现象。
待关机出现时,测V450基极电压为0.7V,而此时CPU 21脚却为低电平,说明关机并非CPU误动引起,而是保护电路动作引起,将R490拆下,开机,不久又出现关机现象,由此可知,故障是因X保护电路引起,查该电路中的各元件,均正常,更换VD951、C951、VD952、VD953后,自动关机现象还是存在,于是怀疑是行逆程脉冲过高引起X保护电路动作,重点检查逆程电容,结果发现C606的一个焊点出现了一圈裂痕,将其焊牢后,故障彻底根除。由于C606虚焊,当其接触不良时,会使逆程电容的总容量减小,逆程脉冲升高,引起保护。(王忠诚)