彩电自动关机是指在收看中整机突然无光无声(预置指示灯亮)的一种故障现象。由于自动关机故障形成原因复杂,涉及面宽,往往令维修人员感到无从下手,为了排除故障而花去大量时间。本文以笔者维修经验用列举实例的形式,谈谈此类故障的成因及维修方法,以飨读者。
【例1】:一台松下TC-29V30H型彩电,出现冷机开机能工作半小时左右,热机5~10分钟出现自动关机的故障,且在关机瞬间前,出现荧屏亮度变暗现象。从故障现象分析,属某元件热稳定性差,引起保护电路动作所致。该机有过流、过压、欠压等多种保护功能。部分保护电路见图1。

当140V过流时,R827上压降增大。此电压经R828加到Q806基极,使Q806导通(实际上基极电位降低),导致4位升高。于是Q554、Q555相继导通。5V电压经Q555、R566、D560加至Q841基极,使Q841与光耦器中光敏管相继导通。导致Q803基极电位上升而饱和导通。造成C804正极电位几乎为零,电源开关管Q801停止振荡。
当140V过压时,使R835、R836上的压降增大,D843击穿,可控硅Q821被触发导通,使Q820基极电位下降而导致Q820导通。5V电压经R833加至4,使该点电位升高,而导致保护电路动作。
同理,当140V欠压时,Q894基极电位下降,使该管饱和导通。12V电压经R897使Q841b极电位升高,导致该管导通。由上分析可知,Q801会停止振荡。另外,12V过流、场输出过流、第二阳极电压过高(X射线过量)(电原理图未画出)都会使4电位升高,而导致保护电路动作。
该机正常时4电位约为0.2V,R827上压降约为0.3V。在关机瞬间前,测得R827上压降逐渐增大,最后竟达0.8V,说明是过流保护。而140V的主要负载是行输出电路。由于关机前亮度有变暗现象,说明高压降低,于是重点怀疑行输出管、逆程电容有软击穿。用替换法检查的无效。手摸行输出变压器发热,怀疑其中高压硅堆热击穿,而导致高压短路。更换行输出变压器后故障排除。
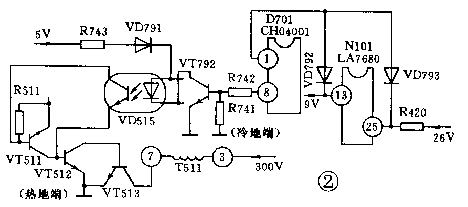
【例2】:一台长虹C2151C型机,出现冷机开机能工作0.5~0.6小时,热机5~7分钟便自动关机现象,且关机瞬间前,图像抖动、场幅缩小并有回扫线出现。由现象分析,场输出部分有元件热稳定性差,有可能导致过流而引起保护电路动作。该机有场、行电源短路保护功能。参见图2,当行或场电源发生短路时,VD793或VD792导通,D701(CH04001)①脚电位会降到2V以下,D701⑧脚输出高电平,VT792导通,光耦器VD515中的二极管亮度增大,其中光敏管饱和导通,VT512 b极电位升高而导通,则VT513 b极电位下降而停止振荡。经查,D701在保护电路动作后,电压降至0.8V(正常为5V)。怀疑场输出块质量变劣,更换后故障消失。

【例3】:一台北京8316型机出现无规律自动关机,且每次关机前瞬间先出现行失步(斜条左低右高),很快光栅变暗而自动关机。由现象分析,这是由于行频变低,导致行输出电流过大而引起保护电路动作。其行频定时元件故障可能性最大。该机行振荡电路由N501内部和外部元件组成(见图3)。先查行频调节电位器-RP401无接触不良,用云母电容器更换行频定时电容C406(3000p)后,故障不再出现。

【例4】:一台熊猫3640型机(夏普NC-2机心),出现无规律自动开、关机,且关机瞬间前开关电源有极细的“吱吱”声,根据现象分析,好像保护电路动作所致。但仔细分析该机保护电路有自锁功能,即动作后不会自行开机。根据关机瞬间可听到电源部分有“吱吱”声,可判断开关电源频率变低,应属于振荡、脉宽调整元件有故障。用电压表检查在自动关机瞬间前,电源输出电压不稳且下降,在115~105V波动。该机电源由电源厚膜块N701(IX0689CE)和外围元件组成,用替换法检查外围元件无问题后,确认N701内部开关元件出现故障而使电源无输出。更换N701后故障排除。
【例5】:一台金星C4712型机,发生不定期自动关机现象。关机后测保护电路的执行元件Q751(可控硅CR3AM)的G极有0.6V电压,说明保护电路动作。该机有过流、过压等多种保护。为了确定是何种保护动作,试在行输出管c极回路中串联一只电流表,在+B与地之间并联一只电压表。观察在保护电路动作时,电流表、电压表指针均无增大摆动。说明不是真保护,索性断开Q751的K极接线,自动关机现象消失。显然是Q751性能变坏,焊下检查,K、A极之间(黑笔接A、红笔接K)有600kΩ左右的漏电阻(正常时正、反向电阻应无穷大);A、G极之间(黑笔接A、红笔接G)有5MΩ左右漏电阻(正常正、反向电阻应无穷大)。更换Q751后,故障再未出现。
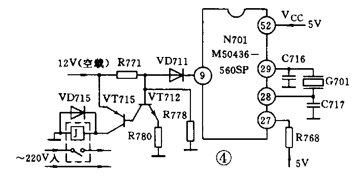
【例6】:一台北京8316型机,出现不定期开、关机。该机开机/待机部分原理简图见图4。由图可看出当N701⑨脚为低电平时,V712因基极为低电平,V712截止。执行管V715的b极为高电平而该管也不导通,继电器J不吸合,市电不能送入。现在在自动关机瞬间测N701⑨脚电平果然为零,说明N701已发出了关机指令。但并不是保护电路动作。况且保护电路动作一般不会自行开启,显然故障在N701或外围电路。N701工作必须满足3个条件:有5V工作电压;正常的时钟振荡输入/输出脉冲;有5V复位、清零电压。经查,这3个外部条件均具备,并替换了G701,故障依旧。至此,说明N701里面的待机/开机部分功能不正常。换掉N701后试机,整机恢复正常。

【例7】:机型同上例,出现短期自动、开关机故障(开、停时间很短,有时只持续几分钟),并能听见继电器的吸合声。这很可能是N701⑨脚不断地发出开、关机指令所致,经查果然如此。这可能是N701外部工作条件欠缺或N701本身问题,另外面板键盘矩阵电路漏电也能引发该故障。仔细检查,N701正常工作的外部条件具备,更换G701、N701无效,显然故障在键控板,拆下键控板,发现POWER(待机/开机)键有10~12kΩ的漏电阻。更换该键后,故障消失。
【例8】:一台莺歌C53-2-RC机,出现不定期开、关机。关机后,用手拍动机壳,有时能恢复正常,且关机时,预置指示灯点亮。从现象分析,说明开关电源未停振(该机微处理器所用5V电源取自同一开关电源),测量110V电压已加到行管c极,但b极无负压,说明行频脉冲未送入行输出管。再测行推动管c极无电压。用放大镜仔细观察行推动管c极供电电阻R318(2.4k/3W)一端焊点出现一圈裂纹,重焊后故障排除。
【例9】:一台康力MV-5186型机,出现不定期自动开、关机,在故障出现时,红色预置指示灯亮。以上现象说明保护电路动作或电源输出电路(110V负载)存在开路性故障。经查IC201(TA7698AP)电压为零。表明保护电路未动作,故障应在电源输出电路。经测量,行管c极电压为零。顺藤摸瓜,查出是开关变压器T501④脚(110V电源输出)与底板焊点出现一圈裂纹,补焊后,故障再未出现。
【例10】:一台金星C5128型机,有时很好,有时不停地开、关机。经查遍机内保护电路、电源电路、控制电路、行输出电路、场输出电路等均未发现故障,并试机几天均未再现故障。但用户搬回家,放在原处试放,故障又现。但换一房间试看,则很好。至此,真相大白,说明该房间电视机电源插座有问题。卸开电源插座盖,发现里面压电线头的螺母已严重锈蚀。这说明,开机螺母未压紧线头而造成接触电阻过大、发热所致。重新换插座,电视机恢复正常。
从以上检修实例可看出,对于自动关机故障,只要仔细观察,善于分析,不断总结经验,自动关机故障还是很快能够排除的。 (王绍华)