本文介绍的汽车电瓶充电机,采用现代PWM开关电源技术,不仅输出功率大、保护功能完善、体积小、重量轻、便于携带作业,而且充电电流能在(0.2~15)A内任意调节设定,从而扩大了充电机对各种不同容量电瓶充电的使用范围。
性能特点电瓶充电机的主要技术参数见附表。最大使用功率达180W,即对12V电瓶充电时,最大充电电流可达15A(24V电瓶时,充电电流最大7.5A),若使用功率超过了200W,电瓶充电机将自动保护性停机。该机保护功能完善,当输入市电超过240V时,充电机自动限流充电;输出短路时自动停机,排除短路后需要重新操作启动按钮,方能恢复充电状态。输出电流采用表头指示,可即时了解实际对电瓶充电的电流大小,通常以被充电瓶容量C的1/10作为标准充电电流。例如C=120Ah12V铅酸电瓶,其1/10充电率为12A,充电时间约12小时。
附表: 主要参数表
参数名称 参数值 单位
输入电压范围 180~240 V\(_{AC}\)
功率限制电压 240 V\(_{AC}\)
最大输出功率 180 W
超载保护功率 200 W
充电 12V电瓶 0.2~15 A
电流 24V电瓶 0.2~7.5 A
开关变换频率 40 kHz
整机变换效率 >85 %
整机重量 1.3 kg
(输出线除外)
体积 170×140×75 mm\(^{3}\)
(长×宽×高)
电瓶充电机属手动调定电流充电方式,但兼顾一定的电压自调节功能,假设初充电时将充电电流调节至10A,随着充电时间的加长,电瓶端电压亦逐渐上升,充电电流会逐渐减小至8A左右,有利于延长电瓶使用寿命。

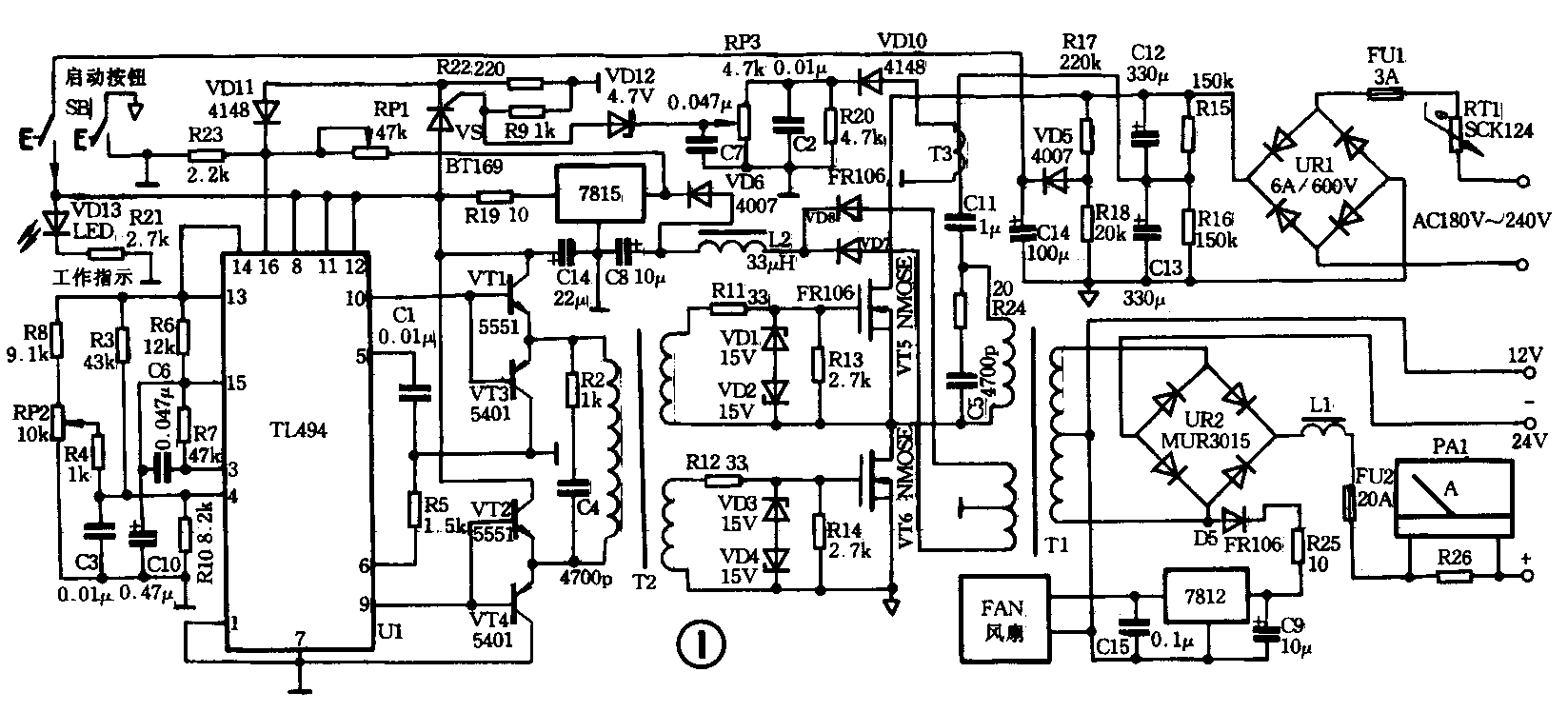
电路原理 图1是电瓶充电机电原理图,采用TL494专用PWM控制IC作脉宽调制半桥方式工作,IC内部结构方框图如图2所示。市电经UR1整流后,在C12、C13两端得到300V直流电压,一路直接加在功率开关管上,另一路经R17、R18分压得到约24V直流电压,作为控制电路及VT1~VT4推动级的启动电源。当按动常开启动按钮时,控制电路TL494加电起振,第9、10两脚输出反相脉冲信号,经VT1~VT4互补放大、T2次级倒相后,驱动NMOS管VT5、VT6作高压大电流开关变换,同时T1反馈绕组及输出绕组均产生感生电压。反馈电压经VD7、VD8作全波整流、C8滤波,最后由7815三端稳压器输出15V稳定电压,提供控制系统用电,启动过程结束,SB再恢复常开状态,电路仍能稳定工作。

RP1为输入过压检测保护设置电阻,一般调定在市电输入超过240V时,16脚内放大器翻转,使输出占空比加大,迫使充电电流大幅减小,限制电源功率始终不致超载运行。RP2为脉冲宽度设置电阻,用以连续调节输出充电电流值。RP3为过流检测设置电阻,当T3感生电压因过流而升高时,经VD10、RP3使VD12稳压管击穿,可控硅VS导通,R22上产生较大压降,先使控制电路自动降低输出功率,继而将进入非稳压状态的15V电源下拉至5V以下,达到过流自动关机目的。
输出电路分12V、24V两组输出,12V时为全波整流,24V时为全桥整流,均为高频直流脉冲充电方式。“+”端为两组输出的公用端,输出部分与控制电路高度绝缘。
使用方法 该机在与市电接通,但未按启动键时,充电机呈待机状态,先根据被充电瓶的使用电压选择接入12V或24V充电端子,配接方法为输出“+”对接电瓶“+”极,输出“-”对接电瓶“-”极。而后将电流调节旋钮逆时针转至最小,再按启动钮,钮内指示灯亮,最后顺时针调节充电电流至设定值即可。
注意事项
1.每次充电启动或电源保护自动关机后需再启动前,应将充电电流调节钮先反时针调至较小位置再开机。
2.充电机输出“+、-”端子与被充电瓶“+、-”极必须相对应接入,不可接反。
3. 12V/24V端子不能同时对两组电瓶充电,以免过载使电路不能正常工作。
4.对于初充电时,电流调不到0.1C标准充电电流值,属于被充电瓶质量问题。随充电时间延长,其充电电流越来越大,属电瓶极板轻度极化,需监护充电。(蔡凡弟)