本文介绍一种可三路输出的稳压电源,一路输出固定+5V,另两路为±(5.5~15)V连续可调输出。该电源能满足一般电路供电需要,特别适用于电子爱好者及电子产品开发人员在实验、开发电路中的应用。

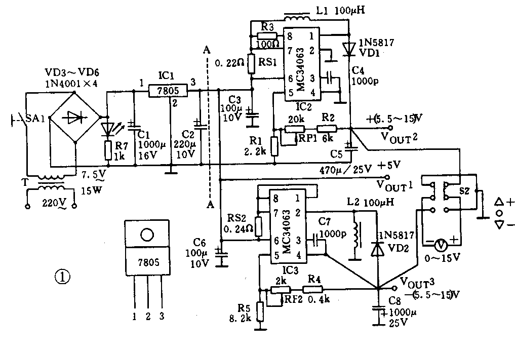
该电源如图1所示。它由三部分组成:A-A线左边是由7805三端稳压集成电路组成的+5V固定输出;A-A右上部分是由MC34063组成的+(5.5~15)V连续可调升压式开关电源;A-A右下部分是由MC34063组成的-(5.5~15)V连续可调电压反转式开关电源。
该稳压电源主要特点是,它既可组成±(5.5~15)V连续可调输出,也可以组成不同的固定电压输出(例如,5V固定电压输出及±9V输出或±12V输出等),应用灵活。在±9V输出时,+9V可输出400mA,-9V可输出100mA;±12V输出时,+12V可输出300mA,-12V可输出60mA。如果有需要时输出电压可达到40V(但输出电流也相应要减小)。
这里要指出的是,±(5.5~15)V电源是由三端集成稳压器7805供电,所以此电源总的电流输出不大于1.5A(要考虑开关电源部分的损耗,实际最大输出约1A)。开关电源的效率约70%。
电路元器件及参数简介
1.MC34063及外围元件
MC34063是一种DC/DC变换器集成电路,它能用少数外围元件组成降压式、升压式或电压反转式开关稳压电源。该器件主要特点是输入电压范围宽(3~40V);工作电流小(典型值为2.5mA);内部开关管可输出开关电流1.5A;输出电压可设定或连续可调;工作频率由外设电容C\(_{T}\)确定,最高工作频率可达100kHz;内部有精度2%的1.25V基准电压源;有输出电流限制电路。
RS1、RS2是限流电阻,它检测流过开关管的电流I\(_{PK}\),使开关管的开关电流不超过1.5A。R3是内部三极管的集电极电阻,它可降低三极管的管压降。C4、C7是外接振荡器电容CT,C\(_{T}\)=1000pF时,工作频率约33kHz。RP1、R2及R1组成升压式电路反馈回路,它决定了输出电压。输出电压与RP1、R2及R1的关系为
Vout=(1+\(\frac{RP1+R2}{R1}\))×1.25V
式中1.25V为内部基准电压。RP2、R4及R5组成电压反转式电路反馈回路,其输出电压与RP2、R4及R5的关系为
Vout=-(1+\(\frac{R5}{RP2+R4}\))×1.25V
VD1为隔离二极管、VD2是续流二极管。该两只二极管必须用肖特基二极管(不能用整流二极管1N4001~1N4007代替),因为它工作频率高,并且损耗小(正向导通压降为0.4V左右)。可采用1N5817肖特基二极管。
C3、C6为输入电容,若C3、C6与C2相隔很近,则C3、C6可用0.1μF的电容代替。C5、C8为输出电容,两电容应采用串联等效电阻(ESR)小的电解电容,因为它将影响电源的转换效率,并且会影响输出电压的纹波电压大小。
L1、L2为蓄能元件,要求直流电阻小于0.3Ω,饱和电流大于2A,导磁体工作频率大于50kHz。
2.输出电压调整及指示电路
转换开关S2及直流电压表(0~15V)组成正负电压调整及指示电路。S2向上拨动时,指示的正电压,调整RP1可获得所需的正电压;S2向下拨动时调负压。
这里要说明的是,在使用正负电压时,先不接负载电路,经检测一下正负电压是否合适后再接负载电路,可避免因电压过高而损坏电路。
3.减小电源输出纹波电压
开关电源输出电压中存在一定的纹波电压(约数百mV)。若要求减小纹波电压,可在输出部分增加一个高频滤波器,它有效地将纹波电压降到几十毫伏的水平,如图2所示。

MC34063、100μH、1N5817供货消息可参看上期插页广告1999-8-2第2个广告。(凡文)