故障寻迹器又名信号寻迹器或追踪器,是无线电爱好者检修收音机常备的工具。当收音机出现无声、音轻、失真、啸叫及噪声等现象,而用万用表检测直流工作状态又趋正常时,借助寻迹器来查寻故障就显得尤为有效。
故障寻迹器实际上是一个信号拾取器,可拾取收音机收到的信号,这些信号通过寻迹器自身检波、放大后传出音频声。正常工作的收音机,广播信号能够畅通无阻地由前至后传输,最终由扬声器发声。而当某级发生故障时,信号被隔断,以后的各级均得不到信号,导致扬声器无声。此时,如果我们用寻迹器代替收音机故障级连同后面的各级电路,即寻迹器进行类似于“接力赛”的工作,被阻断的信号就可能通过寻迹器,并由其扬声器发声。依此道理,用寻迹器由前至后依次接于收音机各级输出端(即所谓“寻迹”),若在某级输出端寻迹器不发声,即拾取不到信号,则可确定该级为故障级。继续在故障级各个部位寻迹检查,便可在较小范围内快捷准确的查找出故障元件。
寻迹器一般都是自制。最简单的寻迹器由一只高阻耳机串联一个隔直流电容器组成,但只能用于音频电路寻迹,见图1。若再加装一检波器,则可音频、高频两用,见图2。图中S为选择开关。较实用的寻迹器采用来复式放大电路,用一个探头就可以拾取音频、高频两种信号,无需选择开关,还可控制寻迹信号的幅度。当然,寻迹器也可用普通晶体管收音机的低放电路加装检波器构成,甚至还可以改装成收音、寻迹两用机。


用寻迹器检修收音机需要解决好两个问题:一是会选取寻迹点,二是会根据寻迹结果判断并排除故障。解决这两方面的问题有着一个共同的前提,即必须对收音机的工作原理有一个基本的了解,能弄清交流信号的来龙去脉以及各种元件的基本作用。
寻迹点的选取不拘一格,可以是机动灵活的。但各级的输出端却应作为首选点。见图3中的A点至G点。对于各种元件来说,可以是并联在元件两端寻迹,也可以是在元件的非接地端对地线端寻迹。此外,还必须清楚检波二极管以前的寻迹点为高频点,以后的为音频点。

至于如何根据寻迹结果判断故障,已涉及到收音机的检修技术问题,这里只作一个原则性的阐述。首先,必须明确各寻迹点的检测意义。即通过对某点寻迹,能够判断出一个什么问题。其次,要会分析寻迹结果。即什么样的现象属正常,而何种现象就算有故障。第三,孤立地只对一个点寻迹,对故障的分析判断不可能很明朗。如能对与此点相邻的其它点连续寻迹,综合分析寻迹结果,判断故障的准确率会相对高一些。
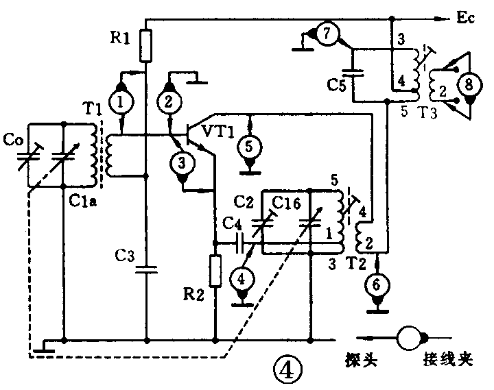
下面以收音机变频级电路为例介绍检修时寻迹点的选取以及根据寻迹结果判断故障的方法。电路见图4,图中选取了8个寻迹点,分别编上序号①至⑧。各点的检测意义可参见下表。


该级寻迹排障的过程大致如下:在检查了VT1的直流工作状态已属正常的情况下,寻迹检测即可开始。先在点①寻迹,能了解无线输入回路是否正常。若点①为正常,则可在点②寻迹,能了解C3是否良好。当点②检测又为正常时,可移至点③寻迹,如能拾到信号,但较点②轻,便可确定C4或T2的“1”、“3”端之间断路。再在点④寻迹,如能拾到信号,表明C4良好,故障是T2的“1”、“3”间断路。若在点④拾不到信号,而将寻迹器跨接在C4两端却能拾到,则说明C4断路,T2的“1”、“3”间未断。在确认本机振荡良好,点③也能拾到信号的情况下,重调双连可变C1,如果在⑤、⑥、⑦、⑧各点拾不到信号,则判断为T3或C5短路,还可能是本机振荡频率不符合要求所致。
最后再强调几点:一、在寻迹检测前用万用表测得整机电流过大或过小时,应选检查编置电路并排除异常。二、寻迹检测的顺序一定要由前级移向后级,否则会降低检修效率。这正好与用信号源检修收音机程序相反。三、在逐级寻迹的过程中,要注意适当调减寻迹器的输出音量。(苗之雄)