粮食在储存过程中的安危,基本上表现在温度与水分的变化方面。所以,了解或掌握仓库粮食各点的温湿变化情况对于安全储存是一项重要工作。特别是大型立筒粮仓、地下粮仓和密闭缺氧储存粮库等。要掌握粮情变化,时时开仓进入检测不宜,最好的方法是在仓内粮堆中预先用传感元件布好点,再把各点用线引至仓外,用电子仪器在仓外测量各点变化情况,即可知道粮情安危。
这里介绍一种结构简单、价格低廉,既可测量粮堆温度与水分,又可监听虫害(或鼠类)活动的仓储粮食测量仪器及电路,供广大基层粮食储存单位选用或参考。
一、检测温度是掌握粮情的基本方法
我们知道,粮食在正常储存过程中,含水量一般在12%以下(粮胚处于休眠状态,叫安全粮),各部位是不会产生温度突变的,从粮食管理人员长期记录表上所统计出的只是随季节气温变化而由仓壁到中心的有规律的年周期温度变化曲线。
但是,一旦粮库进水、结露等使粮食含水量达20%以上时,由于粮粒受潮胚芽萌发新陈代谢加快而产生呼吸热,使局部粮食温度突变升高。粮温升高又有利于各种微生物活动,因此,各类霉菌(酵母菌、腐败菌等)大量繁殖,这样,又进一步引起粮温升高(比正常粮温明显高出10℃-30℃),恶性循环的结果,必然导致粮食损坏(霉烂)。因此,只要用热敏电阻器在仓内布好点,用测温仪在仓外监测各点粮温变化,基本上就可以了解粮情变化。
常用的热敏电阻器一般为互换性好、性能稳定的MF53型定点测温热敏电阻器,不同温度下阻值见文末表1。
表1:MF53型热效电阻器温度—阻值对照表
温度℃ 50 45 40 35 30 25 20 15 10 5 0 -5 -10
阻值kΩ 1.16 1.38 1.64 1.97 2.38 2.89 35 4.33 5.36 6.62 8.17 10.5 12.9
测温范围为-10℃~50℃的电原理图见图1。

热敏电阻器在仓内安装方法有3种。①布点法。即把热敏电阻器分组编号(一般3点为一组)用安装线接好布入粮仓内,入粮后把各组布线分别引出仓外(连接线电阻值应小于5Ω),并接入分线器对应测点,然后在仓外用测温仪分别检测各布点粮温。②测温杆法。即事先把热敏电阻按上中下3点装入测温探杆内,然后插入粮堆各有关位置,引线至仓外检测。③测温电缆法。对于立筒仓、地下仓,为提高测量线机械强度,可把热敏电阻装入电缆线中,然后把其布入粮仓各有关位置。
二、测量粮堆水分的变化,是直观掌握粮情的第二个重要方法
检测各点粮温虽然基本上可以掌握粮情变化,但由于种种原因(传感元件变质、虫害感染、引线接触不良或漏电等)也可以引起测试数据不准。为了更准确掌握粮情,可以用湿敏电阻器配合热敏电阻器在仓内容易进水、结露的重要位置布上测温点(同一位置布上温、湿两个测点),然后用湿度测量仪在仓外遥测各布位粮粒空间湿度的变化。由于粮食含水量和周围空间温度有一个对应关系(见表2),因此,动态平衡后,只要遥测粮粒空间湿度变化就可以知道粮堆中各点粮食水分的变化。
表2:不同温度下,粮食水分与空间湿度对照表
品种 温度℃ 相 对 湿 度 RH%
20 30 40 50 60 70 80 90
小麦 30 7.50 8.90 10.30 11.40 12.50 14.10 16.30 20.00
20 8.10 9.20 10.50 11.80 13.00 14.40 16.90 20.30
10 8.30 9.65 10.85 12.10 13.50 14.80 17.40 20.50
0 8.90 10.32 11.30 12.50 13.90 15.30 17.80 21.30
玉米 30 7.85 9.00 10.13 11.24 12.39 13.90 15.85 18.30
20 8.23 9.40 10.70 11.90 13.19 14.90 16.82 19.20
10 8.80 10.00 11.10 12.25 13.50 15.40 17.20 19.60
0 9.43 10.54 11.58 12.70 13.83 15.58 17.60 21.10
大米 30 7.59 9.21 10.58 11.61 12.51 13.90 15.35 17.72
20 7.98 9.59 10.90 12.02 13.01 14.57 16.02 18.70
10 8.30 10.00 11.20 12.25 13.30 14.85 16.70 19.40
0 8.68 10.33 11.50 12.55 13.59 15.19 17.40 20.00
稻谷 30 7.13 8.51 10.00 10.88 11.93 13.12 14.66 17.13
20 7.54 9.10 10.35 11.35 12.50 13.70 15.23 17.83
10 7.90 9.50 10.70 11.80 12.85 14.10 15.95 18.40
0 8.20 9.87 11.09 12.29 13.26 14.50 16.59 19.22
粮库中常用的感湿元件有氯化锂湿敏电阻器、碳湿敏电阻器、电子陶瓷及硅湿敏电阻器等数种,其中使用最普遍的是硅湿敏电阻器,它有如下优点:
1.体积小,重量轻,成本低,寿命长,且有优良的机械强度。
2.抗水性好。可在湿度很大和很小(0%~100%RH)的环境中重复使用,甚至短时间浸入水中也不致完全失效。
3.响应时间短(不大于5s)。
4.抗污染能力强,在微量的碱、酸、盐及灰尘空气中可以照常工作,不致失效。
5.阻值变化范围大。在30%~90%RH湿度变化时,电阻值在10\(^{3}\)~107数量级变化。
因此,适合在长期储存粮库中测量粮堆湿度(或水分)使用。不同湿度下的电阻值见表3。
表3:MS01型硅湿敏电阻器湿度——阻值对照表(参考值)
温度RH% 30 40 45 50 55 60 65 70 75 80 85 90
阻值Ω 3M 1M 500k 300k 200k 120k 57k 30k 19k 13k 8.7k 5.1k
但是,湿敏电阻器必定是半导体器件,不宜用直流电作测量电源,否则,大湿度时将产生电涌现象,只能用甚低频(1~5Hz)交流电作测量电源,简易电原理图见图2。

这样,由于同一布点用两个物理量测量,不仅可靠性强,还可以为测量湿度时作温度补偿,使湿度测量数据准确。目前粮库流行的粮仓温湿测量仪(见图3)或微机温湿测量仪等,就是通过测量这两个物理量掌握粮情的。

三、导致粮食损坏的第三个因素就是虫害感染
炎热夏季,粮食极易因虫害感染或鼠类糟蹋而损坏,鼠类活动可以用高效电子灭鼠器在仓外围灭,比较容易防治。对于虫害活动,除在粮食入仓前用杀虫剂对粮仓熏蒸外,防止二次感染的最好方法就是密闭缺氧保存粮食。只要使仓库粮堆的氧含量低于0.2%,不仅虫害活动停止(窒息死亡),且可以大大减慢粮食陈化速度,延长储存时间。因此,密闭缺氧储存方法在商品粮库大量流行。这就需要在仓外遥测粮堆中虫害活动情况。
遥测密闭仓内粮食虫害活动当前最流行的方法是“晶体管微音听虫”法。
“晶体管微音听虫法”就是用压电换能器在粮堆中布好点,然后把各点换能器的引线接到仓外高增益放大器中,对感应信号进行放大,达到足够增益(100~110dB)后在扬声器(或耳机)中听到清晰的虫害活动声或咬粮声。其电原理图见图4。

图4中:电路由末级(工作点电流1mA)、前级放大(0.8~1mA)、双管放大(0.4mA、0.5mA)和前级放大(0.5mA)4部分组成。总增益达100dB以上,加上压电换能器本身增益(10~15dB),其灵敏度足可以听清楚每10kg粮食里有一只虫的虫害活动声音,更可以监听鼠类活动及防盗、防危、防破坏等。
压电换能器的作用一是降低输入阻抗(这样抗干扰性强,便于信号远距离传递,听虫效果好),二是提高增益。由压电片、放大电路和屏蔽盒三部分组成,示意原理图见图5。

把压电换能器置入粮堆上层1~1.5m深处(夏季虫害活动主要在上部),由于固体传声作用,不仅可以听清楚离其1m远的虫害活动声(爬行声和咬粮声),并且能以其声音特色的情况而判别出虫种与密度,从而决策杀灭方案。
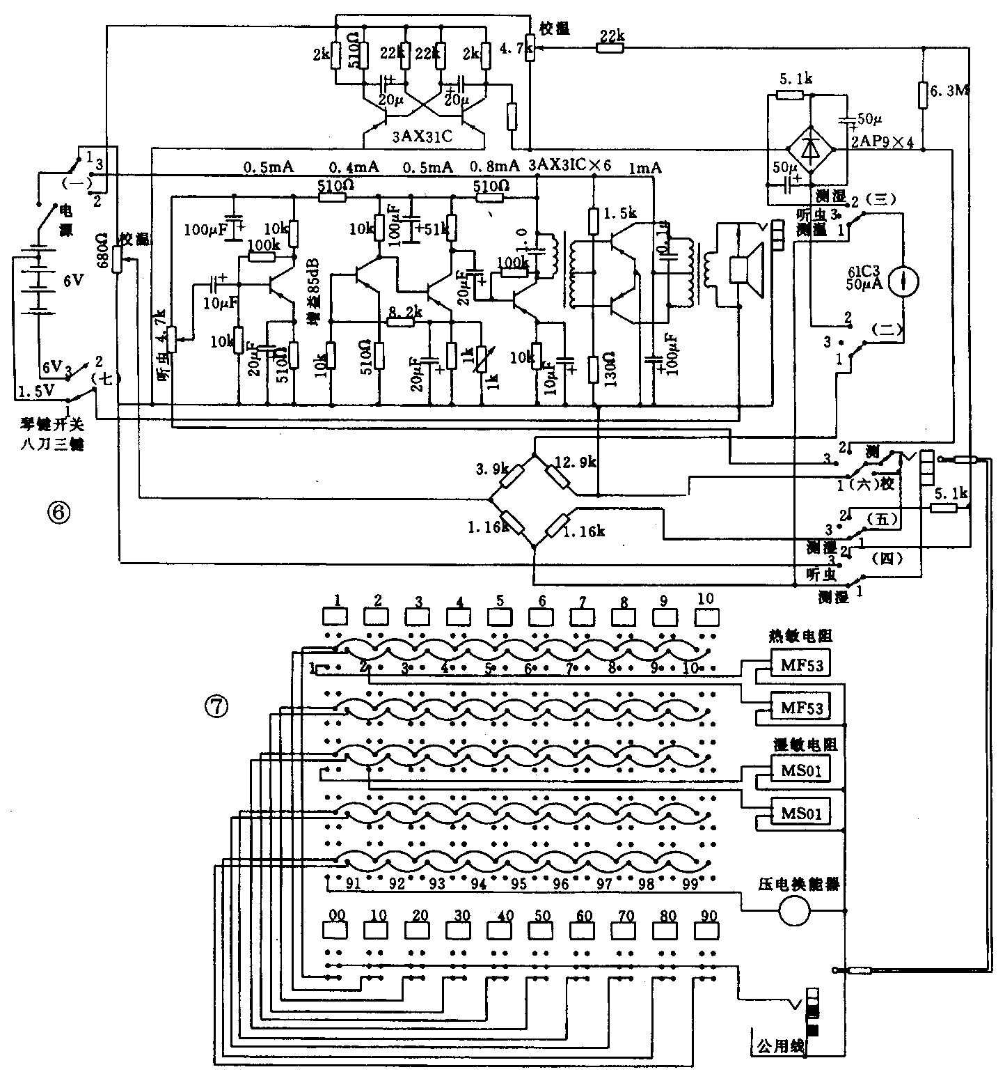
把以上3个测量电路(测温度、测水分、听虫)组合起来就成了仓储粮食测量仪电路,电原理图见图6。一台仪器和3种传感元件配合,既可遥测粮堆各布位温度、水分,又可鉴别有无虫害活动及密度大小。

各类传感元件在粮仓布点时,对于150万kg粮仓来说可布100个测点(60个测温点、30个测湿点、10个听虫点),用矩阵式分线器分别转换各布点并记录数据。很适合基层粮食储存单位使用。电气原理图见图7。(向阳生)