(张义方)本文介绍一款由厚膜电路组成的优质功放。这种电路的突出特点是结构简单、调节方便,很适合初级音响爱好者仿制。
原理简介 该机的前置电压放大器由两通道厚膜电路STK3102Ⅲ及外围电路组成,每路功放均由一片与STK3102Ⅲ配套的功放厚膜STK0100Ⅱ充任。整机电路如图1所示。

STK3102Ⅲ内置有两路完全对称的电压放大器,①/②脚和/分别是它们的输入端子。前级电压放大器为双端输入—单端输出的差分式结构,电流源负载,恒流偏置。与之驳接的是共射—共基组态的激励器。调节(选择)输入端子②脚、和反馈支路R16/R8及R14/R9的比值,可以取得不同的开环增益Kv。按图1取值时Kv=40dB。调节④/⑥脚和/⑩脚间跨接的相位补偿电容C11/C12可以有效改善电路频响。
STK0100Ⅱ为厚膜混合集成电路,其输出级为达林顿互补推挽程式,采用温度特性十分理想的偏置供电。STK0100Ⅱ的内部结构非常简洁,驳接成OCL电路,由±52V电源供电时可获得100W的不失真功率输出。
由于STK3102Ⅲ和STK0100Ⅱ的对称性好,所以由图2所示的简易电源供电即可。这对降低制作成本颇具益裨。

元件选择 本机所用电阻除R11、R12采用RX21和R7、R10、R31、R32采用0.5W的功率电阻之外,其余均选用RJ14-0.25W金属膜五色环精密电阻。100pF以下的电容选用CYO-3云母系列;IC2、IC3⑤~⑥脚间的退耦电容C14为CT1低频瓷片系列;C13为1μF电容选用XINDAK-CBB-160V低压补品;C8、C9采用CA42长寿命钽电解电容;电容滤波采用黑金刚精品;其余元器件按图1、图2中标注规格选型即可。
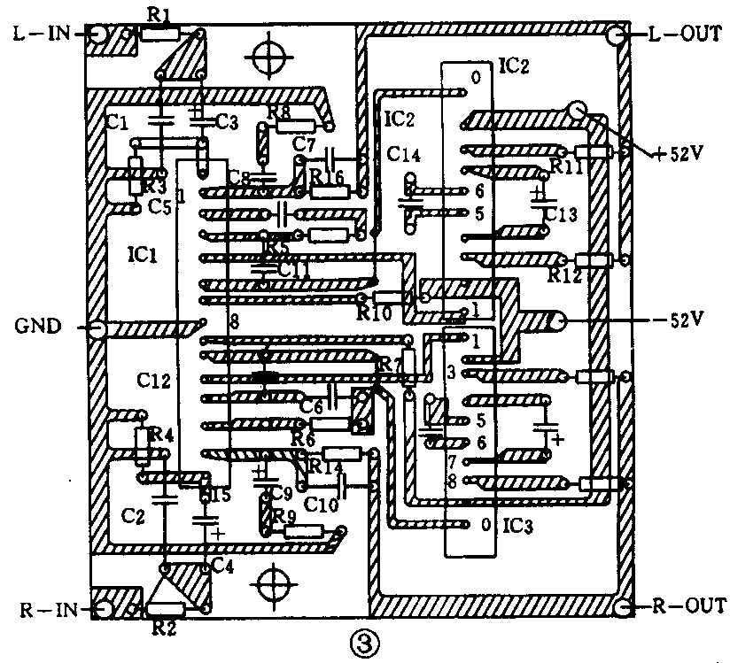
安装调试 本机放大器部分的印制线路板如图3所示,图4为供电源印制板。两板分别装配。电源变压器置于电源板侧,电源板应远离放大板并加电磁屏蔽盒。本机只要选件精良,无错焊、虚焊、漏焊,一般无需调试即可一次成功。在试机时如发现有自激、啸叫现象,可在IC1的⑦脚、⑨脚与地之间加接两只CD11-220μF/63V电解电容退耦即可排除。

