无线电爱好者可以自己动手制作一个本文介绍的小电路——“顺风耳”,在你白天上班时,若对家中安全情况不放心,只需拨通家里的电话,就可听到家中的响动,解除后顾之忧!
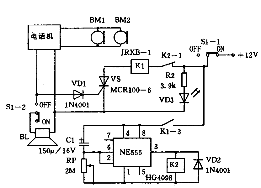
“顺风耳”的电路如下图所示。家用电话只要装上该装置,就具备了“顺风耳”功能。“顺风耳”线路板体积小,可以固定在电话机内部,在电话机前面适当位置钻一个φ3mm的小孔,在小孔内部固定一个驻极体话筒BM2与电话机手柄中的BM1相并联,继电器K1的两个常开接点K1-1、K1-2分别并联在电话机叉簧的两个触点上,电话机侧面装一个双连开关S1,控制外接+12V电源和扬声器连线的通断。

你在办公室拨通家中电话后,振铃信号经二极管VD1整流,触发单向晶闸管VS导通,继电器K1得电动作,常开接点K1-1、K1-2闭合,模拟电话机摘机,驻极体话筒BM2得电工作,你便可以从电话里听到家中的各种响动,同时继电器K1常开接点K1-3闭合,由NE555组成的延时电路得电工作,此时NE555的3脚输出低电位,继电器K2释放,经过5分钟延时(此时间可通过调整RP1改变),NE555的3脚输出高电位,继电器K2得电吸合,其常闭接点K2-1断开,继电器K1断电释放,其常开接点K1-1、K1-2断开,模拟电话机挂机;其常开接点K1-3断开,又引起延时电路断电,继电器K2断电释放,其常闭接点K2-1吸合,整个电路复原,等待主人再次探听家中情况。
主人在家时,电源开关S处于“OFF”位置,断开电源,S1-2接通,不影响电话机正常使用。主人外出,开关S1处于“ON”位置,S1-1接通,“顺风耳”通电工作,二极管VD3闪亮,S1-2断开,扬声器不响。(高德强)