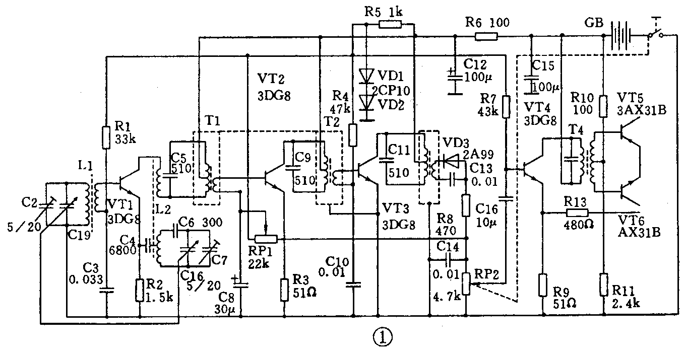
在锗管收音机中,各级晶体管的基极偏置电流,都是由干电池直接提供。而全硅管收音机的变频级、中放级和低放级却是由电池先经过一个简单的稳压电路进行稳压后,再提供基极偏流。图1为珍珠607型收音机部分电路。其中VT1~VT4为NPN型硅晶体管,R1、RP1、R4、R7是它们的偏置电阻。这几只电阻都没有直接接到电池GB上,而是接到由R5、VD1、VD2组成的简单稳压电路上,其稳定电压约为1.4V。然后由这一稳定电压向VT1~VT4提供偏置电流。

为什么这两种收音机的晶体管基极偏置方法不同呢?这是因为电池在使用过程中,其内阻会逐渐增大,端电压会不断降低,这将会使晶体管的基极偏流减小。在图2所示的电路中,基极偏流I\(_{B}\)=(GB-VBE)/R\(_{b}\),VBE为晶体管VT的发射结电压降(硅管为0.7V,锗管为0.2~0.3V)。显然,随着GB的降低,I\(_{B}\)将要减小。但是,GB降低对IB减小的影响程度,硅管要比锗管大,这是由于硅管的V\(_{BE}\)比锗管的VBE大,所以,在电池电压降低时,硅管偏流的减小要比锗管多得多。

收音机中的变频级和中放级的静态工作电流对整机的灵敏度影响很大。硅管收音机的变频级中放的基极偏流通过一个简单的稳压电路供电(见图1中的VD1、VD2),当电池电压降低后,偏置电压却能基本保持不变,于是偏流也基本不变,收音机的灵敏度就不会明显下降。采取稳压措施后,将大大改善收音机的降压特性,延长了电池的使用寿命。有的收音机在采取这一措施后,电池电压由正常的6V降至4.5V甚至4.2V时仍能正常收听。 (倪耀成)