编·者·按·:
初学者信箱自去年第2期开办以来已经1年了。在这一年里我们共收到读者来信2000多封,在此向大家对本栏目的支持与信任表示衷心的感谢!新的一年里,我们会一如既往地继续为大家服务,使初学者信箱成为您的好帮手。需要说明的是我们回答读者来信、给读者寄资料都是免费的,所以请您来信时不·要·在·信·中·央·寄·现·金·或·邮·票·。另外,对已经上网的读者,您可以将问题和建议用Email发到编辑部的电子信箱:radiomag@netchina.com.cn,并在主题中注明“初学者信箱”。
问:我是位无线电爱好者,在查阅资料时,对电容器的代号不大清楚,例如:CLX-63V-1200P,CC12-1-63V-200P,CJ11-160V-0.22μ,CT4D-1-40V-0.33μ等,请解答。 (山西 武文烽)
答:电容器的型号大多由三部分组成:最前面的字母是电容器的材料及分类;第二部分是电容器的耐压值;最右边的是电容器的容量。后两部分比较明确,现把第一部分中第二个字母(表示材料的)注解如下:A——钽电解,B——聚苯乙烯等非极性薄膜,C——高频陶瓷,D——铝电解,I——玻璃釉,J——金属化纸介,L——聚酯等极性有机薄膜(如涤纶薄膜),T——低频陶瓷,Y——云母等。 (沈长生)
问:我在制作资料中看到干簧管这种元件,它的作用是什么,怎样选用。 (北京 康博)
答:干簧管又叫干簧继电器和磁簧开关,它是一种磁控元件,其结构如图1所示。它主要由玻璃外壳及软磁材料制作的弹簧接触片组成。在静止状态时,常开触点断开;当永久磁铁以平行的方式接近干簧管时,在磁场的作用下,干簧管的一边受到磁化成为N极,另一边成为S极,由于N极与S极相吸引,使活动弹簧片与固定触点吸会,电路接通;当永久磁铁远离干簧管后,磁场减弱或消失,活动弹簧片又恢复到静止状态,电路断开。

将万用表(放在欧姆挡上)的表笔接在干簧管的两个电极上,并将表笔和平簧管同时向万用表中心调节螺丝处靠近,如图2所示(因此处磁场很强)。当靠近到一定程度时,万用表指针指到0Ω处,说明干簧管的两个触点接通;再把干簧管远离中心调节螺丝,万用表指针指到∞位置,说明干簧管失去磁场作用后自行断开。

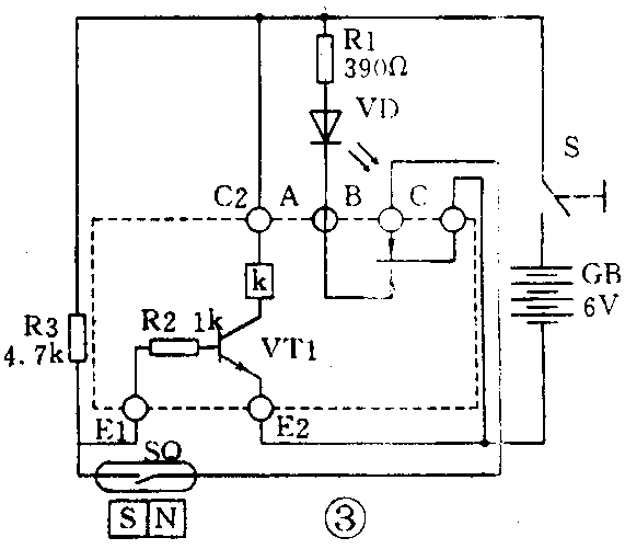
图3为应用干簧管制作的一种带自锁的报警电路。当磁铁离开干簧管时,VD发亮,表示报警。此时再把磁铁恢复到干簧管旁边,因继电器触点C、B已断开(C、A接通),切断了干簧管与电源负极的联系,电路不能复原,仍处在报警状态,除非断开总电源S。

干簧管还可以做成干簧继电器,它是由于簧管和线圈组成,如图4所示。当线圈中通过直流电时,它所产生的磁场使干簧管内的触点闭合。

干簧继电器的体积小,结构简单。干簧管的电接触点被密封在玻璃管内,不易氧化,寿命长。触点间隙小,动作速度快,工作频率高。干簧管有的只有常开触点,有的干簧管有一组常开和常闭触点,其中常闭触点是用非磁性材料制作的。
常用的干簧管有长度为2cm和3cm,可根据具体应用选择。 (沈长生)
问:我在购买万用表时(指针式的),发现有的产品在表盘上有一条狭窄的反光镜,其作用是什么? (北京 郝奇)
答:在指针式电表表盘上有一条狭窄的反光镜属于精密电表的结构(如附图所示)。这条反光镜是为了观察表针指示数值的校正视线用的。用眼睛观察表针指数时应使表针和表针在反光面上的影子相重合,这样就使视线与刻度平面垂直,所观察出的数值最准确,否则有可能产生偏差。 (沈长生)
