随身听中的电机稳速电路,其核心器件是稳速集成块,外围有少量阻容元件,还有一个供校准带速用的微调电位器。本文介绍稳速电路工作原理,分析几种故障,给出维修方法和常用稳速块应用电路、主要维修参数。
一、稳速电路分析:
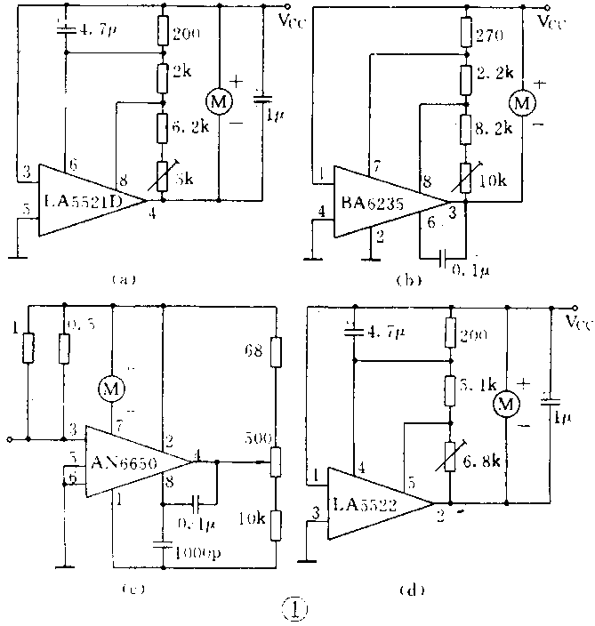
图1画出了几种常用稳速电路应用图。其中LA552lD应用广泛。和LA552lD应用电路相同的稳速块有:D552lD、TDA7274、KA2402、NJM2606D/M,KIA6901D/F,JRC2606A。以LA552lD为例,图2画出了应用电路的内电路等效方框图,内电路由基准电压源、比较器、比例驱动电路组成。在外电路中,R\(_{T}\)为补偿电阻,RA为取样电阻,R\(_{B}\)用于将带速校准到标准带速。


校准带速的过程是:当R\(_{B}\)增加时,⑧脚电位上升,比较器正向输入增加,其输出随之增加,T2输出电位下降,即④脚电位下降,VM上升,电机速度增加。反之,R\(_{B}\)减少,电机速度降低,反复调整,直至校准到标准带速。
当电机校准到标准带速后,在外电压或电机力矩变化引起带速不稳时,稳速电路即进行自动调速。我们知道,电机转速是和电机上所加的电压以及流过转子线圈上的电流有关系的,其表达式是:n=(V\(_{M}\)-IM-R\(_{M}\))/kφ。表达式中,n为电机转速,VM为加在电机两端的电压,I\(_{M}\)是流过转子线圈的电流,RM为转子电阻,φ是定于产生的磁通,k是常数,与转子线圈结构有关。由表达式可知,当电机选定后,R\(_{M}\)、k、φ是不变量,电机转速只与VM、I\(_{M}\)有关。要稳住电机转速,就要使(VM-I\(_{M}\)×RM)不变。为此,分两种情况分析:一是当外电压变化时,假定I\(_{M}\)不变,稳速电路要控制VM不变,二是当力矩变化,引起I\(_{M}\)变化时,稳速电路要调节VM,使(V\(_{M}\)-IMR\(_{M}\))不变。两种情况下的稳速过程如下:
当外电压上升,I\(_{M}\)不变时,VM上升引起电机速度增加。V\(_{M}\)上升,即是③、④两端电压上升。Is上升,RT和R\(_{A}\)上压降增加,⑧脚电位下降,比较器输出下降,T2输出电位上升,③、④两端电压减小,即VM减小,电机速度降低。当外电压下降时,稳速过程与上述相反。
当力矩增加,I\(_{M}\)增加,而外电压不变时,此时电机速度减慢。由于电机转速与电机反电动势成正比,转速减慢,电机反电动势下降,VM下降,③、④两端电压下降,I\(_{S}\)减小,RT和R\(_{A}\)上压降减小,⑧脚电位升高,比较器输出增加,④脚电位下降,③、④两端电压增加,VM增加,电机速度增加。当力矩减小时,稳速过程与上述相反。
R\(_{T}\)的补偿作用是为了提高电路稳速精度。我们知道,电机的转子线圈既有电感成分,也有电阻成分。电感成分在切割磁力线时产生感应电动势,即反电动势。电阻成分在电流流过时产生电压降。电机转速只与反电动势成正比。稳速电路的取样信号必须与反电动势成一定比例。为了克服转子线圈电阻RM上电压降的影响,稳速电路的内电路中设计了比例驱动电路。当T2集电极流过电流I\(_{M}\)时;T2集电极电流为:IM/K,K即为稳速集成电路的重要参数:分流比K。R\(_{T}\)的取值范围应符合下式:RT(max)<KR\(_{M}\)(min)。其中RM为电机直流电阻,即转子线圈电阻。当电机力矩变化,引起电流产生△I\(_{M}\)变化时,RM上压降变化为△I\(_{M}\)RM。T1集电极电流变化为△I\(_{M}\)/K,此电流流过RT时产生压降为(△I\(_{M}\)/k)RT,由于R\(_{T}\)<KRM,所以R\(_{T}\)上压降变化(△IM/k)R\(_{T}\)<△IMR\(_{M}\),接近RM上压降变化,从而获得最使补偿。这样在R\(_{A}\)上取样信号的变化,或者说⑧脚上的压降变化,就能更准确地反映电机速度的变化,从而提高了稳速精度。还应强调RT的取值,取值过小,补偿不足,取值过大,电路工作不稳定,易产生自激。图1中的R\(_{T}\)仅是参考值。
应该说明的是通过大量随身听稳速集成电路的比较得知,绝大多数稳速块的工作原理都是和LA5521D一样的。这类稳速块的主要特征是在内电路中设置了比例驱动电路,并通过分流比K,在外电路中设置了补偿电阻R\(_{T}\)。有少量稳速块在内电路中没有比例驱动电路,因而没有像LA552lD外电路中那样的补偿电阻RT,例如AN6612/S、AN6650。在AN6650应用电路中,接在电源与电机之间的电阻比电机内阻小,约为R\(_{M}\)/10,并且这个电阻的连接位置也和LA552lD中的RT不一样。
二、几种故障分析:
1.电机不转。根据转速表达式,若电机两端有电压而电机不转,说明电机中没有电流通过,应检查电机接线或电机内部是否开路。若电机两端电压很小或没有电压,而稳速块V\(_{CC}\)端供电电压正常,则故障在稳速块。此时再测量输出端对地电压,若接近VCC端电压,大体上可判断稳速块驱动组已烧坏。根据维修经验,稳速块损坏的原因多半是过压使用造成的。稳速集成块的电源电压是有限的。随身听使用者常使用市售的一种多挡电压输出的外接电源,这种电源的输出电压除3V外,还有9V、12V高压。一旦误接高压,极易烧坏稳速块。在表1列出的常用随身听稳速电路主要参数中的电源电压范围。在随身听中均按直流3V使用。

2.带速快。当带速略微快时,可能是微调电位器受到震动,滑动臂偏离正常位置造成,稍加调整即可。但是带速特别快时,要检查微调是否开路或这一支路上铜箔线条是否断裂。排除上述故障,若电机带速仍然快,再检查稳速块输出端对地电压,如果很低或等于零,说明稳速块输出驱动管已烧穿,其原因可能是电压或电流超极限使用造成。
3.带速慢。如果调整微调电位器不能解决问题,应检查电源端V\(_{CC}\)是否偏低。通常情况下,低到2.2V时就可能没有足够的电流驱动电机,带速要慢下来甚至不转。若电源端VCC电压正常,再去检查机械传动部分。皮带打滑、压带轮老化、磁带盒质量差,都会引起带速慢。表1列出的电源电压范围,低端到1.8V,实测达不到此值,可能与使用的电机耗电量大有关。当电机耗电量大时,稳速块驱动管饱和压降上升,V\(_{CC}\)与输出端之间的电压差减小,影响了稳速电路对电源电压范围低端的控制能力。
三、稳速电路的维修方法:
1.稳速集成块是否损坏的最后确认:
维修稳速电路要掌握各型号稳速块的引脚功能及正常工作时的引脚电压。表2列出了随身听常用稳速块的引脚功能,表3是V\(_{CC}\)=3V时,随身听常用稳速集成电路引脚工作电压。当外围元件正常时,当供电电压正常,其他引脚,特别是输出端电压差异较大时,均可判断集成块已损坏。


2.稳速集成电路的直接代换:
当购不到原型号,可参照表2,寻找直接代换型号。不过还要参考表1所列参数,例如分流比应相同,若不相同,应重新计算R\(_{T}\)值。从表1、表2可以看出,与LA552lD可以直接互换的型号有:D552lD、KA2402、TDA7274、NJM2606D。另外,LA552lM与NJM2606M可直接代换。
3.稳速块的间接代换:
当购不到原型号或直接代换型号时,也可间接代换。这要解决引脚的对应关系。8个引脚的稳速块,其有效引脚主要有5个,即:V\(_{CC}\)、地、输出端、基准电压端、调整端。少数稳速块有一个补偿端,可参看表1和表2,功耗要在允许范围内,分流比若不相同,还要修正RT值。
4.电机的代换:
代换电机除了注意安装尺寸、转速、转向外,还要注意转子线圈的直流电阻R\(_{M}\)。RM可用万用表测量。若R\(_{M}\)和原电机不一样要根据RT表达式适当调整R\(_{T}\)。
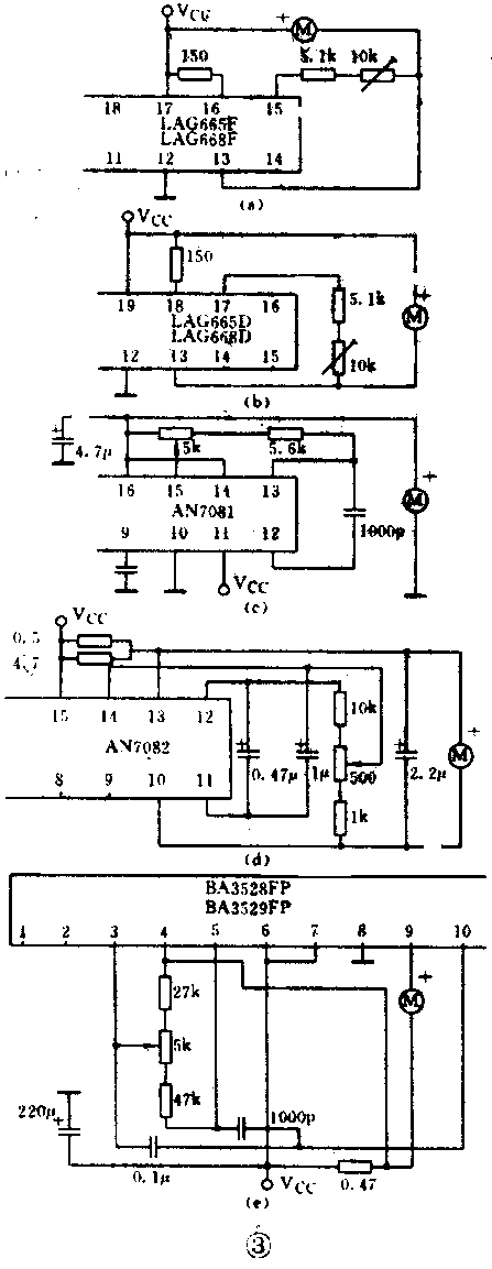
5.单片随身听稳速电路部分的维修:
这一类集成块稳速电路部分的工作原理与8只脚的一样,只是引脚排列各式各样。常用的单片随身听稳速电路部分的引脚功能及引脚工作电压列于表4。常用的几种应用图如图3所示。这类集成电路,若仅仅稳速电路损坏,需更换整块集成块。如有经验,机内又有空间,可用8只脚的稳速块单独间接替换损坏的稳速电路部分。(韩家明)

