松下公司在其A-300/A-100DVD播放机的基础上新近推出了两种新机型:A-330和A-130,其外形见题图。其中A-330带AC-3解码,可直接输出5.1声道环绕声信号。新机型沿用了A-300/A-100的机心和部分结构件,改变了面板造型,采用了更高集成度的解码芯片,且增加了卡拉OK变调功能,比前一代产品在可靠性、性价比等方面有所提高,显示及操作的便利性也有所改善,不过由于仍采用第一代机心,光学系统元件对静电很敏感,给生产和维修带来一些不便。鉴于先前推出的A-300等机型销售不尽理想,此番松下公司将采取一些措施推广新产品,包括与国内厂商合作生产OEM。

与A-300/A-100相比,A-330/A-130的机心伺服及数据处理等物理模块变化不大,但系统解码部分的集成度大大提高了。A-300的视频解码(MN67740)、PAL/NTSC编码(STVO117A)、音频解码(MN67730)等功能在A-330上均由一块AV解码IC(MN67750EXA)完成,从而降低了成本,提高了可靠性。另外,A-300的部分AC-3解码功能是由硬件完成的,而在A-330上,这部分功能集成在AV解码块中,主要由软件实现。此外,A-330在系统控制、OK混响变调等方面也都有所提高。
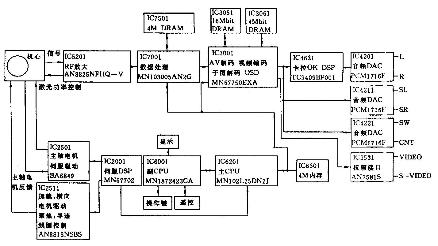
A-330的系统原理框图见附图。光学拾取系统与A-300基本相同,盘片上的信息读出后,经前置放大送IC5201作RF放大及处理,再送IC7001作纠错等数据处理,然后到IC3001进行AV解码,视频信息经PAL/NTSC编码后送IC3531作D/A转换,输出模拟视频信号;音频信息(AC-3)中的L/R分量由IC3001的185脚输出到IC4631(卡拉OK DSP),混入歌声等信号,经IC4201作D/A转换输出,SL/SR及SW/CNT分量则由IC3001的184、183脚输出分别经IC4211、IC4221作D/A转换输出,六路信号合起来就是AC-3 5.1声道环绕声信号,对于A-130则在IC3001内将5.1声道信号下混成两声道信号(L/R)输出。IC5201还将机心输出的信号处理后送IC2001伺服DSP,由IC2001产生误差信号,分别送IC2501进行主轴电机伺服控制,送IC2511进行加载电机、横向电机控制及聚焦线圈、寻迹线圈的控制。系统控制主CPU IC6201控制各部分协调工作,外挂4M内存作程序存储器,此外,因AV解码、纠错等处的需要,IC3001外挂两片SDRAM(16和4M),IC7001外挂一片4M DRAM。

A-330/A-130的性能规格如下:电源AC 110~240V 50/60Hz,功耗22W(A-330)/19W(A-130),视频信号输出制式PAL或NTSC,激光头工作波长655nm,区域号6。数字音频信号可通过光缆或同轴电缆输出,数字音频信号特性:频响2Hz至22kHz(48kHz采样)/2Hz至44kHz(96kHz采样),信噪比(CD音频)115dB(EIAJ),动态范围102dB(DVD线性音频)/99dB(CD音频),总谐波失真0.0025%(CD音频)。模拟音频信号通过莲花插头输出,A-330为5.1声道,A-130为两声道。 (石新)