本文介绍的多用途电脑时控器,除了时钟功能外,还有三种不同的用途,即:定时开关控制;打铃控制;倒计时定时功能。只需通过功能选择按钮即可实现这些功能,因此,本产品可一机多用,广泛地应用于各行各业。
产品主要功能和技术指标
1.定时开关功能 一天可设定12次开和12次关。控制时间可按天或按周循环,最短开关时间1min(分钟),最长开关时间168h(小时)。
2.打铃控制功能 一天可设定24次打铃时间。每次打铃时间在1~59s(秒)内可任意设定,打铃时间可按天设置或按周设置。
3.倒计时控制 设置时间范围为1s~59h59min59s。
4.技术指标 外形尺寸:140×70×45mm\(^{3}\);液晶显示屏尺寸:18×45mm2;精度:当环境温度为-5℃~50℃时,日误差为±1s;时钟显示:时,分,秒,星期,上/下午。电源采用1节7号电池和交流220V双回路供电。电池应使用高能或碱性电池,这样可保证断电时设定的时间程序不会丢失,一节电池可连续工作半年以上。负载能力:电压为220V时,电流为15A,最大控制功率为3.3kW(阻性)。
工作原理

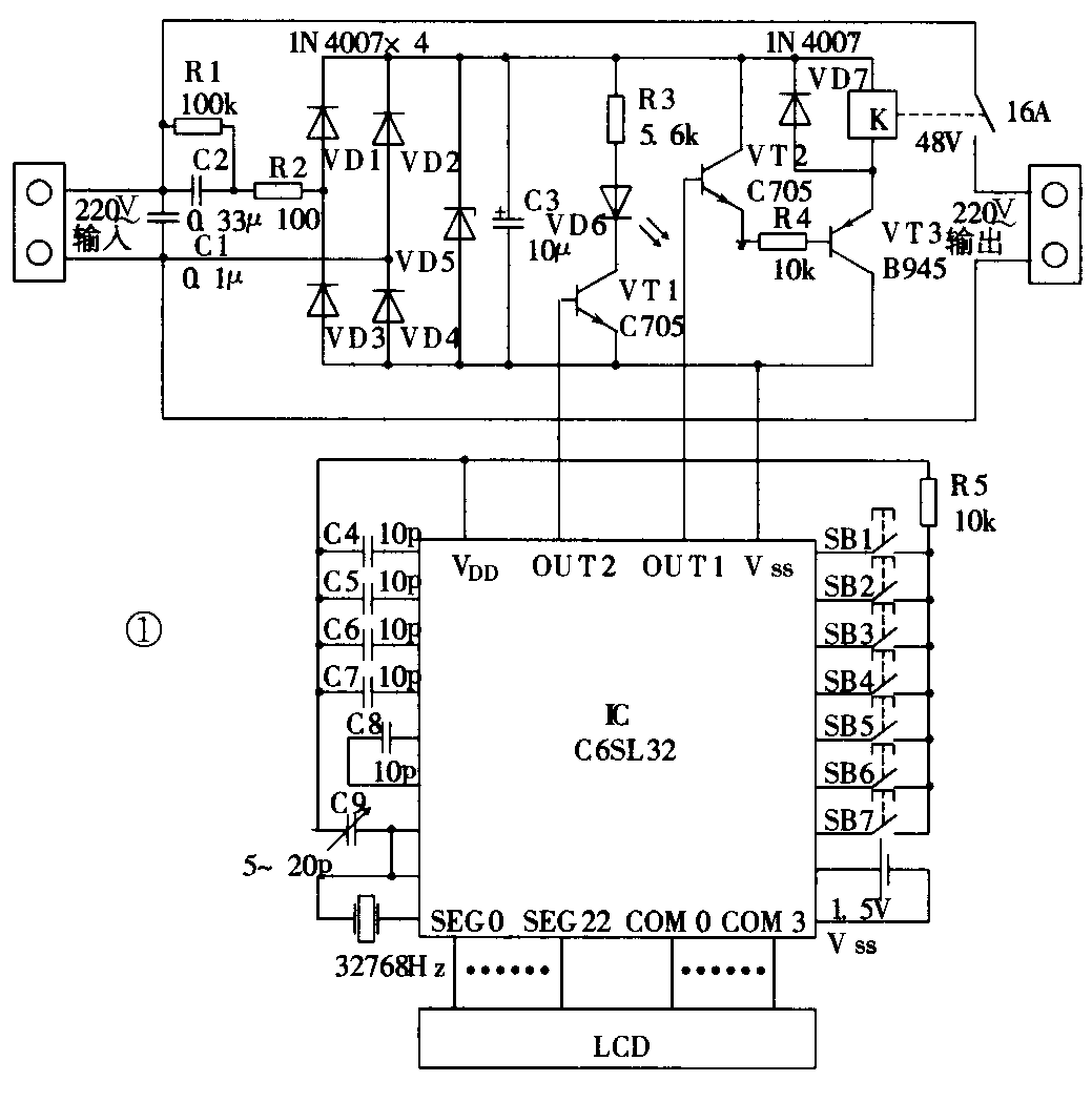
图1是24次多用电脑时控器的原理图,市电220V经C2和R2阻容降压,再经VD1~VD4桥式整流、VD5直接稳压,输出48V直流电压,给继电器和驱动电路供电。本电路采用48V较高的电压供电,既可减小C2的容量,又可提高电路稳定性。C1是用来吸收电网中的浪涌电压的。1.5V电池主要给单片机C6SL32和液晶显示器供电,在主回路停电时,可保证设定数据不会丢失,另外与主回路分离可提高整机的抗干扰能力。本产品的核心部件采用了EPSON的C6SL32超低功耗单片微处理机,它的主要技术指标为:供电电压1.5V(DC),静态电流3μA,工作电流40DμA,主振频率32768Hz,只读存储器ROM为2048×12bits,读写存储器RAM为144×42bits,输入口7个,输出口3个。LCD驱动段22个,LCD供电电极4个。产品的各种功能只需按动功能选择按钮即可实现。C9是误差校正电容。在软件设计中,充分利用了只读存储器的有效空间,使定时次数增加到了24次。SB1~SB7是设在面板上的7个控制按钮,其功能在图2中已标出。单片机的开关信号由OUT1输出,由于该输出口最大负载能力仅200μA,故设计了三极管VT2将电流信号放大后再推动VT3,使VT3饱和导通,继电器吸合。OUT2是工作状态电平输出口,当继电器在吸合状态时,OUT2输出高电平使三极管VT1导通,VD6发光,指示设备在工作状态,反之指示设备在断开状态。

多用途电脑时控器的面板示意图见图2。(陈九如 俞桂霞)