本文向大家介绍一种采用数字调节音量、音调的模块,它一改传统的调节方式,首先是无机械触点,再是直接用数字显示音量和音调状态,且它的两个声道很容易做到同步调节,误差很小。

图1是数字音量音调模块HAD-250A的引脚功能图。在HAD-250A内集成了音量调节、高低音调节、音源开关选择、双声道模拟环绕、数字显示、按键功能选择电路和工作状态记忆保持电路,这些电路的功能都由HAD-250内部的微处理器来控制。所有功能的操作都由按键来进行,完全没有机械触点,这就避免了由机械触点所带来的噪音。由于按键可随意安放在方便的位置,这就解决了干扰屏蔽问题。HAD-250A的性能指标见附表。

目前生产的HAD-250A根据外接显示器和按键的不同分成两个版本:HAD-250A-3和HAD-250A-11。
HAD-250A-3为三按键、三个数码管显示版本,主要是为多媒体有源音箱和小体积音响而设计的。在HAD-250A-3系统中只设置了三个按键:功能键(F)、上升键(UP)和下降键(DOWN)。三位数码管则显示数值大小或开关的工作情况。
在操作时,每按一次功能键(F),则显示的功能便改变一次,其功能符号为:U:音量调节;H:高音调节;L:低音调节;PO:环绕声设置;P1~P4:音源开关设置。
HAD-250A-11为11按键、六数码管显示版本,主要是为台式和组合式音响而设计的。在HAD-250A-11系统中的按键分别控制对应的功能,六位数码管分别显示音量、高音、低音,音源和环绕则由对应的发光管指示。
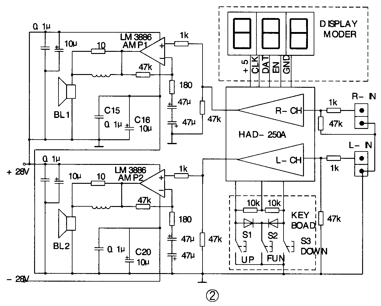
图2是用HAD-250A-3和LM3886组成的有源音箱的电原理图,由于HAD-250A可以安装在主放大器LM3886附近,按键和显示器由于是采用数字信号传送,故较易做好信号的屏蔽和提高线路的信噪比。由于按键和显示器可任意安放,故较易合理安排按键和显示器的位置,使整体结构更合理。当采用交流双25V供电时,这个功放电路的不失真功率可达2×50W,足可满足多媒体对音箱的输出功率的要求。当然这款功放也可用在多声道立体声功放系统中。

LM3886是美国国家半导体公司生产的一种音频功率放大集成块,其输出功率可达50W以上,且LM3886具有较完善的保护功能,当输出电流、芯片温度等超过允许值时,其内部保护电路动作,以免芯片损坏。当然主放大器也可采用其它集成电路和厚膜集成块,如:TDA2003、LM1875,傻瓜功放厚膜等。
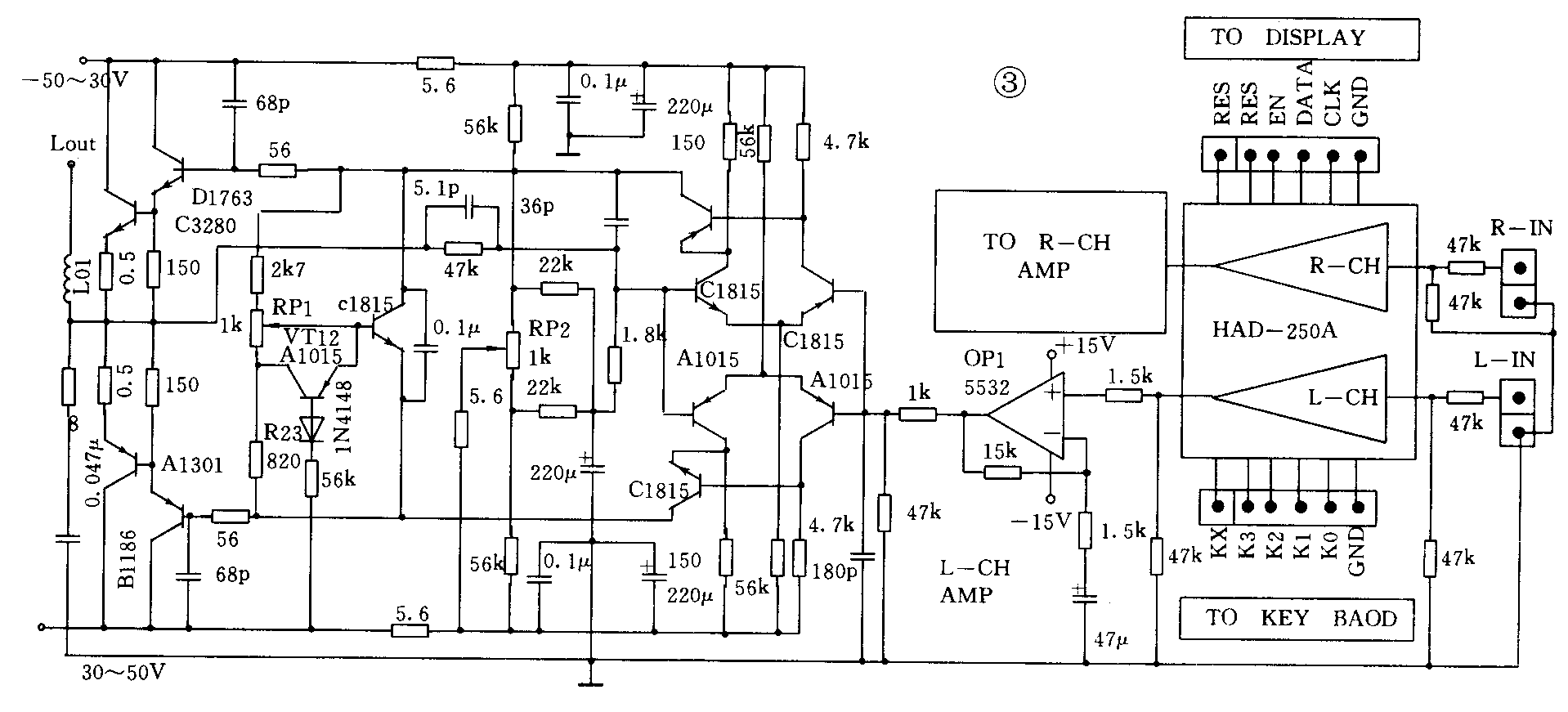
图3是用HAD-250A-11和分离元器件设计的一种功放线路,其输出功率达2×150W,可满足家庭影院和卡拉OK的要求。图中,RP1是后级功放管的静态电流调整电位器,RP2是功放中点零位的调整电位器。

在使用HAD-250A时应注意,供电电压千万不能超过HAD-250A允许的最大工作电压,以免带来不必要的损失。HAD-250A的两组供电电压最好是采用独立的电源,即+8V和+5V最好分开,这样可降低数字电路部分的噪音对模拟信号的干扰。+5V供电电压可以和显示器共用一组+5V电压。
我们完全有理由相信,随着各种新的器件的不断推出,音响爱好者和音响设计师们会有更多的选择,做出更完善、更好的音响设备。
本文介绍的HAD-250A数字音量音调模块由武汉铁路电器公司供应,参见本期插页广告。(朱小华)