目前我国VCD影碟机的设计特点是采用由CD机心、CD DSP和CD微控制器结合在一起构成的模块。图1是CD模块的方框图,机心采用KSL2101ABM,前置放大和伺服控制采用CXA1782,CD数据处理(光盘解码器)采用CXD2500,它们和CD微控制器之间相互通信并受控于微控制器。

VCD机心主要由光盘装载装置、光学组件和激光发生装置组成。
光学组件构成如图2所示。激光二极管(LD)提供的激光经衍射光栅形成三光束,随后经偏振光束分离器和聚焦物镜落在光盘信息面上。读取光盘上的信号之反射光返回后被六象限光电二极管(PD)接收,反射光经光——电转换后放大成高频信号(称RF信号)和伺服误差信号。

RF信号和伺服误差信号都是在CXA1782中形成的。CXA1782兼有前置放大和伺服控制的功能,它里面包含有与CPU通信的数据处理器,还有RF信号、聚焦与循迹误差信号FE和TE的放大电路、聚焦和循迹相位补偿电路、APC电路以及缺陷探测信号的DFCT回路等,CXA1782的工作状态受到CPU命令的控制。
CXA1782共有48只引脚,其中第6、13、16脚分别是聚焦、循迹、滑动伺服信号输出,18脚是电源电压V\(_{CC}\)(5V),41脚为地线VEE。35、36和38、39脚分别为六象限光电管所产生信号(A+C)、(B+D)、F和E,它们经运算放大后形成RF信号和聚焦(FEO)、循迹(TEO)信号。RF信号的形成原理见图3。

光电二极管电流输入PD1和PD2脚后,进行IV转换,再由RF加法放大器相加,成为A+B+C+D,这就是RF输出信号。
聚焦误差信号的产生采用的是像散射法。当激光束的焦点落在光盘信息面上时,PD的A、B、C、D四个象限产生等量的输出信号,聚焦误差信号FEO=(A+C)-(B+D)=0。如焦点位置不在光盘信息面上,则FEO≠0,FEO经放大后通过伺服驱动器去控制聚焦线圈,以调整焦距。FEO的原理图与前面RF信号的类似,只是将RF加法器改成减法器。FEO信号的S形振幅为18±6V\(_{p}\)-p,散焦小于±1μm。如果要测量的话,可以参照图4所示的测量接线图进行。

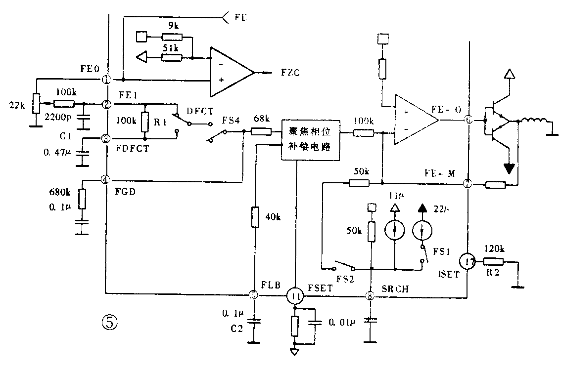
FE信号通常通过一个68kΩ电阻输入到聚焦相位补偿电路,见图5。当缺陷信号被DFCT(预防缺陷电路)检出时,FE信号通过一个由R1(100kΩ)和C1(0.47μF)组成的低通滤波器。CXA1782的3脚开路时,DFCT不工作。开关DFCT和FS4受CPU命令控制。5脚外接的电容C2设定了一个时间常数,用于提高低频分量。相位补偿电路的峰值频率约为1.2kHz(11脚电阻为510kΩ时)。第17脚外接的电阻R\(_{2}\)决定了搜索高度、轨迹跳变和滑动的驱动电流。6脚的FE_0输出去控制伺服驱动器。聚焦搜索状态完成后,RF信号将发出一个FOCUS OK信号,见图6。


值得注意的是电容器C5决定了一个高通滤波器的时间常数,该时间常数影响到EFM信号比较器和mirro回路。通常,当C5=0.01μF时,f\(_{c}\)=1kHz。
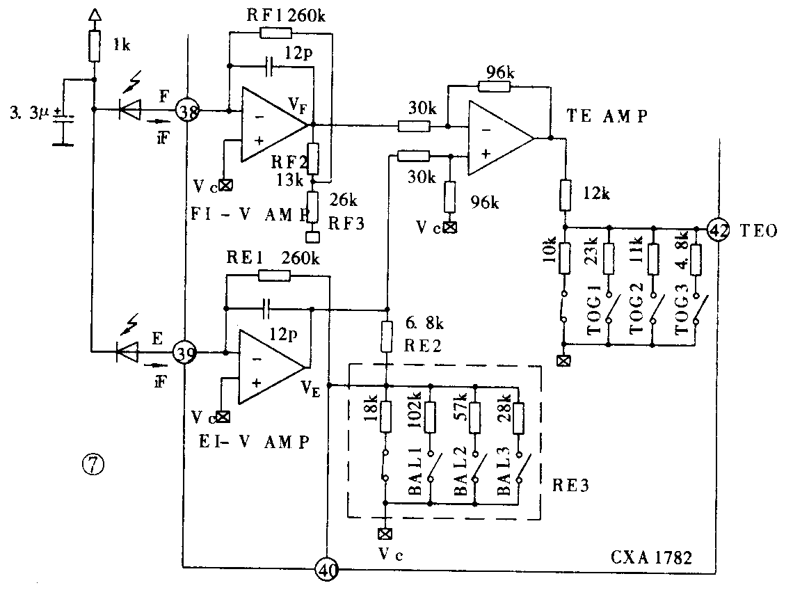
循迹(TRACK)误差信号TE用三光束系统的偏离来获取。当主光束从信息面返回后投射到六象限光电二极管PD上,两条衍射辅助光束返回后投射到两个独立的象界E和F上,循迹误差信号(E-F)就得出。图7是循迹误差信号TE产生电路。来自光电管E和F的电流经I-V转换后进行减法运算获得TE。

从图中可以看出平衡和增益调节是通过改变RE3和TE放大器输出阻抗来实现的,BAL开关和TOG开关通过CPU指令来控制。TE信号产生后,从44脚输入到CXA1782内部的循迹信号相位补偿器,然后放大从13脚输出,去控制TRACKING线圈电流。
RF信号由于光盘擦伤等原因出现缺陷时,系统可以借助26、27脚间的耦合电容产生的时间参数,通过DFCT·BOTTOM比较器产生缺陷探测信号DEFECT,从24脚SENS向CDDSP输出。
RF信号经反相放大后,从其顶部和底部检出包络线,经过一个比较器出现一个MIRROR HOLD信号,取该信号峰值的2/3,比较量化后,成为MIRR信号,当激光焦点在光道上时,该信号输出为低电平,当焦点处于光道间或检出缺陷时,MIRR为高电平,从23脚C.OUT输出到CDDSP上。
CD模块中的CDDSP采用CXD 2500,这是SONY公司的一块数字处理IC,它可以用一个锁相环来提取系统时钟,在CPU命令控制下对SSP的SENSE输出信号进行排序,控制伺服系统的工作状态,并对RF信号解调、纠错。
CXD 2500上有CPU接口和子码接口。CPU接口用DATA、CLOCK、XLAT设置了各种模式,接口的时序如图8所示。

CXD2500接受的命令从4x到Ex,分成11组,x是16进制数。这些命令功能包括有:伺服排序、中断、数据模式、音频控制、伺服因子设置、CLV控制、CLV模式等。利用这些设置状态的变化可以控制CD机心和CDDSP的工作。
RF信号,又叫EFM信号,是一个高频调制信号,经放大后送到一个低通滤波器(LPF),经滤波和EFM解调后可以恢复成原始的通道二进制数字信号。
CD中的每个数据单元(8bits)均包含了两种校正码:C1和C2。 C1采用(32,28)RS码产生的校验因子P进行校正;C2采用(28,24)RS码产生的校验因子Q进行校正。C1可校出2位误码。 C2可校出4位误码,CXD2500的46至49脚输出校正信息。
CD模块的三大组成部分之间通过一条地址、数据复用线来相互联系,如图9所示。CPU输出的DATA是8位二进制数据,其低4位是数据信号,高4位表示DSP和SSP内的地址寄存器。

由此可见,由CD机心,CDDSP和微控制器共同组成的CD模块,其主要功能就是从光盘上准确读取信号,并对信号解调、纠错后向MPEG解码模块提供二进制信号。 (张正贵 季斌)