LA4585M是日本三洋公司生产的一款功能较完善的放音专用集成电路。它采用36脚四方扁平封装。推荐工作电压为3V,可广泛应用于随身听放音机,微型收放机等产品上。
其内部除设置有双声道前置放大器及双声道功率放大器外,还设有系统控制、低音提升等电路。配合微型载带机构及外围电路可完成多项功能,如:自动返带,带质转换,音源转换,动态低音提升,自动音量限制,开机静噪等功能。LA4585M引脚功能及典型电压值见附表。
附表 LA4585M引脚功能及典型电压值
引脚 功能 电压 引脚 功能 电压
1 功放输入1 1.6 19 高通1 1.6
2 检波2输出 0 20 低音提升输入1 1.6
3 检波2输入 1 21 前置负以馈端1 1.6
4 功放输出1 1 22 前置输出1 1.6
5 功放地 0 23 前置输出1(开关控制) 1.6
6 功放输出地(交流地)1.1 24 前置输出2(开关控制) 1.6
7 正电源 3.0 25 前置输出2 1.6
8 功放输出2 1.1 26 前置负反馈端2 1.6
9 功放静噪开关 1.2 27 前置地 0
10 前置静噪开关 0(3) 28 前置反转输入2 1.6
11 正转/反转开关 0.5 29 前置反转输入1 1.6
12 检波1输出 0.6 30 前置反转输入1 1.6
l3 低通2 1.7 31 前置反转输入2 1.6
14 低音提升开关 1.5 33 参考电压端(交流地) 1.6
15 低音提升负反馈端 1.7 34 纹波滤波 2.3
l6 低通1 1.6 35 混音输出1 1.6
17 高通2 1.7 36 混音输出2 1.6
18 低音提升输入2 1.7 37 攻放输入2 1.6
注:①电源电压为3V ②电路处于正向放音状态 ③电压值为高输入阻抗之表计所测得
这里以SONY公司产微型收放机FX445的放音部分原理对LA4585M作详细介绍,使读者对LA4585M有更深入的了解,也可供FX445收放机的用户在使用、维护中参考。如图1所示。

(一)自动返带(AUTO REVERSE)
该机采用的是电子开关切换,排除由于机械开关接点不良对节目信号的影响。当载带机构处于正转时,与机构连动的正转/反转检测开关(F/R DET)S302处于断开位置,故ICll脚处于高电位,IC内部电子开关将所接的正转L、R磁头信号接至前置放大器。
当载带机构处于反转状态时,S302则闭合,此时负电源(地端)经5302加于IC脚,该脚处于低电位,IC内部的电子开关便将所接的反转L、R磁头信号接至前置放大器。可以看出,正转、反转时对磁带A、B面信号的切换由IC脚的电平所控制。
(二)带质转换(TAPE SW)
该机采用宽频响耐磨磁头,就可以对二氧化铬带、金属带及普通带(CRO2/ METAL NORM)多类磁带进行放音。
在放普通带时,带质转换开关S303应打在NORM位置,使VT101及VT201基极悬空,处于低电位。故而VT101、VT201的集电极与发射极也就处于截止状态(相当于断开),此时其放音补偿网络由R201、C203。R203、R204(右声道)及R101、C103、R103、Rl04(左声道)组成。
在放二氧化铬带或金属带时,S303须打在CRO2/METAL位置。此时,正电源经 S303及R308加至VT101及VT201的基极,使VT101及VT201的集电极与发射极导通(相当于闭合)。此时,其放音补偿网络由R201,C203,R203(右声道)及R101、C103、R103(左声道)组成。
通过对LA4585M前置放大器所外接的反馈网络进行切换,就可完成带质转换功能。
(三)音源转换
在IC内部还设有前置放大器静噪功能。在磁带放音时,IC⑩脚处于低电位。前置放大器能分别从输出信号。
在收音时,正电源被加于IC⑩脚,该脚处于高电位。此时,前置放大器输出就被切断,使无信号输出。
(四)动态低音提升(MEGA BASS)
LA4585M本身已具有低音提升电路及阻抗变换电路,加以少量外围元件,就可以完成动态低音提升功能。
像MEGA BASS之类的重低音电路,其低音提升幅度远大于一般的等响度电路,不但在小音量时更易出现上述情况,而且在大音量时还可能使信号出现限幅失真。电路设计者已考虑到上述情况,故另加上动态控制功能,使低音的提升量随音乐信号的变化作相应的变化,放音效果更能符合人们等响度的要求,而且低音提升效果更加理想。
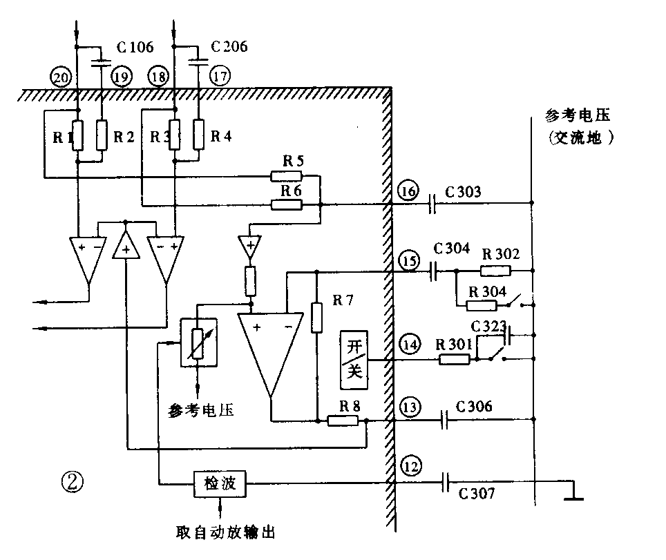
为使读者看得更清楚,将其有关电路绘成如图2所示。

动态控制是这样进行的:从功放左右声道输出信号中取出一部分至检波器。脚外接电容C307将检波后的信号平滑滤波,去控制并接于低音提升放大器的正输入端之阻抗变换电路。其阻抗是随控制电流变化。控制电流越大,其对参考电压端(交流地)的等效电阻就越小。故信号幅度越大,阻抗变换电路的等效电阻越小,使得流过变换电路的信号电流增大,而输入放大器的信号电流减小,达到控制低音提升量的目的。当然,其控制也是随信号的起伏实时控制的,故叫动态低音提升。
(五)自动音量限制(Automatic Volume Limiter System)
当AVLS开关打至ON时,从功放输出的立体声信号由R105、R205混合经C310输入IC③脚内检波器。由于②脚外接平滑滤波电容C309取值较大(22μF),故只有当输出信号达到较大值时,C309才能充满电荷,从而去控制阻抗变换电路,限制功放输出信号幅度,达到保护机器及用户听力的目的。由于其控制原理与上述动态低音提升的控制原理相近,这里不再多言,读者可自行分析。
在使用过程中,若将音量开得较大,靠AVLS系统来限制音量,其音质、动态范围多少是有些影响的。故建议注重音质的朋友们,使用中可把AVLS关闭,尽量把音量开得适中些。对音质、机器及您的听力都有好处。
(六)开机静噪
当按下放音键,马达启动的瞬间,会产生冲击电流,使功效输出也产生“扑”的脉冲噪声,令人十分难受。
由于LA4585M内部已设有功放静噪电路,该机就利用其电路加少量外围元件,构成开机静噪电路。当S301(放音开关)合上的瞬间,正电源经S301、C324、R303构成的微分电路给VT308基极加一正向脉冲,VT308发射极、集电极饱和导通,使IC⑨脚处于低电平,动放输出静噪,消除了“扑”的脉冲噪声。在脉冲过后的短暂时间内,VT308又重新变为截止状态,⑨脚又处于高电位,功放正常输出放音信号。静噪时间由C324、R303的值所决定。(方卫)