本文介绍的多功能密码控制器,广泛应用在现代技术防范的许多场合。它具有防盗设定以及传感输入端,与遥控电路及各种防盗传感探测头配合,能方便地组成多功能防盗系统。
多功能密码控制器的外形见图1,面板设有如电话按键的数码和符号,上部左右角是按键时能发音的两个小蜂鸣器,并设有开锁及报警指示灯,控制器由8条彩虹排线引出。

控制器的内部电路见图2,T9703是国外近期推出的控制芯片,这种电路除具有早期生产的T9103(详见本刊1992年第1期第33页)的密码控制部分功能外,还对原电路性能作了改进并增加了一些新功能:1.由旧式的RC时钟振荡改为石英晶体稳频,使长期工作有更高的稳定性;2.原低电平输出改为高电平输出,方便外电路接口和电平转换;3.报警输出时间由60s改为20s;4.增设防盗传感器输入端和设定防盗控制端。

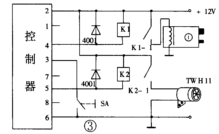
如果把控制器只作为密码锁使用,外围接线十分简单,见图3。初次使用或更换密码时合上存储开关SA,输入任意1~16位数字密码(可同码),最后按“*”键,关闭存储开关,密码已存入电路并锁定。正确输入密码后,按“#”键,绿色开锁指示灯亮,K1导通1.5s,控制电控锁开启。当键盘输入错码,第一及第二次视作无效,而第三次错码,控制器的红色报警指示灯亮,K2导通,超响度报警器发出120dB为期20s的报警声。

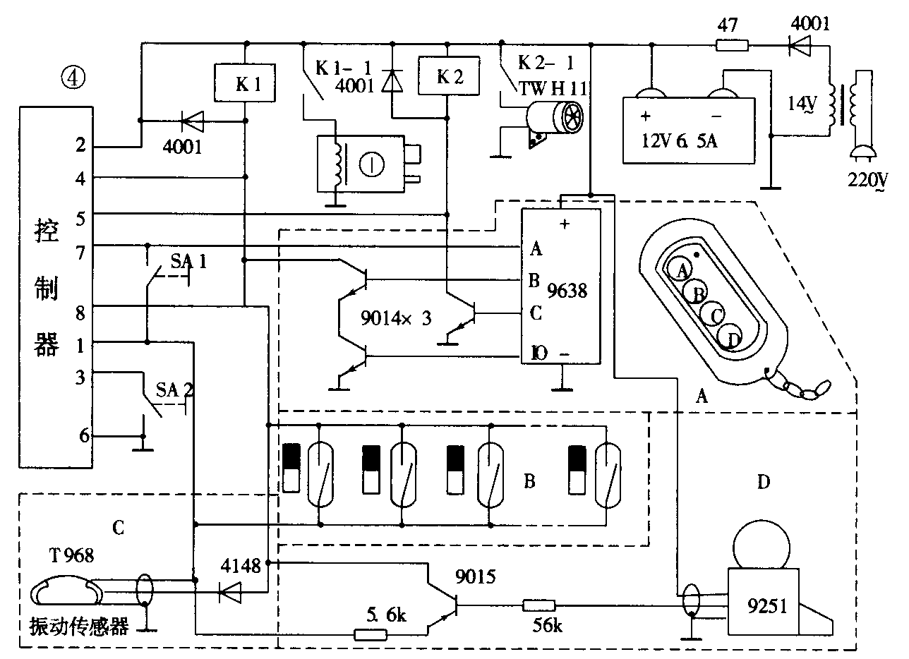
图4是利用多功能密码控制器制作的具有密码开锁、遥控开锁、遥控求救、防盗戒备设定、任意数门窗防盗戒备、微振荡防盗戒备以及雷达式范围戒备等功能的防盗系统。除密码开锁外,各种防盗功能见图4中虚线A~D框,分别介绍如下。

A:由主人随身携带的微型遥控器与T9638接收电路(详见本刊1996年第12期第39页)组成各种遥控功能,当主人按遥控器D键,B~D各种防盗设施处于解除状态,只有密码控制器正常工作,这时,门锁只允许已知密码的人员开启使用。当遇危急时,可遥控C键,报警器即长时间发出报警声,直至按D键解除为止。按B键,门锁即打开,方便主人无需操纵密码随时开锁。当按A键时,B~D各种传感器即处于戒备状态,并关闭密码控制器,这时,即使已知密码人员操纵开锁也将引发报警。
B:利用控制器的传感输入端,可以设置任意数量的常闭型门窗传感器,这些门窗传感器可安装在各个门窗上,当遥控器设定在A键或SA1闭合时,门窗若被打开,报警器即发出报警声。
C:输入端接入微振动传感头TWH968,在设定防盗状态时,传感器受轻微振动,报警器即报警。
D:输入端也可以设置雷达式传感器(戒备范围T9251型为2~7m,T9252型为4~15m),同样,当设定防盗状态时,在雷达探测器有效范围内,如有歹徒作案,报警器即发出报警声。
A~D虚线框内的各种传感器可以根据实际需要选择接入电路,也可同时安装使用。
使用注意事项:
1.通常电控锁的工作电流为1.5~3A,因此,电源应使用12V/6.5Ah以上电池,并进行浮充电,既保证电池容量又防止歹徒切断市电后作案。
2.控制器推动的继电器应选用5A12V、线圈电阻大于350Ω的小型电磁继电器。
3.控制器内部已设有稳压,在取代旧式控制器时,应直接由12V电源供电。
4.控制器断电后原设定密码将消失,通电后应重新设定新密码。
中山市达华电子厂供:多功能密码控制器44元,百只批39元。5A/12V继电器4元。12V6.5Ah蓄电池(含浮充充电器)105元+10元。普通电控锁44元+5元。高级电控锁210元+10元。TWH11报警器25元。门窗传感器9.5元。968型振动传感器35元。雷达探测器:9251型69元,9252型244元+15元。四位无线遥控组件66元。T9703IC22.5元。价格后未注明邮费的每次5元。地址:广东省中山市小榄镇逢春街42号,邮编:528415,电话:0760-2252518。(蔡凡弟)