TV-B是用TV-1位移振动传感器设计制作的,它可直接用于各种位移振动需要报警的场合,由深圳太极嘉信电子厂研制生产。把TV-B模块放在被监视的物体上,该物体因位移振动而产生的信号输出,可直接引至驱动器以及报警装置。
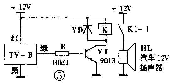
TV-B模块的方框图见图1,信号输入主要是由TV-1位移振动传感器感应信号输入,定时电路用的是阻容定时器,输出用OC门样式的输出。模块外形示意图见图2。红灯为电源指示灯,绿灯为触发(驱动)显示灯。给模块供6~12V直流电源,电源线黑负红正。当模块受到位移或振动时,绿线输出高电平,黄线输出低电平,棕线联接报警产生输出,可输出一长一短的报警声。其应用见图3、图4。图5是用于汽车防盗器的电原理图。





应用时,将TV-B装在被测物体上,接通电源后红灯亮,延时一段时间,红灯灭,防盗器进入工作状态。当有人移动或振动TV-B所在的物体,则绿灯亮,棕、黄、绿三线分别输出相应电平,使压电片、蜂鸣器发出报警声或使继电器动作。若物体不再被移动或振动,30s后报警声自动停止,否则持续报警。
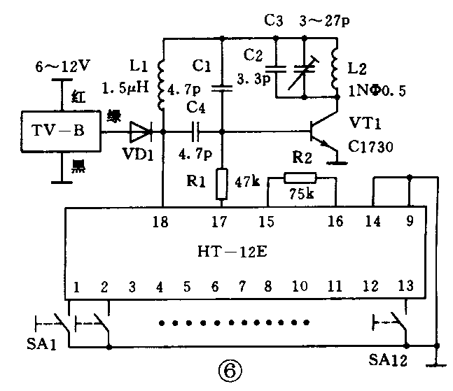
图6是用于无线报警发射电路,图7是其接收电路。当TV-B模块受到外界位移或振动后,绿线输出6~12V电压,通过发光二极管VD1给编码发射电路供电。HT-12E产生编码脉冲,通过17脚、R1送入由L1、C1、C2、C3和VT1组成的电容三点式载波振荡电路,进行幅度调制,并由L2向空中发射出去。调整C3可改变载波频率。

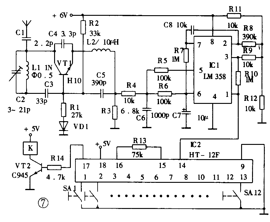
图7采用超再生接收电路。由天线、C1收到的高频调制信号与超再生接收电路产生的振荡电压相互作用,利用晶体管VT1的非线性进行超再生检波,将编码脉冲信号检出,并由L2、C6滤波后送到IC1进行放大,然后送入IC2进行译码。IC2解出相同的脉冲码后,17脚输出高电平,VT2导通,驱动继电器,带动蜂鸣器发出声响。(张建华 康锡斌)
