本变色灯采用了手动控制和自动循环变色发光两种工作方式,可发出红、橙、绿三色光。
电路结构

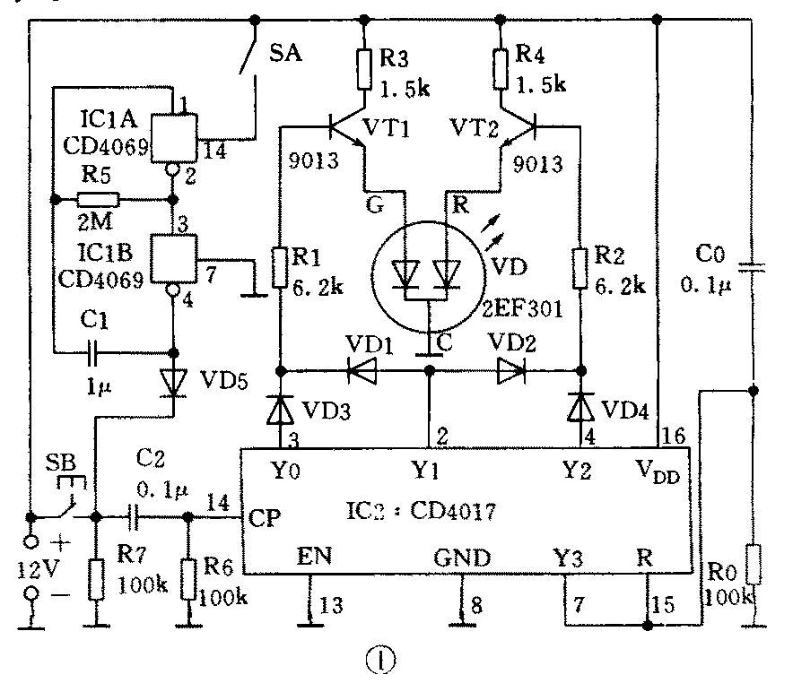
图1为电路原理图。R5、C1和非门IC1A、IC1B构成低频振荡器,其振荡周期T=2.2R5C1。SA为工作方式选择开关:合上SA为自动工作方式;断开为手动控制方式。IC2为十进制计数译码集成块。C0、R0为IC2上电自动复位电路。R1、VT1、R3和R2、VT2、R4构成两组开关,用于控制VD的发光颜色。VD1~VD4既起传输高电平的作用,又对IC2有关输出端的电平相互间起隔离作用。SB为手动推进选光按钮。R6、C2、R7组成SB按入与松开时的防抖动电路,避免手工操作“跳步”现象的发生。
工作原理
接通12V直流电源(假定要求人工控制VD变色发光,将开关SA断开即可)。由于C0、R0的作用,电源刚接通时IC2复位,Y0输出“1”。该高电平只能通过VD3、R1加至VT1的基极,使VT1获得基极偏流而处于饱和状态,VD1左边管子通电工作,对外发红色光。按一下SB,IC2的CP端在正阶跃脉冲的作用下计数,此时只有Y1端输出“1”。该高电平一方面经二极管VD1使三极管VT1获得基极电流而饱和导通;另一方面又经二极管VD2使三极管VT2获得基极电流也饱和导通。VD左、右管芯均通电工作,变色管发橙色光。再按一下SB,IC2再次计数,Y2端输出“1”。该高电平只能经VD4加至R2上使三极管VT2饱和导通,VD右边管芯通电工作,变色管发绿光。再按一下SB,IC2的Y3端输出“1”。由于Y3和R复位端相连,所以,Y3为“1”的一瞬间,IC2就复位至Y0端输出高电平的状态,VD1又发红光。由分析可知,不停地按动SB,变色灯的发光颜色将在红、橙、绿之间循环出现。
如要电路自动扫描循环变色发光,只需合上开关SA。SA一旦合上,IC2的CP端将在振荡器输出脉冲的作用下,自动完成上述功能。笔者将振荡周期设计为4.4s,故每隔4.4s,VD1自动变换一次颜色。如要增长发光颜色自动变换的时间,可通过加大R5的阻值或C1的容量来达到目的,反之则减小其阻值或容量。
元器件选择

VD6实用型号为2EF301。图2(a)为变色管的符号及引脚顺序。IC1选用CD4069。IC2选用CD4017,亦可用MC14017、CC4017等集成块直接代用。图2(b)为IC1、IC2的外型及引脚顺序。VT1、VT2选用9013,外型见图2(c)。所有二极管皆选1N4148开关二极管,当然亦可用1N4001、1N4007或2CP、2CZ系列的二极管。电源电压范围为9~12V。其它元件选用见图1。

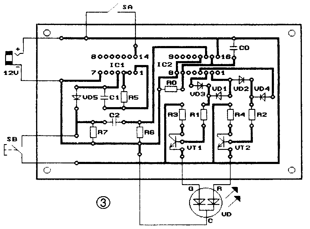
图3为1:1的电路印板装配图。集成块不要直接焊上印板,分别购置14脚和16脚集成电路插座焊至印板,待全部元件焊好后,再将集成块插入插座内。这样可避免烙铁无可靠接地线而带电装焊时可能产生的感应电压损坏集成块。

该电路只要元器件良好,装焊无误,一装即成。图4为整机外形示意图。(金有锁 陶定新)