TC9090N/F是东芝公司专门开发的逻辑梳状滤波器,可对NTSC制和多种PAL制信号进行三行延时数字Y/C分离。封装方式有两种:TC9090N为SDIP28-P-400插脚方式;TC9090F为SOP28-P-450贴片方式。它是一种成本低的较为典型的Y/C分离集成电路。
一、TC9090N/F的技术特点
1.输入箝位电路 箝位电路中同步脉冲尖脉冲箝位是从③脚输入的复合视频信号中获得的,在Y/C分离期间,提供反馈箝位以便A/D转换时获得数据匹配于内部的最小的固定电平。
2.模/数转换 这是一个高速串并联类型的8比特转换器,标准动态范围是2V\(_{p}\)-p,输入复合视频信号幅度电平1.5Vp-p(同步电平至100%白电平)。
3.行存储器 由DRAM组成的1行延时器,本IC中共有4对。通过组合这些行存储器,能够产生3行符合各种电视制式的复合视频信号。
4.带通滤波器 滤波器从被存储器延时的复合视频信号中提取彩色信号,NTSC、PAL、M-PAL和N-PAL制式使用相同的滤波器,NTSC 4.43制式使用特殊的带通滤波器,这个带通滤波器设置在动态梳状滤波器之后,通过I\(^{2}\)C总线控制打开或关闭。输出的色度信号可为宽带也可为窄带。电压控制方式时,被固定为宽带。
5.动态梳妆滤波器 动态梳状滤波器是一种垂直带通滤波器,提取和垂直不相关的彩色信号。在这个梳状滤波器中采用东芝公司专门开发的一种逻辑,这种逻辑被用于寻找3行信号的相关性,当发现不相关时,这种逻辑判断它为亮度信号并且停止色度信号的输出。
6.垂直边缘校正电路和核化电路 在这一电路中产生的校正部分正比于亮度信号的垂直边缘部分。校正量可通过I\(^{2}\)C总线控制,控制量为8级(0dB至1.9dB);通过电压控制方式,校正量为4级(0~1.5dB)。
校正部分核化后加到亮度信号上,当边缘信号小的时候,核化电路判断它为噪声从而抑制校正。
7.消隐脉冲电平箝位电路 当加强亮度信号的垂直校正量时,它的电平有时会低于消隐脉冲电平。在这种情况下,消隐脉冲电平箝位电路输出消隐脉冲电平,而不是同步信号的低于消隐脉冲电平的信号被削掉。
8.1行点干扰改进电路 当在3行输入信号中前一行和后一行没有彩色信号成分时,动态梳状滤波器仅输出一半幅度的彩色信号成分,彩色信号的残留部分造成点干扰并出现在亮度信号中,而这个电路可提取点状残留成分并把它们加到幅度降低了的DCF输出的彩色信号中去,从而改善了点干扰。此功能仅限于NTSC制式系统,可由I\(^{2}\)C总线控制打开或关闭。电压控制方式可固定于打开状态。
9.4倍频锁相环电路 输入色副载波f\(_{sc}\)乘以4从而产生了4fsc系统时钟。输入的时钟信号可控制为f\(_{sc}\)或4fsc,最终获得锁相的4倍频色副载波4f\(_{sc}\)。
10.时钟/存储同步发生电路 经过锁相的4倍频系统时钟通过缓冲器提供给每一相关电路,并产生存储所需要的同步信号。
11.数字/模拟信号转换器 这是一种8比特数/模转换器,有两个嵌入单元,一个服务于彩色信号输出,一个服务于亮度信号输出,各自分别工作。
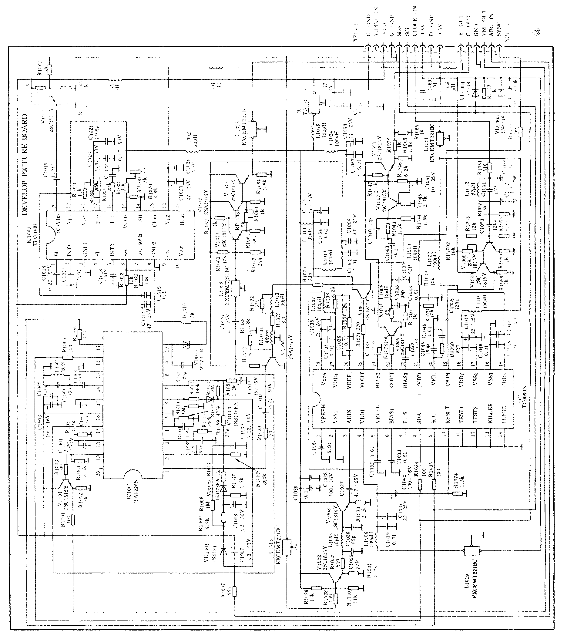
二、实际应用电路
电路以东芝TC9090/F和TA1226N为主组成。
TC9090/F完成多种制式信号的亮色分离和垂直边缘轮廓校正;TA1226N完成亮度信号的水平轮廓校正,动态降噪处理,γ校正,黑电平扩展等功能。TDA4691为飞利浦公司产品,主要承担沙堡信号的产生。如果有的彩电电路本身可以产生沙堡信号,此部分可省略。有关电路如图3所示,主要信号流程如下。

1.时钟发生器电路输出0.5V\(_{p}\)-p色副载波,调整RP1060电位器使色副载波符合电压幅度要求。进入主画质提高板后色副载波经R1051,C1050,L1012,C1051,以及C1052组成的高通滤波器,滤除杂波;再经V1009放大,由V1010射随隔离后输入到TC9090/F第19脚,作为时钟信号输入,经TC9090N/F 4倍频并锁相,在A/D转换电路中对视频信号抽样。调整RP1002电位器使输入到TC9090N/F的时钟信号幅度为0.4Vp-p。
2.视频信号由XP1001第9脚输入,输入信号幅度为1.85V\(_{p}\)-p,经R1032、C1025、L1005和C1026所组成的低通滤波器以及滤波器前后两端射随V1002和V1003隔离输入到TC9090N/F第3脚,此时输入信号幅度为1.6Vp-p。
3.色度信号由TC9090N/F第23脚输出0.75V\(_{p}\)-p色信号;经V1005射随隔离后,再经过由R1041、C1038、L1008、C1039、C1063、C1040、R1043和R1044所组成的带通滤波器后,经V1007放大,由V1008隔离射随输出,输出幅度1.2Vp-p。可根据电路匹配需要调整R1076的电阻值。
4.亮度信号由TC9090N/F第25脚输出1.9V\(_{p}\)-p信号,经V1004射随隔离后,经DL1001亮度延时线460ns延时由V1006射随隔离后亮度信号以1.1Vp-p电压幅度输入到TA1226N第1脚。因为TC9090N/F信号处理过程有一定的延时量约1.4μs,为了使行场扫描与图像信号相位相一致,所以同步分离电路要从TC9090N/F之后取同步信号。DL1001亮度延时线阻抗要和电路参数相匹配,以避免回波造成图像质量下降。R1075、L1013、R1072和R1079为阻抗匹配电路,DL1001延时线不需要副载波陷波回路,因此带宽可做成6MHz-2.5dB,这样图像清晰度可做到450线以上。另外亮度延时线设计在这里是基于两点考虑:(1)速度调制(VM)输出信号与图像信号相位一致的需要;(2)作为一种滤波器的需要。
5.TA1226N第6脚输入动态的是自动黑电平控制信号(ABL信号)。在标准状态接收P卡时ABL信号约为1.8V\(_{p}\)-p(注:视不同机型,不同状态,电压不一样,此处仅做为参考),用于比较和控制黑电平扩展。TA1226N第10脚输入8Vp-p沙堡信号,调整RP1001可改变TDA4691第6脚(SSC)沙堡信号的相位。亮度信号经过TA1226N核化控制,水平轮廊校正,黑电平扩展,γ校正,动态降噪等一系列处理后,由第17脚输出幅度为1V\(_{p}\)-p的亮度信号,经C1070隔直,L1028低通滤波,V1011、V1012、V1013放大和射随隔离,再经L1023低通滤波输出画质改善后的2Vp-p亮度信号,调整RP1003可得到不同电压幅度要求的亮度信号。
6.VM速度调制信号由TA1226N第19脚输出,经V1001射随输出1.8V\(_{p}\)-pVM信号至速度调制板(VMBOARD)。(王学宏)

