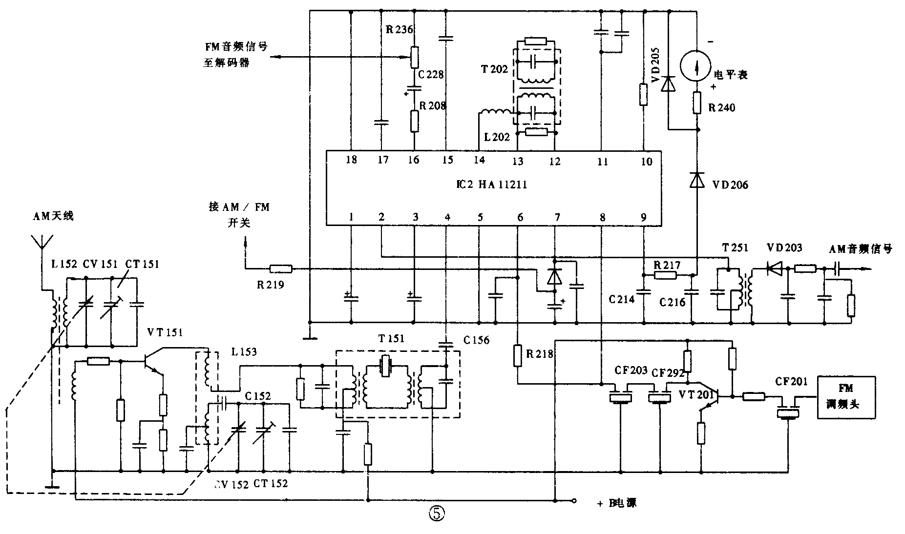
5.日立SR-704机中放电路
该机的中放电路由HA11211担任。HA11211为18脚双列式AM/FM中放集成电路,其内部包括两级AM中放电路;三级全平衡直耦式差分放大FM中放电路;调谐指示驱动;FM限幅放大、检波电路;静噪中放和驱动电路;AFC放大电路;音频放大、静噪电路,如图5所示。其各引脚功能见表5。

表5 HA11211各引脚功能
引脚 电压(V) 功能 引脚 电压(V) 功 能
1 1.8 接旁路电容 10 4.7/5.3 内接或门电路
2 2.6 AM中频信号输出端 11 11/11.4 电源端
3 AGC滤波 12 5.6 内接FM正交检波
4 3.3 AM中频信号输入端 13 5.7 内接FM正交检波
5 0 接地端 14 5.7 接FM中频限幅放大
6 外接电阻与陶瓷滤波器 15 5.7/6.2 AFC输出电路
7 外接AM/FM开关 16 5.7 FM音频信号输出端
8 FM中频信号输入端 17 1.8 音频静噪控制输入端
9 电平表驱动输出端 18 0 接地端
HA11211④脚外接AM变频调谐电路。L152为天线线圈,与CT151、CV151(天线连)构成AM输入调谐回路,L153为本振线圈,与CT152、CV152(振荡连)和垫整电容C152等组成本机振荡电路;VT151为变频管兼振荡管;T151为选频元件。AM信号经VT151变频放大、T151选通滤波后,加到中放集成电路HA11211④脚,经内部两级中放后从②脚输出。再经中频变压器T251选频后,由检波二极管VD203检波成音频信号,送往后级电路。
FM调频头输出的FM中频信号经VT201中频放大、CF201~CF203陶瓷滤波器选通滤波后,送到HA11211⑧脚,经内部三级中频放大、限幅放大、正交检波和音频放大后从脚输出,再由R208、C228和电位器R236把FM立体声复合信号传送到解码集成电路HA1196②脚。
6.山水DA-E50机中放电路
该机的中放电路由集成电路LA1261及其外围元件组成,如图6所示。LA1261为脚双列式集成电路,内含AM高放、混频、振荡、中放、检波、AGC;FM中放、鉴频;AM/FM调谐指示等电路。与其内电路基本相同的有LA126Q、KA2277、BA4260、D1260和D1261等,使用中可相互代换。LA1261各引脚功能见表6。

表6 LA1261各引脚功能
引脚 电压(V) 功能 引脚 电压(V) 功 能
1 1.1/1.5 FM中频信号输出端 9 1.4 AM音频信号输出端
2 1.1/1.5 外接旁路电容 10 1.3 AM中频信号输入端
3 1.1/1.5 接地端 11 1.5 AGC电路
4 0 内接FM解调 12 5/0.7 AM混频信号输出端
5 5 内接FM解调 13 外接旁路电容
6 5 电源端 14 AM高频信号输入端
7 0.8 外接发光二极管 15 2.4 内接稳压调节端
8 0.8/1.6 FM音频信号输出端 16 2.4 外接AM振荡回路
FM调频头输出的混频信号经CF1、VT2、CF2选频放大后加到LA1261①脚,通过内部电路进行FM中放和鉴频,解调出的FM立体产复合信号由⑧脚输出,再经C24、VD1耦合传输至解码器BA1332②脚。
从AM天线传送来的调幅高频信号经L2耦合到输入调谐回路,经选择的AM信号由C3耦合到高效管VT6栅极,放大后从源极输出,经C5耦合加到LA1261,混频后的AM信号从12脚输出,通过选通滤波组件选出的465kHz中频信号,从LA1261⑩脚进入内部电路进行AM中放和检波,检出的音频信号从⑨脚输出,再送至解码器。
二、故障检修
AM/FM中放电路常见的故障现象可分为收音无声、灵敏度低、失真、杂声大等。
1.收音无声
由中放电路故障引起的收音无声,一般分为三种情况:一是AM和FM各波段均无声;另一种是AM波段正常,而FM波段无声;第三种是FM波段正常,而AM波段无声。此三种情况的故障部位对于不同电路结构的机型来说也各不相同。
检修方法:
(1)对于中放电路中AM信号通道和FM信号通道相互关联的(如TA7640AP、LA1261、TA7273、AN7224等中放电路),若出现AM/FM均无声,其故障范围在中放电路的公共部分;若仅是AM无声或FM无声,故障范围为相对应通过的高频部分。
检修时,如果AM/FM均无声,应先测量调谐器的直流供电电源+B电压正常与否。无+B电压或电压异常,则是直流电源或+B电路有故障。若+B供电电路中限流电阻烧毁,还应检查是否因中放集成电路击穿损坏所致。若调谐器的直流供电电源+B电压正常,则应在立体声解码器的复合信号输入端注入感应信号;如无反应,故障在立体声解码电路;若反应强烈,再在AM/FM公共解调输出端注入感应信号,如无反应,一般是信号耦合元件开路或静噪电路故障;若有反应,则故障在中放集成电路本身或其外围元件,可通过测量集成电路的各引脚工作电压并配合信号注入法来检查判断。
如果AM无声而FM波段正常,则故障在AM输入调谐回路及其中频选频回路中,一般是AM输入回路成本振回路中有元件开路损坏;465kHz中频变压器严重失谐或开路损坏等。
若AM波段正常而FM无声,应先检查FM调频头电路,在调频头工作正常的情况下,应变FM中频变压器(10.7MHz)有无开路或严重失谐;10.7MHz陶瓷滤波器、BPF带通滤波器及鉴频移相线圈等有无开路或失效。
(2)对于中放电路内部AM通道与FM通过是相互独立的,而且AM解调信号一般不通过立体声解码器而直接输出至音频放大器的机型(如μPC1018、HA11211等中放电路),如果出现AM/FM均无声,则应检查调谐器的工作电源是否正常,若仅是AM无声或FM无声,则故障范围可能包括AM或FM的整个信号通道。因此,检修的思路与程序也与前一种大不相同。
AM无声而FM收音正常,可先从中放集成电路的AM中放信号输入端注入感应信号,如果反应较强,则故障在AM输入调谐或本振回路,应检查这部分电路有无开路损坏的元件;若无反应,可进一步测中放集成电路的各脚直流工作电压,若电压正常,则应检查检波器中二极管是否损坏、自动增益AGC电路是否有问题;若电压不正常,则是集成电路或有关外围元件损坏。
AM收音正常而FM无声,应从后级逐级向前检查:先在中放集成电路的FM中频信号输出端注入中频信号,如无反应,则多是FM中频限幅电路、鉴频器及立体声解码器有问题;如反应较强,可在中放集成电路的FM中频信号输入端注入中频信号,有反应说明FM中放电路工作正常,故障在FM调频头电路;若无反应,则应检查中放集成电路及陶瓷滤波器有无损坏。
2.收音灵敏度低
收音灵敏度低是指接收的电台数目少,音轻。造成此故障的原因之一是放大电路(尤其是中频放大器)增益降低,如放大器静态工作点改变、晶体管的放大倍数下降、集成电路的直流工作电压异常、中频谐振回路失谐等;另一种原因是电台信号在其交流通路中受到衰减,如波段开关接触电阻增大、耦合电容容量减小、旁路电容失效、陶瓷滤波器变质、检波与鉴频的率降低等。在维修当中,一般很少出现AM/FM灵敏度均低的故障现象,通常表现为AM灵敏度低或FM灵敏度低。
检修方法:
(1)对于AM波段收音灵敏度低的故障,应首先检查收音电路供电电压是否正常,如低于正常值,则是供电电路有问题,应查整流、滤波及稳压电路中有无元件损坏。若供电电压正常,则应检测变频和中放电路的各工作点电压是否正常:对于采用分立元件的,如某一级三极管的直流工作点异常,多是三极管本身不良或偏置电阻变值引起;采用集成电路的,可测量集成电路的有关引脚电压,偏离正常值的,一般是集成电路或外围元件损坏。如各直流工作点均正常,应该考虑AM的输入调谐回路和中频选频回路中有无失谐;谐振电容有无失效;中、高频旁路电容有无失效等。另外,还应该检查中频滤波电容有无漏电,检波二极管是否老化低效(如正向电阻变大)等。
(2)对于FM波段接收灵敏度低的故障,可通过在无电台的频点上是否有较响的背景噪声来判断故障部位:如噪声较响,则说明中放增益足够,故障在调频头电路;若背景噪声较小,则是中放通道增益下降所致,应进一步检查中放电路的直流工作点有无偏移。若有偏移,一般是中放集成电路本身性能不好或供电电路中有的元件变值;若工作点正常,则是中频变压器失谐、并联谐振电容容量变值或者10.7MHz陶瓷滤波器失效。另外,鉴频电路和立体声解码电路有问题也会产生FM灵敏度低的故障。
3.收音失真
收音失真的故障一般分为AM/FM均失真,仅AM失真或FM失真三种情况。
检修方法:
(1)AM/ FM均失真,其故障部位在FM与AM的公共通道部分,如中放电路立体声解码器,去加重电路或音频前置放大级电路。检查解码电路时,可用一只10μF电解电容跨接于立体声解码器集成电路的输入、输出端,如失真有所改善,则故障在解码器电路。AM/FM中放集成电路内部损坏或有关旁路电容漏电,也会引起收音失真,可通过测量集成电路各引脚直流电压来判断。另外,电源供电异常也会出现收音失真。
(2)AM收音失真故障的主要原因有:检波电路中检波二极管性能不良或负载RC时间常数变化;中频放大器自激或中频变压器失谐;AGC电路失控,使中频信号过强等。检修时,先将AM电台调谐准确,然后微调中频变压器,看失真有无改善。如无效果,应检测中放集成电路的工作情况,是否存在自激。若中放电路工作正常,再查检波器电路。当AGC电路有问题时,会出现强电台信号失真而弱电台信号正常的现象。
(3)FM放音失真的故障原因有:鉴频变压器失谐,使其中心频率偏离10.7MHz;鉴频二极管性能不良或FM调频头中强信号限幅二极管(阻尼二极管)失效等。检修时,应先看接收弱电台信号失真与否,如果不失真,则是限幅二极管失效;如果接收弱电台信号也失真,则应看单声道和立体声是否都失真。若单声道正常而立体声失真,应查立体声解码器电路;如果都失真,则是鉴频二极管不良,鉴频变压器或FM中频变压器失谐所致。(张庆双 姜丽华)