利用TOP三端开关器件设计的开关电源其电路模式有多种,用户可按照电源的稳压性能和输出功率的要求进行选择。《无线电》1995年第11期第44、45页的图2和图5是TOP开关电源的两种模式。在这里,笔者将介绍一种高精度的输出可变电压的开关电源及多路输出电源的制作方法,供读者参考。

电路原理及元器件选择
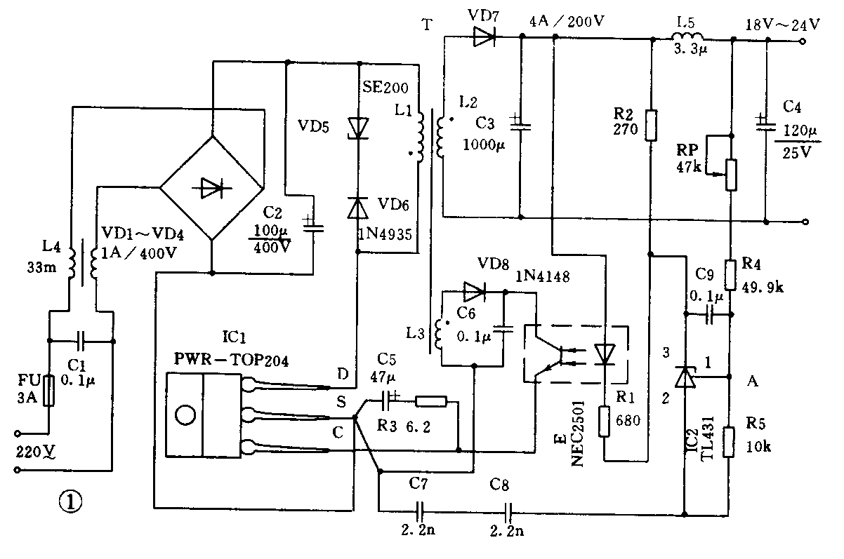
图1是一种TOP高精度的开关电源电路。输入的交流电压220V经交流型抗干扰滤波器L4、C1到VD1~VD4进行桥式整流和C2滤波后供TOP作高压逆变。高频脉冲变压器T和TOP器件以及其它辅助电路共同组成脉宽调制型的开关电源。变压器T共有三个绕组:L1是T的初级绕组,它和TOP器件组成脉宽调制器的主回路;L3是T的控制绕组(即第一次级绕组),起脉宽调制的控制作用; L2是T的次级绕组,也是该开关电源的输出绕组。

1.TOP三端开关器件的选择。本开关电源的输出功率与所用的TOP型号有关。当用户的电源功率确定时,可按表1选用相应型号的TOP器件。图1的开关电源电路,选用了TOP204,其输出功率可达80W~100W;输出电压DC18V~DC24V;输出电流4A。

2.TOP的漏极保护电路。在TOP的开关电源中,高频变压器T的初级一端接在高压的整流端,而另一端是由TOP内部的MOSFET漏极所驱动,并工作在100kHz的开关状态。当TOP断开时,由于漏电感的存在,会引起脉冲前沿的尖峰电压。为了抑制该尖峰电压,所以在T初级回路上并接有瞬态抑制稳压管VD5和二极管VD6组成的箝位削峰电路,以使前沿尖峰电压限制到MOSFET漏极的击穿电压BVDS(700V)以下。要求的VD5应具有足够的瞬态和稳态的功率承受能力,而其稳压值应使峰值箝位电压比电源输出端满载时的反向电压高出30V~50V。对所有TOP系列的开关电源, VD5可用190V~200V/1W~5W的稳压管。由于TOP开关电源工作时的反峰电压属于电流型的,箝位吸收反峰电压比较困难,所以当输出电流大于3A或4A时,建议用两只性能一致的稳压管VD5并联使用,以保证稳压管处于额定功率以下,从而保证TOP开关电源高可靠地工作。二极管VD6应选用高速快恢复高压整流二极管,其击穿电压额定值应大于600V,正向电流大于0.5A。
3.TOP的输出回路。电路比较简单,T的次级电压经VD7整流、C3滤波,再经L5、C4二次滤波后输出所需的可调直流稳定电压(电压大小由电位器RP调节)。其中,VD7选用高速快恢复二极管(5A/200V)或高压型肖特基二极管(5A/120V);电感L5自制,用φ0.8mm绝缘漆包线在φ3.2mm钻头上密绕20匝脱胎而成。
4.TOP的控制回路。图1的控制电路由三部分组成:由精密基准三端稳压器TL431的偏置电阻R4、R5组成的误差电压取样电路;由光耦合器E组成的电压——电流变换电路,它将上述的取样输出信号变换成电流后送到TOP的控制极(C极),以调整TOP内部脉宽调制的占空比;由L3、VD8和C6组成E的偏置电路,变压器T的控制绕组电压经VD8整流、C6滤波后给E提供偏置电压。
当电路的输入端接上220源时,开关电源工作,电容器C5由TOP内部的控制电源进行充电。当C5两端的电压达到5.7V(TOP控制端电压Vc的上限值)时,TOP内部的控制电源就自动关断,转由外部光耦合器输出的控制电流通过C5作用(充放电)向控制端C供电,从而控制TOP内部脉宽调制的占空比,使开关电源输出电压达到稳定值。在控制电路中TL431偏置电阻R4、R5的阻值计算十分重要,要求的输出电压不同,R4的阻值就不一样(R5取10kΩ定值),但应保证分压器的A点电压为2.5V。例如,若输出电压为15V时,R4取49.9kΩ。图1中采用了固定电阻49.9kΩ外加47kΩ的可调电位器,以保证电位器滑动时,输出电压在18V~24V内连续可调。控制回路中的电阻R1、R2是TL431的限流电阻,其阻值只要保证TL431的电流在工作范围内即可。
变压器的制作
1.选择磁芯。TOP开关电源的变压器T,其工作频率为100kHz,应选用高频铁氧体材料的磁芯来绕制变压器。其磁芯有日本产的TDKPC30(工作频率可达 70kHz以上)和TDKPC40(工作频率可达500kHz以上)。磁芯结构应采用EI型或EE型,其外形尺寸应按电源的输出功率选配,参见表2。图1中选用的磁芯为EI28。
表2 f=100kHz
功率(W) 20 33 68 107
磁芯型号 E119 E122 E125 E128
磁芯尺寸(mm)
(长×宽×高) 19×5×17 22×5×18 25×7×17 28×11×22
2.变压器的初级绕组。在确定变压器T各绕组的匝数之前,应首先确定初级L1的电感量。L1的值与脉冲占空比和选用的TOP型号有关。当电源输入为220,占空比取50%,可按表1查得对应TOP204的L1为770μH~1480μH。当输入电压(85215较低时取L1的下限值;较高时取其上限值。L1值选定后,就要在所选用的磁芯上试绕50匝~80匝,并用普通的电感测试仪测量电感L1的值,以便增减L1的匝数,以符合上述表1查得的范围。图1中的L1值为1260μH,绕45匝。
3.变压器的次级绕组。T的次级绕组在图1中有两组:一是输出绕组;二是控制绕组。
输出绕组可按公式估算:\(\frac{Np}{Ns}\)=Vmin;Vo×\(\frac{Dmax}{1-Dmax}\), 其中Np、Ns、Vmin、V0、和Dmax分别代表T的初级绕组L1的匝数、输出绕组L2的匝数、初级最低直流电压、次组输出电压和脉冲占空比。若Dmax取50%,Vmin设定为135V,V0要求24V,则Np;Ns=5.63,当NP=45匝时(上述选定的),则输出绕组匝数为8匝,如图1所示。
控制绕组的匝数与控制电路的方式有关。笔者经验如下:对简单的控制电路,可按匝数比10:1选取;对光耦合器控制电路,可按8:1以及对图1的控制电路可按9:1选取等。所以,图1电路的控制绕组L3取5匝。由此可见,选取控制绕组匝数比较灵活,即使有误,还可适当调整控制回路中的电阻R3值,使其控制功能处于最佳状态。
4.变压器的绕制和安装。变压器匝数确定后,可按通过的电流确定所用漆包线的线径。绕制线包时,其绕组顺序是:在绝缘骨架上先绕初级L1(一般占两层至三层),加上足够的绝缘层;再用双线并绕输出电压绕组;在最外层,用双线并绕控制绕组。这种绕组的顺序安排,不要随意变动。绕好线包,装上磁芯固牢,再测试变压器的初级电感值。若误差太大,可调磁芯气隙校正。图2是图1电路中变压器T的数据。
安装调试
图1开关电源电路的印制板,可按《无线电》1995年第11期第45页的图6适当改制,再按图1焊接好电路后,即可加电测试。若电路不能正常工作,应重点查找线路元件接法是否有错;变压器T线圈的各同名端接入线路板时,是否符合图1的标注;TOP控制端C的驱动电容C5的极性是否接反等,它们都会导致电路不能正常工作,或完全不工作。总之,只要细心焊接,一般一装即告成功。图1电路的稳压精度为±0.3%(输入电压95265;负载稳压精度±0.6%(4A/24V);纹波电压与输出电压、电流有关。
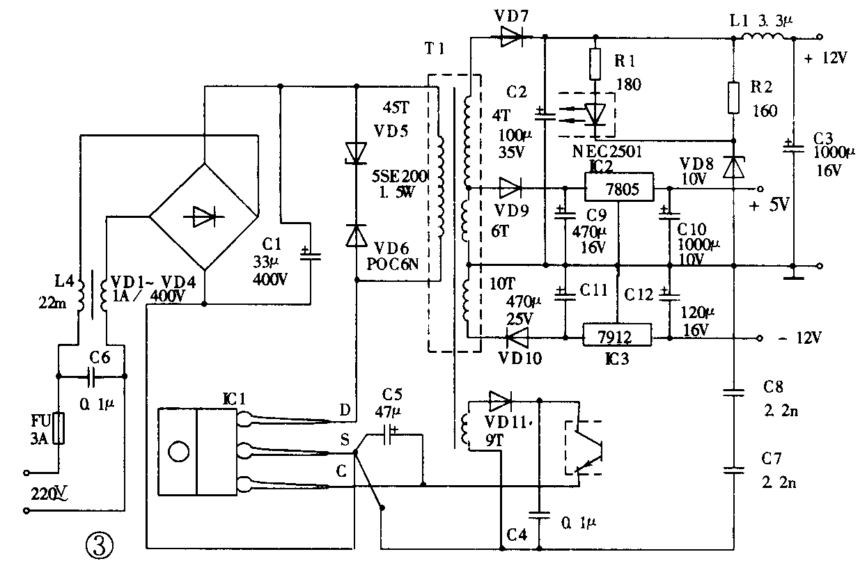
TOP多路输出电源
利用TOP器件还可制作多路输出的开关电源,如图3所示。其输出共有三组:+12V/1A、-12V/0.2A和5V/1A。该开关电源的控制绕组采用光耦合器从输出端+12V取样,以达到+12V稳压目的。其余两输出绕组分别采用7805和7912稳压。该多路输出电源的各路输出电压,都共用开关变压器一个输出绕组,再按规定的抽头取出所需的电压。当然也可以设置独立的输出绕组,此时会增加绕制变压器的工作量,而其效果与共用一个输出绕组一样。该多路输出电源的工作模式和图1大同小异,所以可以参照上述的方法和步骤设计该电路,这里不再一一复述。图3的控制电路未用TL431进行取样控制,所以12V/1A的稳压精度比图1电路的要低些(达±0.5%),而其它输出电压的稳压精度由7805和7912决定。(黄绍候)
