在彩色电视机中,由于印制电路板的原因所造成的故障是比较特殊的,经常出现一些意想不到的故障现象,其故障原因通常有以下两点:①印制板敷铜皮线相互之间潮湿、阻焊剂脱落、留有助焊剂等污物,这些都将使印制板受到不同程度的损伤和腐蚀而形成无形杂散电阻,造成故障,影响整机特性。②敷铜皮线的细、窄、弯部位及焊接有易热元件的部位因其机械性能差和长期受热老化而断裂,造成接触不良。
由于印制板上的线路走向、连线、元器件的焊接位置、接地点等与原理图的画法并不完全相同,因此用常规的检修方法有时是行不通的,而检修时的思路又往往过多的考虑元器件的因素,而忽略了印制板这个出现故障时既想不到又不易查找的特殊部件,使检修走弯路。查找敷铜皮断裂处的方法可用60W左右的白炽灯照在印制板有元件的一面,以底面(焊点的一面)利用透过的光线进行查找,这是直观检查。还可以根据电视机所表现的故障现象,分析判断故障的大体位置;检测线路电阻及各点电压,根据线路板上线路的走向分段寻找,若印制板有故障,其故障点上的电压大多是时有时无变化不稳。至于印制板故障的处理并不难,关键是如何根据故障现象去分析判断故障,最后找出故障。以下举几个检修实例进一步说明印制板故障的分析及检修方法。
〔例〕故障现象:一台牡丹TC-483P彩电,无彩色,有正常黑白图像。
分析与检修:对于无彩色故障的检修,应首先从解码电路开始,测解码集成电路IC601(AN5620)的各脚电压,测试发现除了作为11.5V供电的脚电压正常以外,其他各脚电压均与正常值相差甚远,有的脚甚至无电压。按一般的分析方法判断是该集成电路损坏,但更换新块后仍无效,检查外围相关元件均完好。在这种元器件均完好而电压又不正确的情况下,应检查电路板是否正常,于是对IC601周围的印制极进行查找,用放大镜观察,发现集成块IC601散热片接地处的印制板有裂纹,将其重新焊接后,故障消除。
总结:通过对原理图的分析可见,IC601的16个引出脚中没有接地端,而是利用散热片作为零电位端并与印制板地线相连接,当印制板上的敷铜皮线断裂后,集成电路IC601的内电路不能接地,没有参考地电位,电路形成悬空,不能构成回路,解码电路无法正常工作导致无彩色。本例的检修关键是抓住IC601各脚电压不正常这一故障现象做为突破口,进而查出故障点。
〔例2〕故障现象:一台环宇47C-2型彩电,在图像的底部或左侧无规律的出现一个或几个拇指状的黑影(见图1),且场线性不良,有“咝咝”叫声。

分析与检修:此类故障是既有图像方面问题又有光栅方面问题,检修要先抓住主要点易查点进行分析检修,即根据场线性不良这个典型现象入手检查场扫描电路,当用表笔触及到场同步电位器R606时,图像中的黑影变小甚至消失,但一扭动印制板或抖动R606时,故障又出现,由此说明故障与场扫描电路有关,为缩小故障范围,将维修开关S301拨到“维修”位置,即人为使场停振,“咝咝”声消失,由此又说明故障与场振荡电路有关。检测扫描集成电路IC701(TA7609)的场电路部分各脚电压基本正常,可认为直流通路、直流状态良好。这时应考虑交流通路,当扭动电路板时故障有变化,说明场扫部分的印刷板有问题,反复检查,发现印制板敷铜皮线有一处裂纹,重新焊接后,故障消除。
总结:该故障的印制板敷铜皮线出现裂纹的部位正是地线,这样场扫描电路的很多元件都不能接地,破坏了电路的直流工作点及动态特性,交流成分无法退耦及耦合进而叠加在直流成分中,在某种特定条件下将形成随机性正反馈而产生低频振荡,其振荡信号经无规则的耦合及检波如形成负极性信号耦合到显像管阴极后就出现了黑影,同时也使场振荡频率发生偏离而发出“咝咝”声,并影响场线性而造成上述故障。本例的检修关键是通过场线性不良这个故障征兆缩小故障范围。
〔例3〕故障现象:一台环宇37C-3彩电,无光栅,有伴音。
分析与检修:该机的12V低压供电是由行输出电路经整流后供给高频头、中放及伴音电路的,现在伴音正常,说明开关电源及行输出电路工作正常,也说明产生光栅的重要条件即显像管所需的高、中压已经产生,但目前仍无光栅则说明上述电压并未加到显像管上或亮度控制电路失效,直观检查发现显像管灯丝没亮,于是以主印制电路板地为零电位测显像管各极电压及灯丝电压,结果均正常,按常规分析,若灯丝电压正常,灯丝却不亮,说明灯丝开路,但实测灯丝电阻正常,灯丝并没有断。由此分析为是否地线有断路,于是以视放板地为零电位再测显像管各极电压及灯丝电压均为零。说明主电路板与视放板间地线断路,分段对印制板地线进行电阻测量,发现主印制电路板地线有一处裂纹,重新焊接后,光栅正常,故障消除。
总结:由于显像管视放电路与主电路间地线断路,使得视放电路无回路,灯丝当然不亮,各种高、中压对主电路只是开路电压,没有电流,故无光栅。本例检修的关键是因选择参考地电位点不同而使检修走向歧途,因此,在检修各单元电路尤其是分块印制板电路时,一定要分别以主板及副板的地电位点进行检测。这一点是在检修中容易忽视的问题。
〔例4〕故障现象:一台成都C47-851彩电,图像不稳、扭曲,收强信号时尤为明显。
分析与检修:根据故障现象分析,其故障范围显然是在中放及AGC电路,在该机中,上述电路由集成块IC101(M51354)及外接元件组成,应首先检测这部分电路,测IC101各脚电压均变化不稳,再测④脚12V供电电压就时有时无,这说明两种情况:一是IC101内电路有问题,二是12V电源有故障。因此先查12V电源电路即三端稳压器IC480(见图2),依次测①、③脚电压均不稳定,于是断开R481,测行输出变压器T480的⑥脚(12V电压输出脚)电压仍时有时无,由此说明故障出于此处,与负载即IC101等电路无关。经检查发现在T480的⑤、⑥脚之间存有干枯的助焊剂,将其清除烘干后,声像正常,故障消除。

总结:T480的⑤、⑥脚存在的助焊剂,相当于在两脚之间并接了一个阻值不稳的电阻器,随着通电时间的加长及温度的升高,其阻值将变小,使得⑤、⑥脚之间近于短路而无电压送至IC480的①脚造成无12V电压输出。当其阻值变大时,T480的⑤、⑥脚之间处于正常状态,IC480输出12V电压正常,这样IC480输出的12V电压就随着电阻的变化而时有时无,导致IC101内部的中放、AGC电路失常而出现上述故障。本例的检修关键是以12V电压不稳为故障检修重点,逐步测试电压最后查出故障源。
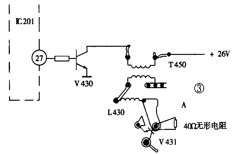
〔例5〕故障现象:一台昆仑S511彩电,开机时只听“噗”的一声,即无光栅,无伴音。
分析与检修:首先检测电源部分。该机电源为自激振荡型开关电源,与行扫描电路互不牵连,测开关电源输出的各种电压均正常,说明电源部分完好。下一步应查行扫描电路,首先检测行电路是否振荡,测IC201(μPCl423)行振荡脉冲输出端电压为0.5V,正常。说明行电路已振荡并有输出(见图3),继续顺电路测行激励变压器T450初级电压,正常,而次级的印制板焊点处A(与行输出管V431基极相连接)电压为0V,正常应为-0.3V左右,这时若按常规判断说明行脉冲没有送到,但为准确判断故障,再用交流档测A点电压为6V,而正常应为2V的交流电压值,由此说明行振脉冲已经送到A点,现在的交流电压偏高,表明A点之后电路负载轻或者有开路现象,对于开路性故障的检查,应以测回路电阻的方法来判断,按照印制电路板上的线路走向从A点逐段测量,发现行输出管V431基极与其印制板焊点之间存有40Ω电阻,说明此处印制板有故障,查之为存有一圈轻度裂纹,将其焊好后,故障消除。

总结:此例分析检修的关键点是根据行输出管基极无直流电压而有交流电压这一特殊现象来确定故障的性质,然后再具体确定故障原因。当印制板出现裂纹存在无形电阻(40Ω)时,相当于在V431的基极与行激励变压器次级间串接了一个限流电阻,使基极应得到的行振荡脉冲幅度下降,破坏了行管的工作状态,不能使行输出管工作于开关状态,而无法产生显像管所需的各种高、中电压,故此出现无光栅,无伴音。(陈克军)