●概述:
大量现有的家用和营业用的音响及AV设备都不具备遥控或全遥控系统,这给使用带来了很大的不便。
本文介绍的这种新思路设计的音响设备多功能遥控加装系统,其最大优点是操作简单,通用性强,可无需改动或稍经改动就可用来改造现有的绝大部分音视频设备,与原机无软件上的直接联系,因此通用性相当好。采用日本东芝公司专用遥控电路设计而成,可提供10或18路的遥控控制功能。该系统的性能及功能经过反复地改良与增加,使用户在任何不同的机型上,都可进行遥控加装,若选择其增添的功能,更可达到合理的使用效果。
●系统的组成及特性:
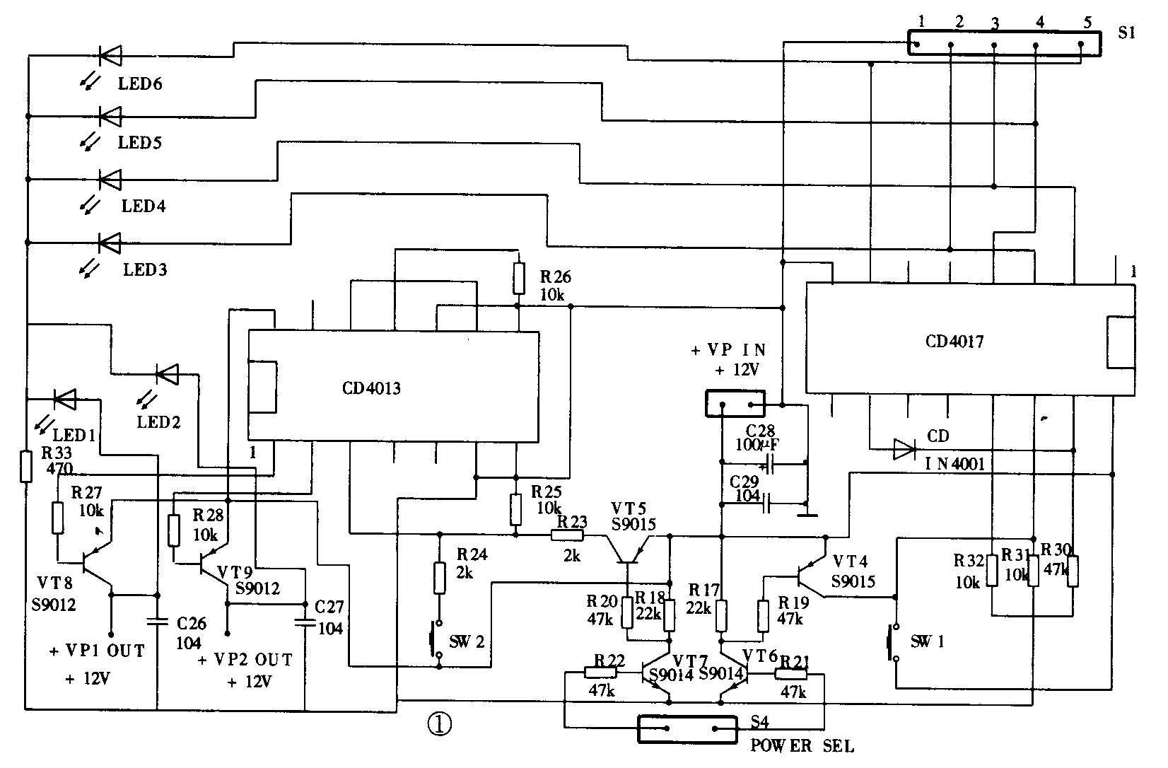
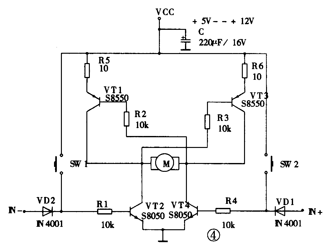
该加装系统包括遥控及与遥控配套的电子开关控制部分,以取代原有的机械式功能切换或操作。全套设备由四块成品板、两个电动电位器和一个遥控手机成品组成,包括AV切换控制板(图1),1029音频信号切换板(图2),CD4066视频信号切换板(图3),18路红外接收解码板(图略),以及音量或其它模拟量控制用的电动电位器及控制电路(图4)、遥控电源开关系统等。音频切换板可由4路扩充至8路(需二块1029板或继电器切换板),当扩展到8路时,前4路的音频信号可与4路视频同步切换,若稍加改动也可实现8路AV同步切换。对电气指标要求高的用户也可选择采用继电器设计的四路音频及视频切换板,该线路图从略。




●功能详述:
该系统通过一个接口平台提供18个控制输出端口,下面就将各输出端的使用分配情况详细介绍一下:
一、遥控卡拉OK系统的所有功能
18个端口中,其中有11个(也可视需要而定)用来控制卡拉OK系统(或其它音响单元),通过键盘接口电路,可以和三菱公司的M65839/M65840、雅马哈公司的YSS216等全数回声变调卡拉OK系统直接配合使用,提供如下的功能控制:变调控制(升调、降调、回零共3个),2~3路的话筒音量遥控(2升、2降共4个),回声音量升降共2个,歌声消除和歌声替换控制共2个。
二、遥控4~8路的音视频输入信号同步切换
余下的7个控制端中的2个是用来控制4~8路的音频/视频输入信号的同步切换的。本文系统中用到的四音频切换开关采用了飞利浦公司的TDA1029专业电子开关电路设计,该IC具有较低的失真(THD=0.005%)和较高的信噪比指标(S/N=120dB),允许信号幅度大,视频切换采用CD4066模拟开关电路设计,效果相当好。由专门设计的AV切换控制板提供控制信号,该控制板只需使用遥控接收板中的2路输出,可节约遥控接收板的控制输出端口(该板也可以控制由继电器组成的切换系统),提供同步切换控制。
三、总音量采用带等响电动电位器控制(手控,遥控两用)
余下的5个输出端中,4个用来控制两个马达电位器作遥控音量的升、降调节,使用两个电动电位器的目的是使话筒音量、音乐音量、总音量三者可以分开控制,以达到适当的混合比例,有利于控制演唱及听音的感受,更能满足现场实际使用的需要。
四、遥控总电源开关
最后余下的一个输出端是用来控制整个音响系统的总电源开关的,采用轻触式控制取代原有的机械式电源开关,由继电器控制主电源的交流供电。需要说明的一点是:采用遥控方式控制主电源时,同时还需一个供遥控部分电源的小功率变压器,大约有3W的功率就可以了。
这样,只要用一个遥控器就可以控制家庭音乐中心所有的主要功能,特别适于用来改装分体式音响单元及不带遥控功能的组合音响用户及发烧友的自制机,可以很方便地改装成全遥控家庭影院或音乐中心。各种分体式的音响单元由于厂家或生产时间的不同,往往没有设计遥控或仅仅只能遥控其中的CD机等个别单元,给实际使用带来了很大的不便,用了本文介绍的新遥控系统进行改装后,听音时调节音量、平衡、音调及其他音效参数及功能转换等操作就非常方便,不必来回走动来调节,保证了听音气氛的连续性。
●系统的安装及使用方法:
本系统的组成包括一个18键的手机+遥控接收电源控制板+TDA1029四路音源切换板+CD4066四路视频切换板+1029和4066同步切换的控制板+2个含正反转控制的高级双联带等响电动电位器。整套的AV设备通用多功能遥控加装系统,在出售前各套板间均已用排线对应连接好,用户只需接入电源及一些信号输入输出线即可正常使用。其中18路红外线遥控接收板由+5V供电,输出控制信号电平幅度为+4.5V,其余各板均采用+12V供电。
在接收板上,前11路已用于M65839SP+M65840SP组成的全数字高保真卡拉OK板的全功能遥控,其余7路则可用于信号切换以及2个电机电位器控制和电源开关控制,即对应遥控按键的POWER1、2控制2路电源开关,SEL键用于信号源切换,2路V+、V-控制2路电机电位器以实现音量控制。
在AV切换控制板上,SW1(或遥控按键SEL)单键控制4路信号源循环切换,SW2(或遥控按键2)单键控制二块1029板之间的电源切换控制(片选功能,双稳态),并有对应的发光二极管指示。SW1键和SW2键(或遥控按键SEL健和2键)配合使用,则可控制4至8路音频信号的切换,同理视频也可切换8路,只需和另四路的TDA1029板的控制端及供电端并联在一起即可。
另外还提供的一种是10路遥控接收电路,原来的设计意图是其中5路用来控制彩电加装画中画功能用的模块的各功能遥控,另5路可以与原电视机的音量+/-控制键、频道+/-选择键及电源开关并联,以实现用单一遥控器控制。也可用于遥控功能要求不多的音响改装,以降低成本。
●总结:
本文介绍的10/18路两种遥控系统,同样的原理也可用于其他的家用电器及工业设备等的遥控操作。总之其良好的通用性设计可以广泛地应用在许多需要遥控的领域,读者在实际中可以不断地发掘其新的应用。(张国鹏)