本文介绍一种远距离直射式红外线防盗报警开关,其特点是红外线是一种不可见的光线,实际是一道看不见的“路障”。只要有人穿越红外线防范区域主要通道时,红外报警开关立即动作,触发报警电路即时告警。
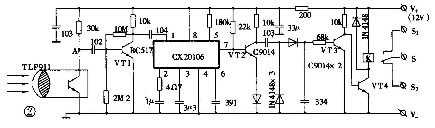
远距离红外报警开关由红外线发射器和接收器两部分组成,其电路原理分别见图1、图2。为增加作用距离,红外线发射与接收分别采用远距离聚焦式发射头TLN911和接收头TLP911,正确调焦后有效距离大于13m。


发射器电路由555时基电路等组成,振荡频率约为30kHz,占空比为10∶1。此信号经三极管VT作电流放大后推动发射头内的红外发光管向外辐射30kHz脉冲红外线。
接收器电路中CX20106(可用KA2184、DBL2020代替)等组成处理电路,该IC是一种红外接收专用前置放大集成电路,电路简单,具有较高灵敏度。
当接收头收到发射头发射的脉冲红外线时,便在A端产生相应电脉冲,经一级前置预放后由1脚输入IC内部进行放大、整形、带通比较,由7脚输出低电平。此时VT2、VT3截止,VT4导通使继电器K吸合。如果从发射头至接收头的红外线光束被物体遮挡,VT3导通而VT4截止,继电器K释放,其触点S1断开,S2接通报警器报警。
远距离红外开关的用途是十分广泛的。它可用在自动门、冲床安全保护、物件计数、防盗等场合。图3是一种防盗示意图,当需要戒备防盗时,合上电源开关SA,发光管亮,处于防盗戒备状态。当有人经过戒备区时,报警器立即发出报警声。 (蔡凡弟)
